LEMON Manuals: Even more car manuals for everyone: 1960-2025
Home >> Acura >> 2003 >> MDX Base >> Repair and Diagnosis >> Transmission >> Automatic Trans >> Automatic Transmission >> System Description >> Lock up System >> Notes
April 5, 2026: LEMON Manuals is launched! Read the announcement.

Lock up System: Notes

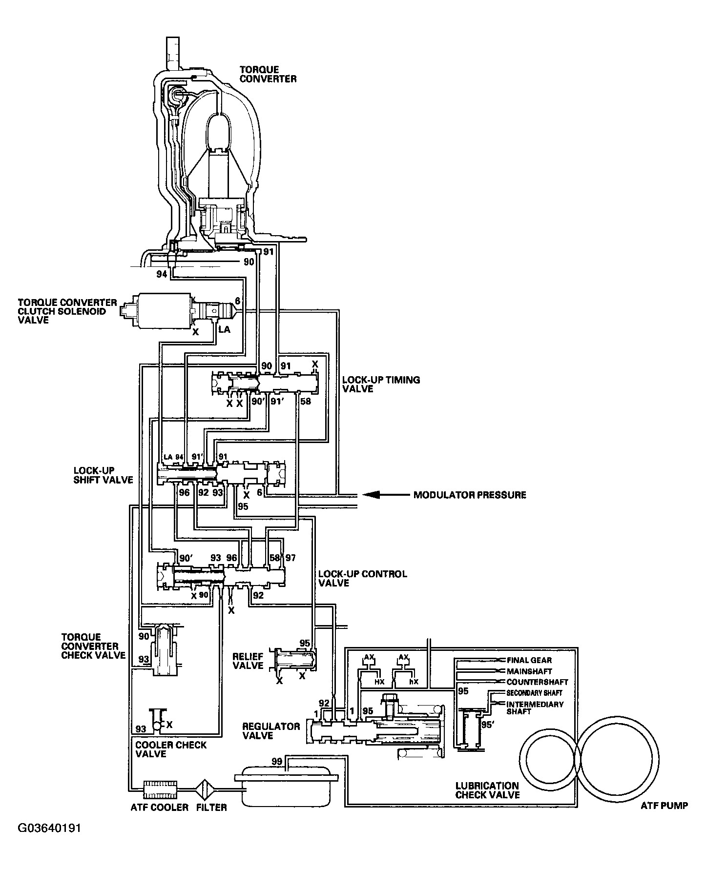
The lock up mechanism of the torque converter clutch operates in the D5 position (2nd, 3rd, 4th, and 5th), in the D4 position (2nd, 3rd, and 4th), and in the D3 position (2nd and 3rd). The pressurized fluid is drained from the back of the torque converter through a fluid passage, causing the torque converter clutch piston to be held against the torque converter cover. As this takes place, the mainshaft rotates at the same speed as the engine crankshaft. Together with the hydraulic control, the PCM optimizes the timing and amount of the lock up mechanism. When torque converter clutch solenoid valve is turned on by the PCM, the torque converter clutch solenoid valve pressure switches the lock up shift valve lock up on and off. The A/T clutch pressure control solenoid valve C, the lock up control valve, and lock up timing valve control the amount of lock up.

Fig 1: Identifying Lock-Up System Diagram
G03640191Courtesy of AMERICAN HONDA MOTOR CO., INC.