LEMON Manuals: Even more car manuals for everyone: 1960-2025
Home >> Acura >> 2006 >> TL Automatic >> Repair and Diagnosis >> Transmission >> Automatic Trans >> Automatic Transmission >> System Description >> Lock-up System >> No Lock-up
April 5, 2026: LEMON Manuals is launched! Read the announcement.

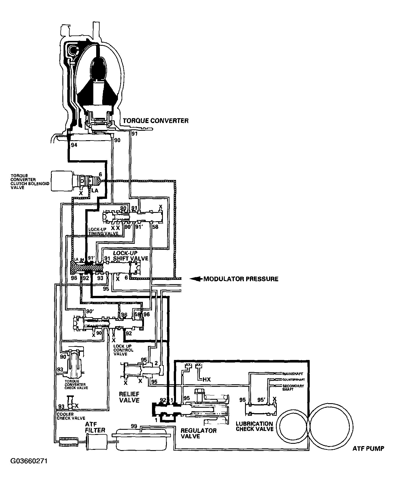
No Lock-up

The torque converter clutch solenoid valve is turned OFF by the PCM. The lock-up shift valve receives LC pressure (LA) on the left side, and modulator pressure (6) on the right side. The lock-up shift valve is in the right side to uncover the port leading torque converter pressure (92) to the left side of the torque converter. Torque converter pressure (92) becomes torque converter pressure (94), and enters into the left side of the torque converter to disengage the torque converter clutch. The torque converter clutch is OFF.

NOTE: When used, "left" or "right" indicates direction on the hydraulic circuit.
Fig 1: Torque Converter Clutch Lock-Up Diagram - No Lock-Up
G03660271Courtesy of AMERICAN HONDA MOTOR CO., INC.