LEMON Manuals: Even more car manuals for everyone: 1960-2025
Home >> Audi >> 1987 >> 5000 CS, Automatic >> Repair and Diagnosis >> Engine Performance >> System >> BOSCH Cis-E System >> Description
April 5, 2026: LEMON Manuals is launched! Read the announcement.

BOSCH Cis-E System: Description

NOTE: Some 1987 Audi 5000S and Coupe GT's have the 2.3L engine equipped with CIS-E III. Refer to the CIS-E III article in this section.

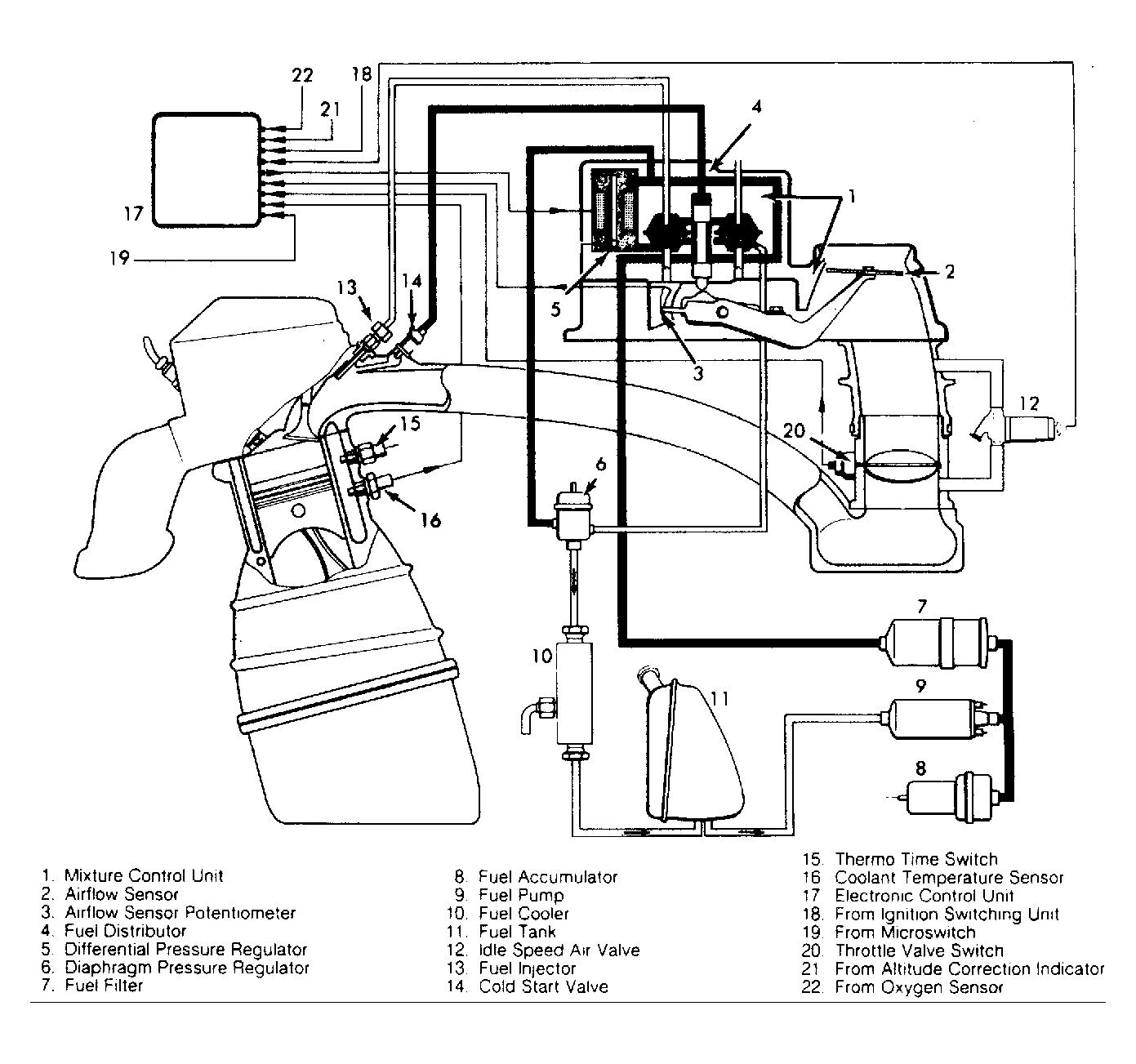
Bosch CIS-E exhaust emission system uses CIS (Continuous Injection System) for fuel delivery and electronic controls for mixture adjustment.

Mechanical portion of CIS-E system consists of Mixture Control Unit (MCU), diaphragm pressure regulator, auxiliary air regulator, cold start valve, fuel injectors, fuel pump and filter. The MCU is comprised of the airflow sensor and fuel distributor.

Electronic controls consist of airflow sensor position indicator (potentiometer), differential pressure regulator, thermo time switch, coolant temperature sensor, Electronic Control Unit (ECU), Transistor Controlled Ignition (TCI), knock sensor, knock sensor control unit, throttle valve microswitch, altitude (barometric) sensor, lambda control and oxygen sensor.

If partial system failure occurs, the ECU will switch to a back-up or "limp-home" mode to allow vehicle operation until system can be repaired.

Fig 1: Bosch CIS-E Component Diagram
G61258