LEMON Manuals: Even more car manuals for everyone: 1960-2025
Home >> BMW >> 1978 >> 633CSi Automatic Trans >> Repair and Diagnosis >> Engine Performance >> Engine Control Systems >> Exhaust Gas RECIRCULATION >> Maintenance >> EGR System
April 5, 2026: LEMON Manuals is launched! Read the announcement.

EGR System

  1. After 25, 000 miles an EGR service warning light will light up, to indicate that the filter of the EGR system should be replaced and the thermal reactor(s) should be inspected for cracks or other damage. After replacing filter and checking thermal reactor(s), the mileage interval switch must be reset.
  2. The switch is connected to speedometer cable, on left side engine carrier. Two contacts are located in the switch, one is marked "REAC" (reactor) and the other "EGR". The appropriate contact must be pushed inwards to extinguish the warning lamp and reset the mileage recorder to zero.
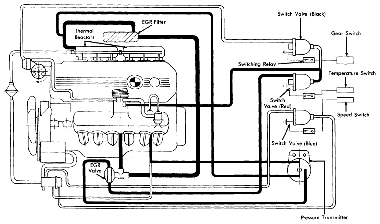
    Fig 1: 633CSi & 733i Exhaust Gas Recirculation System
    G09313002Courtesy of BMW OF NORTH AMERICA, INC.