LEMON Manuals: Even more car manuals for everyone: 1960-2025
Home >> BMW >> 1979 >> 528i Automatic Trans >> Repair and Diagnosis >> Engine Performance >> Engine Control Systems >> Air Injection System >> Description
April 5, 2026: LEMON Manuals is launched! Read the announcement.

Air Injection System: Description

NOTE: For 1974-78 models, see AIR INJECTION SYSTEMS article in this section.

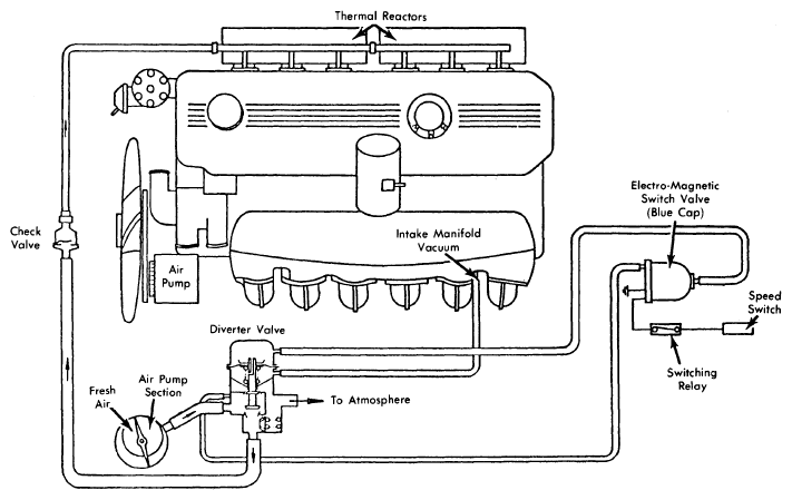
The air injection system is used to reduce hydrocarbon (HC) and carbon monoxide (CO) emissions. The system adds a controlled amount of fresh air to exhaust gases at the exhaust ports causing oxidation of gases. On all models except Federal 320i, air injection is used in conjunction with a thermal reactor. See Fig 1. The air injection system consists of a belt-driven air pump, a diverter valve, a check valve, electromagnetic switch (Blue), speed relay switch (also used by EGR system), and various connecting hoses and pipes.

Fig 1: 320i Air Injection System
G09312996Courtesy of BMW OF NORTH AMERICA, INC.
Fig 2: 633CSi & 733i Air Injection System
G09312997Courtesy of BMW OF NORTH AMERICA, INC.