LEMON Manuals: Even more car manuals for everyone: 1960-2025
Home >> BMW >> 2015 >> i3 Range Extender >> Repair and Diagnosis (Single Page) >> General Information >> OEM General Information >> Functional Description -- I3_I01 >> Electrical machine electronics >> System functions >> Functional networking of DC charging
April 5, 2026: LEMON Manuals is launched! Read the announcement.

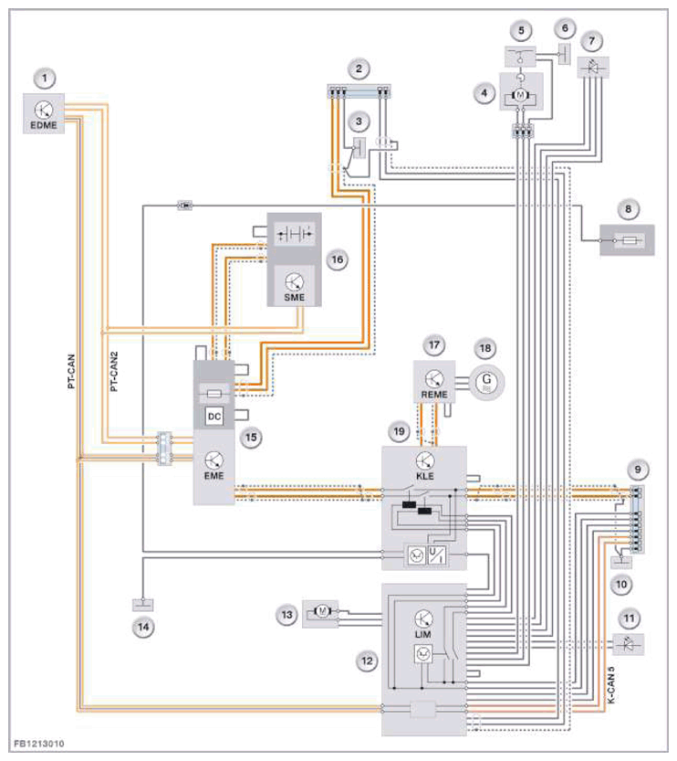
Functional networking of DC charging

The following system overview shows the functional networking of the DC charging using the example of I01 with the range extender:

NOTE: The high-voltage battery can be charged using either alternating current (AC charging) or direct current (DC charging). The charging options for the high-voltage battery in the I01 are generally governed by the charging equipment in the vehicle and the national charging infrastructure. The charging plugs used are standardized. Depending on the vehicle equipment and the national-market version, different charging sockets are used.
G11149325Courtesy of BMW OF NORTH AMERICA, INC.
Item Explanation
1 Electrical Digital Motor Electronics (EDME)
2 Front charging socket (alternating current), depending on the national-market version and national charging infrastructure
3 Load ground
4 Central locking drive, charging socket
5 Retaining hook switch
6 Load ground
7 Status display charging socket front
8 Power distribution box Life module
9 Rear charging socket (direct current), depending on the national-market version and national charging infrastructure
10 Load ground
11 LED locator lighting
12 Charging interface module (LIM)
13 Central locking drive, charging socket cover
14 Load ground
15 Electrical machine electronics (EME)
16 Battery management electronics (SME)
17 Range extender electrical machine electronics (REME)
18 Range extender electrical machine
19 Convenience charging electronics (KLE)