LEMON Manuals: Even more car manuals for everyone: 1960-2025
Home >> Buick >> 2013 >> Verano Base >> Repair and Diagnosis >> External Pages >> Different car >> Section 81 (Fixed And MOVEABLE Windows System) >> Schematic and Routing Diagrams >> Defogger Schematics
April 5, 2026: LEMON Manuals is launched! Read the announcement.

Defogger Schematics

WARNING: This page is about a different car, the 2010 Pontiac G5 and 2010 Chevrolet Cobalt. However, it is still accessible from the selected car via links, so may be relevant.
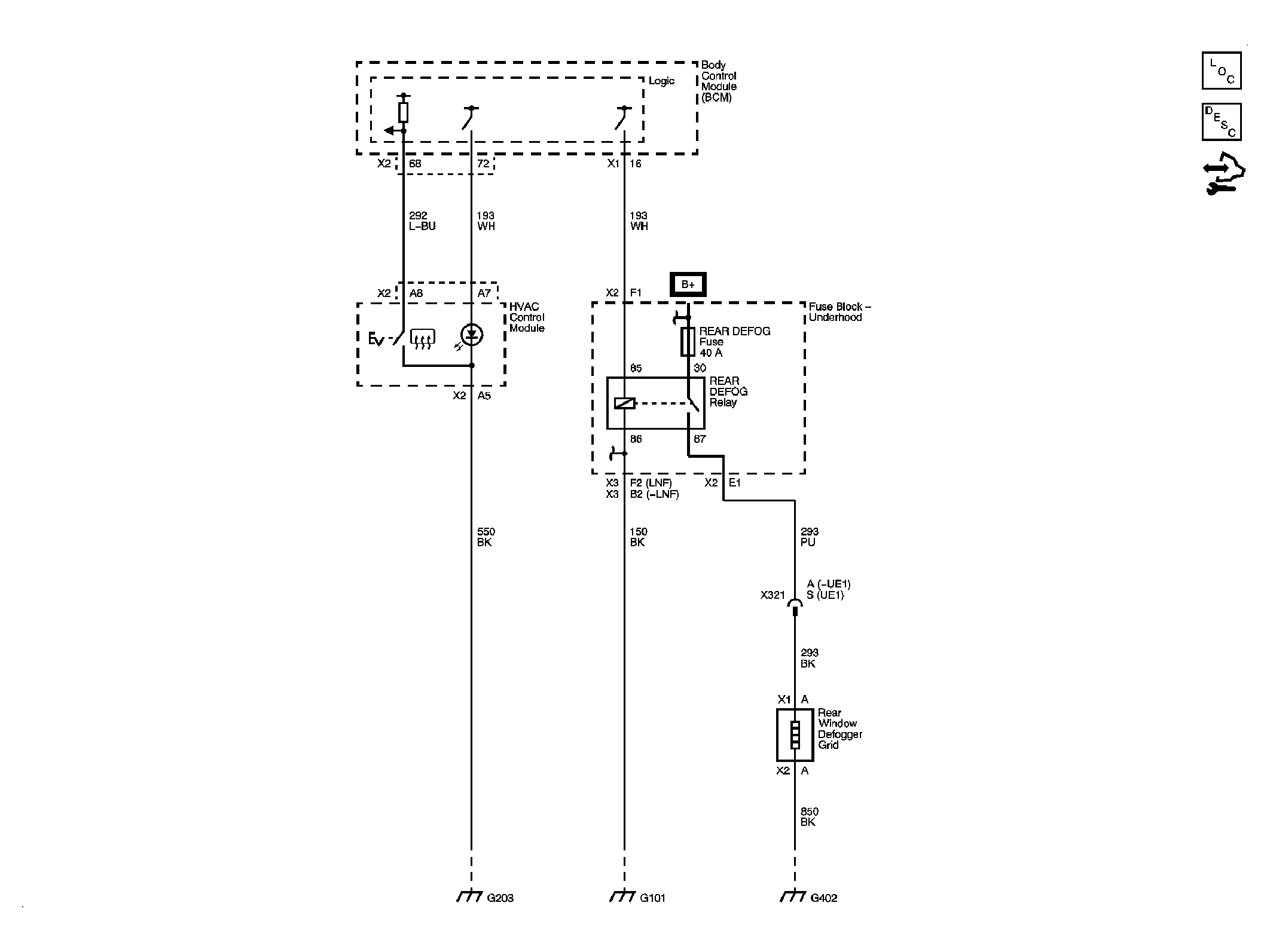
Fig 1: Rear Defogger
GM2249160Courtesy of GENERAL MOTORS CORP.