LEMON Manuals: Even more car manuals for everyone: 1960-2025
Home >> Buick >> 2013 >> Verano Premium, Automatic Trans >> Repair and Diagnosis >> Accessories & Equipment >> Anti-Theft Systems >> Keyless Entry System And Remote Functions >> Schematic Wiring Diagrams >> Remote Function Wiring Schematics >> Passive Entry (ATH with BTM)
April 5, 2026: LEMON Manuals is launched! Read the announcement.

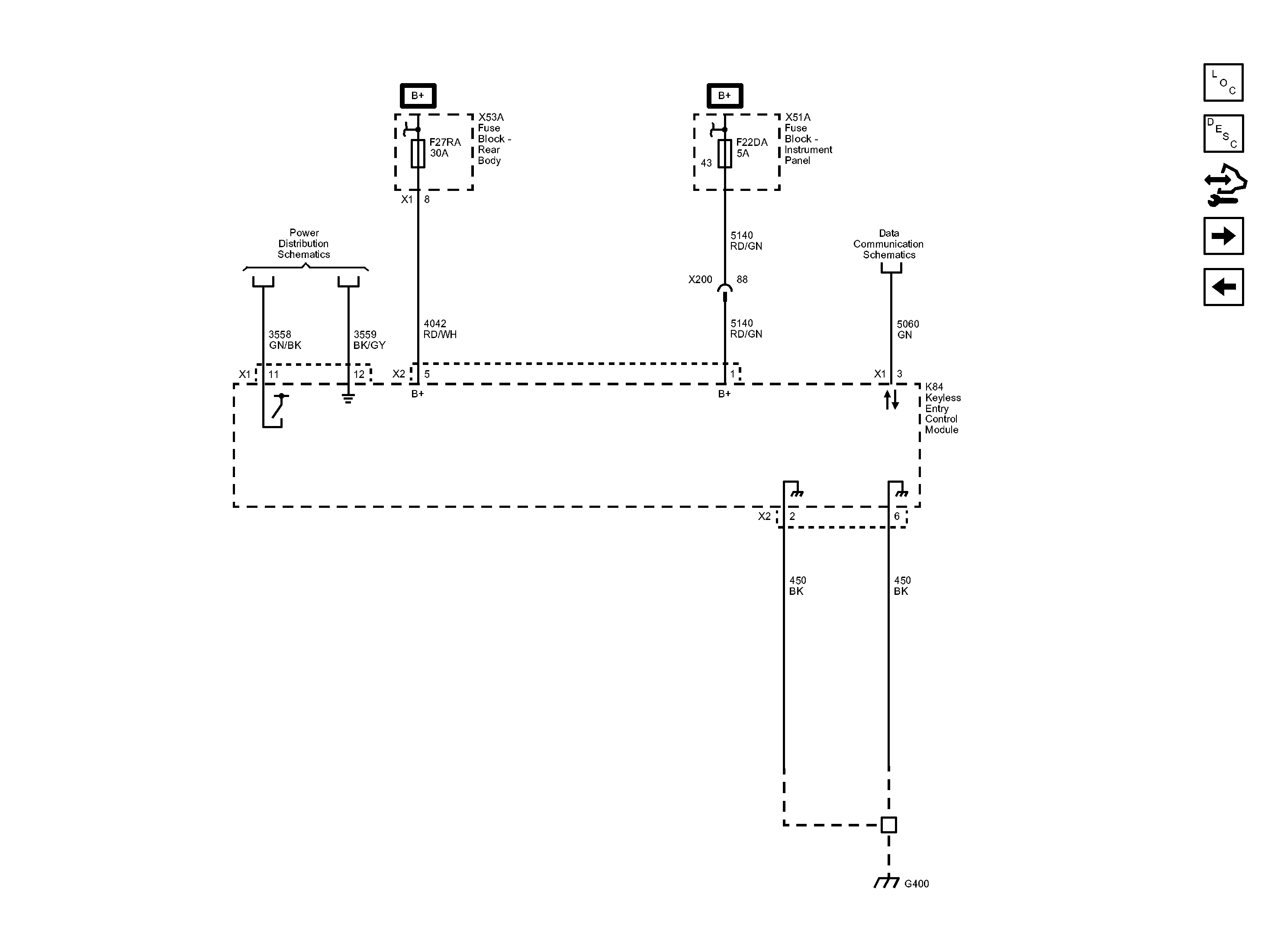
Passive Entry (ATH with BTM)

Fig 1: Passive Entry Wiring Schematic (ATH with BTM)
GM2852833Courtesy of GENERAL MOTORS COMPANY