LEMON Manuals: Even more car manuals for everyone: 1960-2025
Home >> Buick >> 2013 >> Verano Premium, Automatic Trans >> Repair and Diagnosis >> External Pages >> Different car >> Section 152 (Cellular System, Entertainment System, And Navigation System) >> Schematic Wiring Diagrams >> Radio/Navigation System Wiring Schematics >> Auxiliary Inputs (UEW) Wiring Schematics
April 5, 2026: LEMON Manuals is launched! Read the announcement.

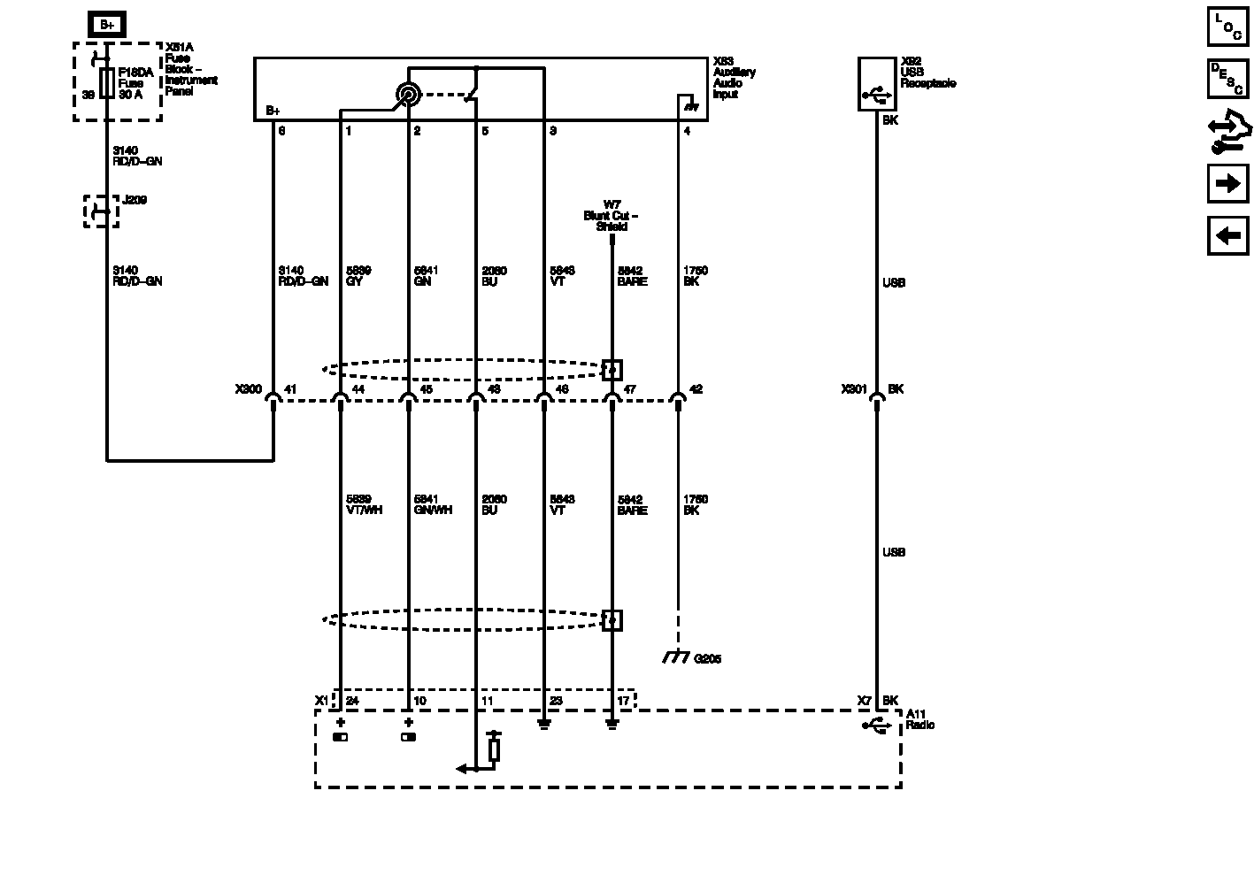
Auxiliary Inputs (UEW) Wiring Schematics

WARNING: This page is about a different car, the 2012 Buick Regal. However, it is still accessible from the selected car via links, so may be relevant.
Fig 1: Auxiliary Inputs (UEW) Wiring Schematic
GM2611455Courtesy of GENERAL MOTORS COMPANY