LEMON Manuals: Even more car manuals for everyone: 1960-2025
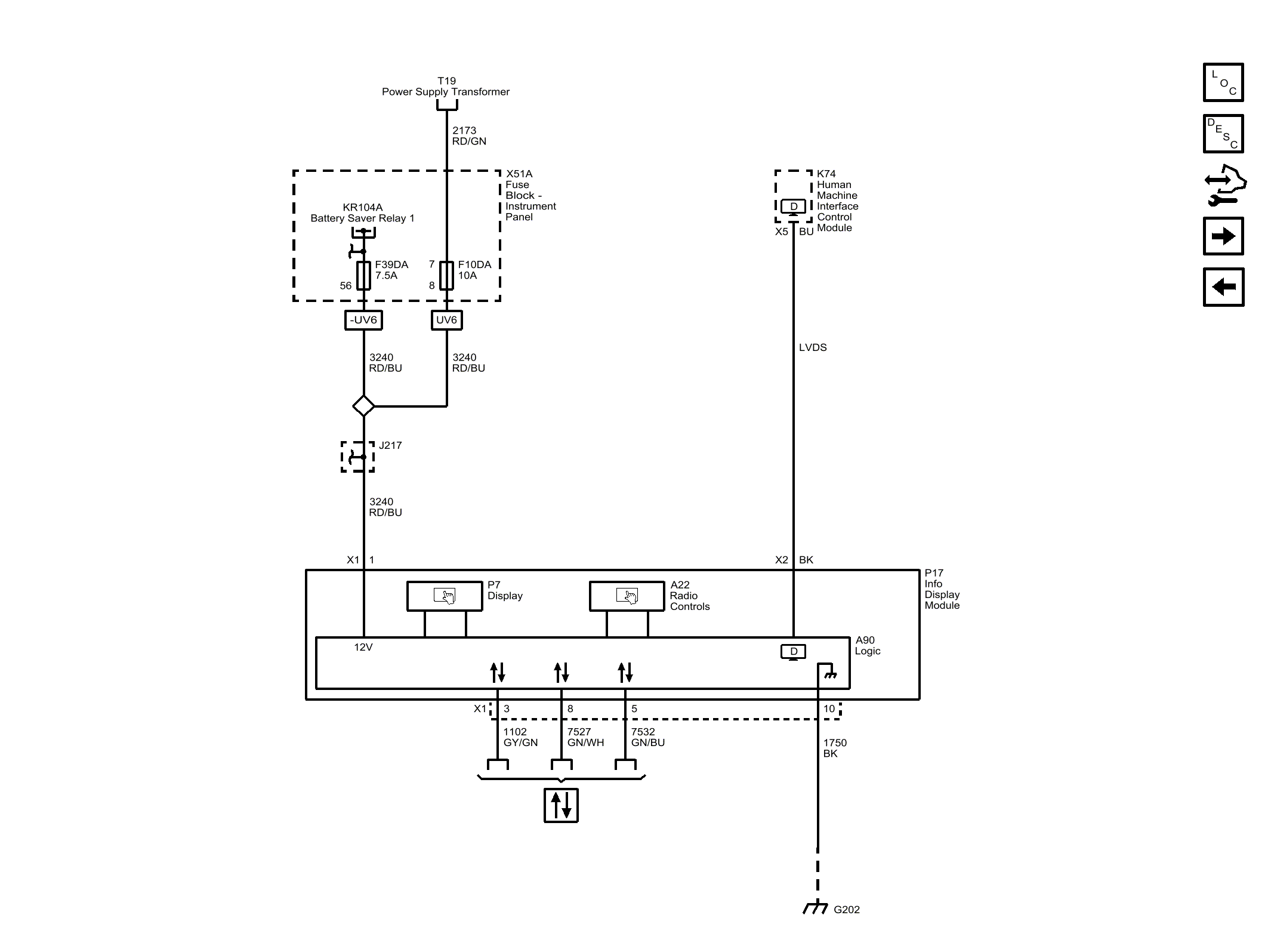
Home >> Buick >> 2018 >> Regal Base >> Repair and Diagnosis (Single Page) >> Accessories & Equipment >> Entertainment Systems >> Cellular System, Entertainment System, And Navigation System - Schematic Wiring Diagrams >> Schematic Wiring Diagrams >> Radio/Navigation System Wiring Schematics (IO5/IO6) >> Info Display Module
April 5, 2026: LEMON Manuals is launched! Read the announcement.

Info Display Module

GM4775969