LEMON Manuals: Even more car manuals for everyone: 1960-2025
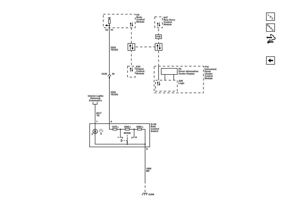
Home >> Buick >> 2022 >> Envision Preferred, AWD >> Repair and Diagnosis >> Accessories & Equipment >> Memory Modules >> Secondary And Configurable Customer Control System >> Schematic Wiring Diagrams >> Steering Wheel Secondary/Configurable Control Wiring Schematics >> Ride Mode Control
April 5, 2026: LEMON Manuals is launched! Read the announcement.

Ride Mode Control

GM5738177Courtesy of GENERAL MOTORS COMPANY