LEMON Manuals
: Even more car manuals for everyone: 1960-2025
Home
>>
Cadillac
>>
2017
>>
XTS Livery
>>
Repair and Diagnosis
>>
Accessories & Equipment
>>
Drivers Assistance Systems - ADAS
>>
Object Detection System And Pedestrian Protection System
>>
Schematic and Wiring Diagrams
>>
Object Detection Wiring Schematics
>>
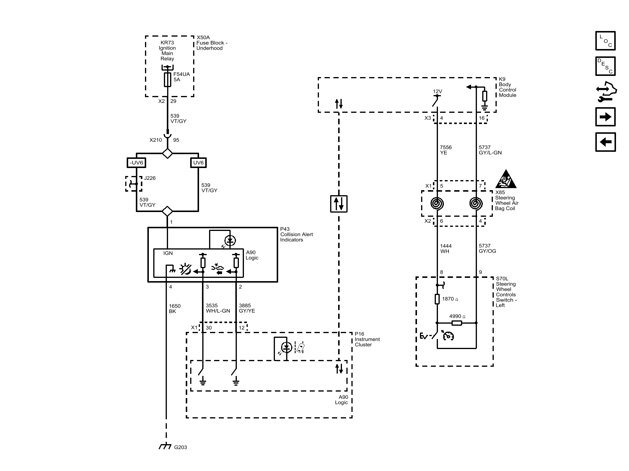
Forward Collision Alert (UEU)
April 5, 2026:
LEMON Manuals is launched!
Read the announcement.
Forward Collision Alert (UEU)
Fig 1: Forward Collision Alert (UEU)
Courtesy of GENERAL MOTORS COMPANY