LEMON Manuals: Even more car manuals for everyone: 1960-2025
Home >> Chevrolet >> 1985 >> Astro Van M L4-151 2.5L >> Repair and Diagnosis >> Powertrain Management >> Computers and Control Systems >> Relays and Modules - Computers and Control Systems >> Electronic Spark Control Module >> Testing and Inspection
April 5, 2026: LEMON Manuals is launched! Read the announcement.

Electronic Spark Control Module: Testing and Inspection


Use the following procedures to diagnose ESC system malfunctions only. To diagnose general ignition system malfunctions, refer to ``High Energy Ignition (HEI) System Diagnosis.''


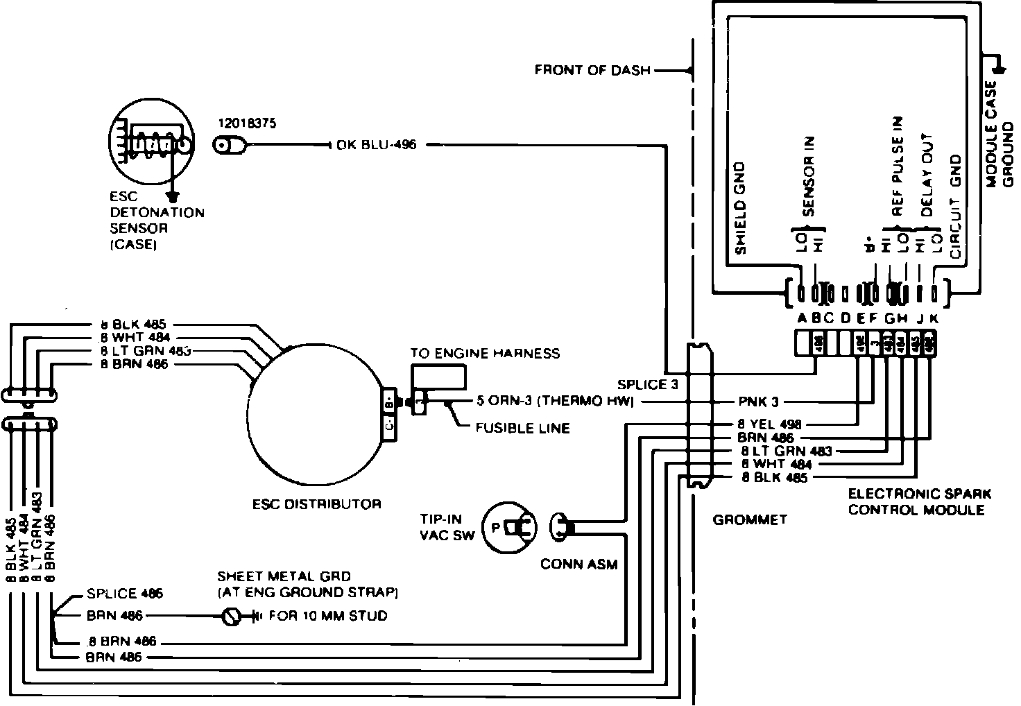
Fig. 5 ESC system wiring schematic. 1984-86 models w/manual 4 speed top loader transmission:




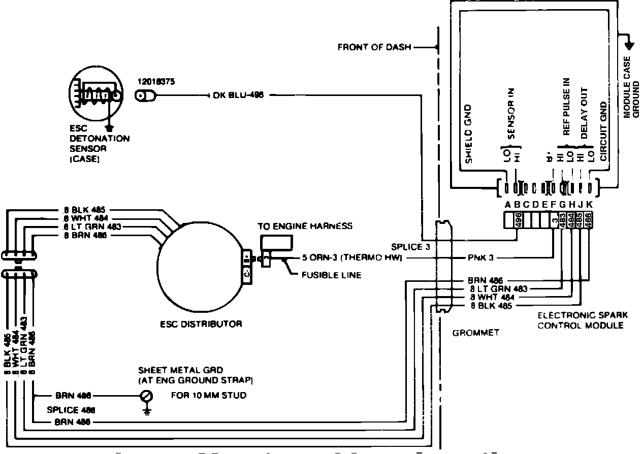
Fig. 6 ESC system wiring schematic. 1984-86 models w/manual 3 & 4 speed side loader transmission:




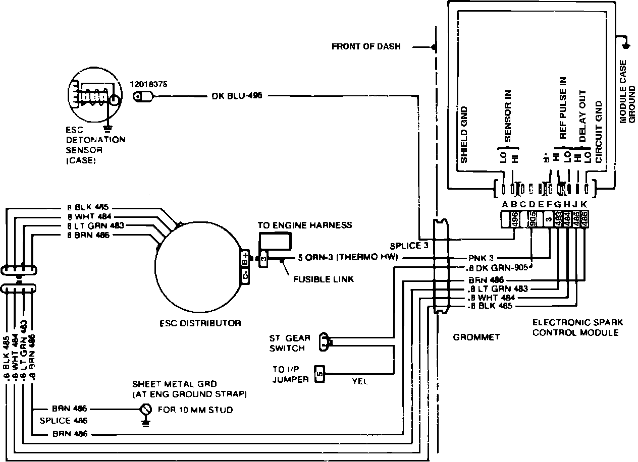
Fig. 7 ESC system wiring schematic. 1984-86 models w/auto. trans.:





1984-86 MODELS

Engine Cranks But Will Not Start

1. Check for spark at at the ends of at least 2 spark plug wires using tester ST-125 or equivalent. If spark is observed, malfunction is not in ignition system.
2. If no spark is observed, disconnect 4 pin connector to distributor, connect jumper wire between pins A and C on distributor side of connector, Figs. 5, 6 and 7, and attempt to start engine. If engine starts, proceed to step 3. If engine does not start, proceed as follows:
a. Remove jumper wire and reconnect 4 pin connector to distributor. Turn on ignition and measure voltage at pins F and K of controller 10 pin connector. If voltage is less than 11.6 volts, check feed circuit and repair as needed.
b. Set voltmeter on 2 volt scale and measure voltage between pins J and K of 10 pin connector while cranking engine. If reading is .75 volts or greater, ESC system is satisfactory.
c. Set voltmeter on 2 volt scale and measure voltage between pins G and H of 10 pin connector while cranking engine. If reading is .20 volt or greater, controller is defective. If reading is less than .20 volt, pole piece is defective.
3. Stop engine and remove jumper wire from distributor.
4. Connect suitable high resistance test lamp between distributor TACH terminal and ground, then turn on ignition. If test lamp lights, proceed to step 6.
5. If lamp does not light at TACH terminal, connect lamp between BAT terminal and ground and turn on ignition. If lamp does not light, repair feed circuit to ignition.
6. Crank engine with test lamp connected between distributor TACH terminal and ground. If test lamp flickers, system is satisfactory.
7. If test lamp does not flicker as engine is cranked, connect lamp between BAT terminal and pin A on distributor side of 4 pin ESC connector, then tap on coil. If coil makes a clicking noise when tapped, pole piece is defective.
8. If coil does not click, remove distributor cap an disconnect and reconnect pole piece electrical connector. If coil still does not click when tapped, ignition module is defective.

Poor Engine Performance

1. Disconnect distributor 4 pin connector, connect pins A and C on distributor side of connector with jumper wire, and road test vehicle.
2. If engine performance is still poor, cause is not in ESC system. If proper engine performance is restored by disconnecting ESC controller from distributor, remove jumper wire, reconnect 4 pin connector and proceed to next step.
3. Disconnect 10 pin connector from ESC controller, inspect terminals for proper contact, shots and opens, repair as needed, then recheck system operation.
4. If problem persists, disconnect 10 pin connector and measure resistance between pins B and K in connector. Reading should be 98-99 Kohms.
5. If resistance is not as specified, disconnect electrical connector from knock sensor and measure resistance between sensor terminal and ground. If resistance is 98-99 ohms, repair wiring between knock sensor and controller. If resistance is not 98-99 Kohms, knock sensor is defective.
6. Reconnect 10 pin connector to controller and measure voltage between pins F and K with ignition on. If voltage reading is less than 11.6 volts repair feed circuit as needed.
7. Set voltmeter on 20 volt AC scale and measure voltage between connector pins H and K with ignition on. If reading is less than .20 volt, inspect system wiring and repair as needed. If reading is greater than .20 volt, ensure all connectors are properly seated, then road test vehicle. If problem persists, replace ESC controller.



Engine Detonation

1. Inspect connector and wiring to knock sensor and repair as needed.
2. Connect suitable spark advance tester to engine, run engine until it reaches normal operating temperature and set engine to run at a minimum of 1200 RPM, then observe ignition timing while tapping on exhaust manifold. If ignition timing retards when manifold is tapped, ESC system is operating properly.
3. Stop engine, disconnect 10 pin connector from ESC controller and measure resistance between pins B and K of connector. If resistance is not 98-99 ohms, proceed to step 5.
4. Measure resistance between pins H and K in connector. If resistance is 14-16 ohms, replace controller. If resistance is not 14-16 ohms, repair wiring to controller.
5. Disconnect electrical connector from knock sensor and measure voltage at sensor terminal with engine running at 2000 RPM. If reading is not .08 volt or more, knock sensor is defective.
6. Stop engine. If knock sensor voltage output is satisfactory, check wiring between knock sensor and terminal B of controller and between controller terminal K and ground and repair as needed.