LEMON Manuals: Even more car manuals for everyone: 1960-2025
Home >> Chevrolet >> 1994 >> Cavalier Z24, 2D Convertible >> Repair and Diagnosis >> Engine Performance >> System >> Engine Controls - Tests W/Codes - 2.2L >> ECM/Pcm Code Charts >> Code 66, A/C Pressure Sensor >> Diagnostic Aids
April 5, 2026: LEMON Manuals is launched! Read the announcement.

Diagnostic Aids

The 5-volt reference for the TPS is the same 5 volts used by the A/C pressure sensor. If the 5-volt reference has a short to ground, the MAP sensor, A/C pressure sensor and other related sensors will also have a short to ground. This short to ground will not damage the PCM. When the shorted 5-volt reference circuit is repaired, the PCM 5-volt reference will return to normal.

In extremely low temperature climate, the A/C pressure signal can drop as low as .3 volt. If this happens, Code 66 will set and disable the A/C system. Clear code and recheck A/C system in a heated garage to determine if outside ambient temperature is cause for Code 66 setting.

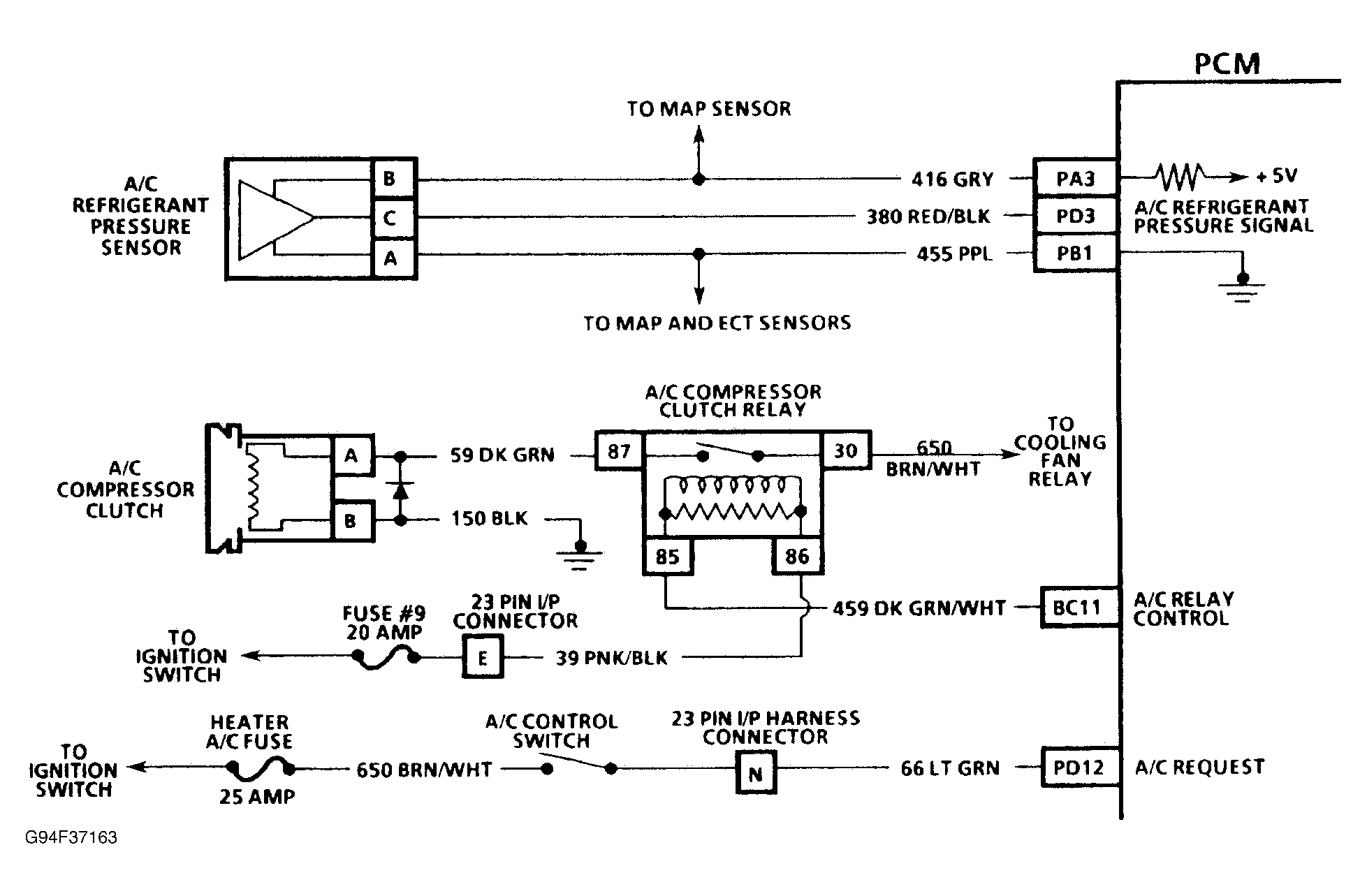
Fig 1: Code 66 Schematic (Cavalier) A/C Pressure Sensor
G94F37163
Fig 2: Code 66 Flow Chart (Cavalier) A/C Pressure Sensor
G91A07370