LEMON Manuals: Even more car manuals for everyone: 1960-2025
Home >> Chevrolet >> 1995 >> Blazer 4D Utility, AWD >> Repair and Diagnosis >> Engine Performance >> System >> Engine Controls - System/Component Tests - 4.3L. >> Miscellaneous ECM/Pcm/VCM Controls >> Transmission (C-8) >> Converter Lock-Up Signal From ECM/PCM/VCM
April 5, 2026: LEMON Manuals is launched! Read the announcement.

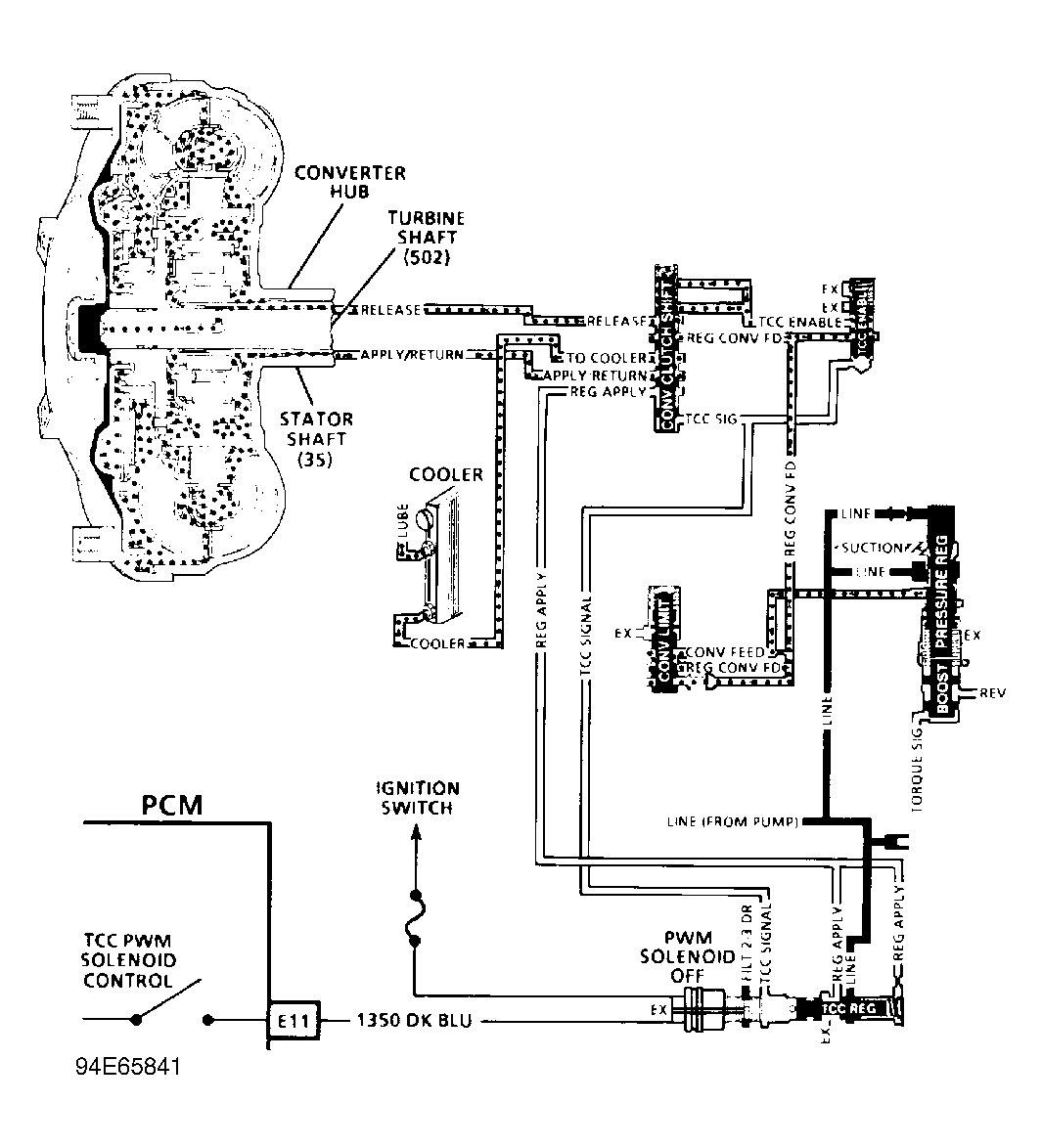
Converter Lock-Up Signal From ECM/PCM/VCM

  1. Warm engine to operating temperature. Raise vehicle and support drive wheels. Support suspension where necessary to prevent damage to drive axles.
  2. Connect a test light to battery voltage. Touch TCC control driver terminal with test light. See Figure - Figure . Accelerate vehicle to 45 MPH and note test light. If test light does not illuminate, problem is a faulty ECM/PCM/VCM connector or ECM/PCM/VCM. On some models, lock-up signal may be checked at Data Link Connector (DLC) terminal "F" instead of at ECM/PCM/VCM terminal.