LEMON Manuals: Even more car manuals for everyone: 1960-2025
Home >> Chevrolet >> 2000 >> Impala V6-3.8L VIN K >> Repair and Diagnosis >> Powertrain Management >> Computers and Control Systems >> Relays and Modules - Computers and Control Systems >> Body Control Module >> Diagrams >> Electrical Diagrams >> Interior Lights
April 5, 2026: LEMON Manuals is launched! Read the announcement.

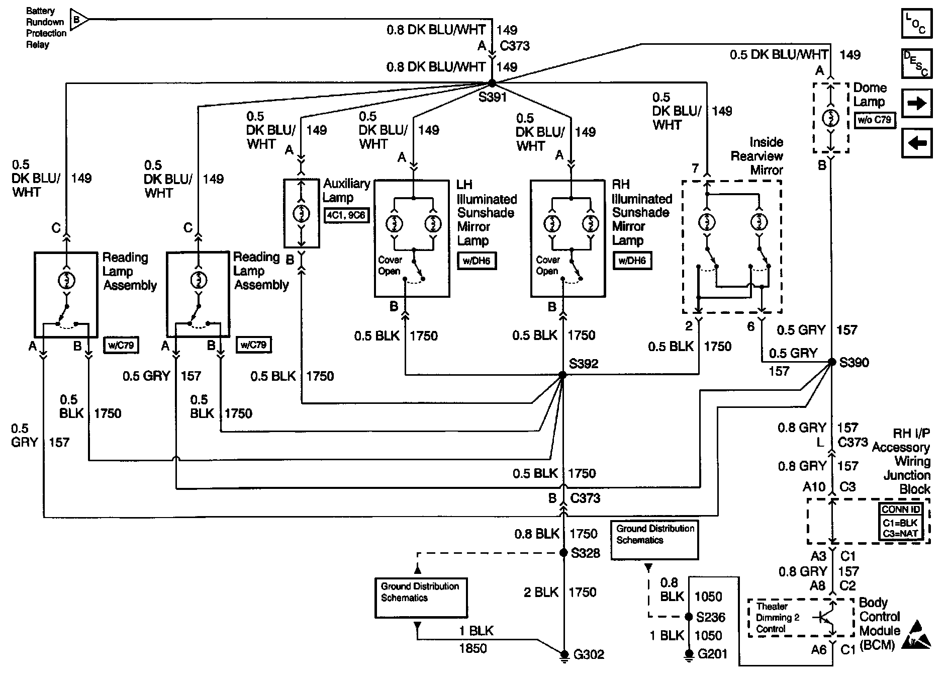
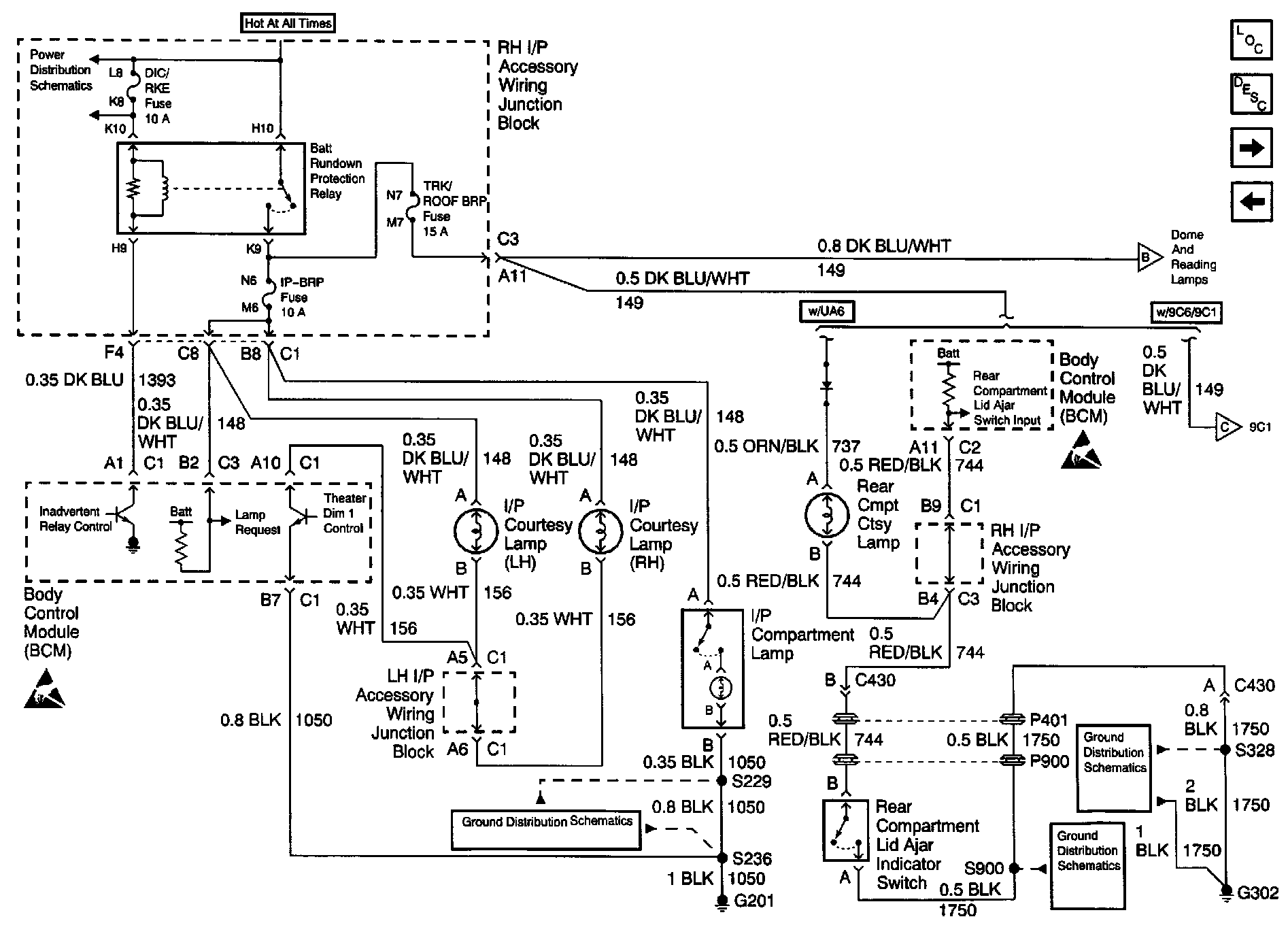
Interior Lights

Body Control Module Schematics: Interior Lights (Part 1 Of 2):



Body Control Module Schematics: Interior Lights (Part 2 of 2):