LEMON Manuals: Even more car manuals for everyone: 1960-2025
Home >> Chevrolet >> 2004 >> Astro Van Cargo, AWD >> Repair and Diagnosis (Single Page) >> Quick Lookups >> Wiring Diagrams >> Wiring Systems - Specifications, Component Views And Connector End Views >> Component Locator >> Electrical Center Identification Views >> Convenience Center (Front View)
April 5, 2026: LEMON Manuals is launched! Read the announcement.

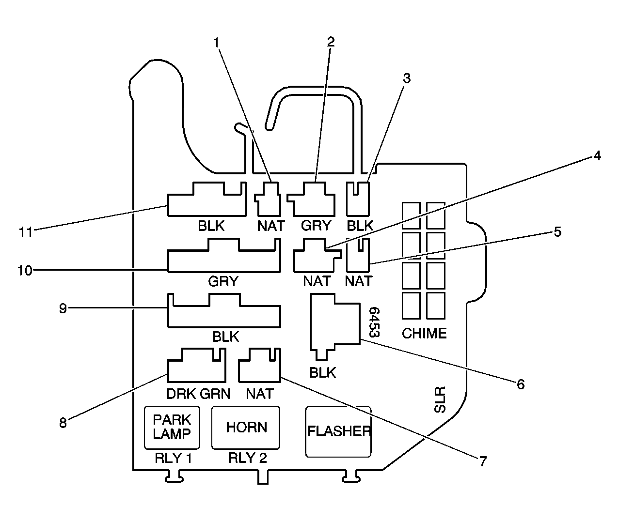
Convenience Center (Front View)

Fig 1: Convenience Center (Front View)
GM607770Courtesy of GENERAL MOTORS CORP.
Callout Component Name
1 Convenience Center C2 Not Used (Upfitter Battery)
2 Convenience Center C3 (Power Seat)
3 Convenience Center C4 (Trailer Harness)
4 Convenience Center C6 (Vanity Mirror)
5 Convenience Center C7 Not Used (Upfitter Rear Door Lock Power)
6 Convenience Center C9 Not Used (Upfitter Power Feed)
7 Convenience Center C11 Not Used (Upfitter Rear Door Lock Switch)
8 Convenience Center C10 (Rear A/C)
9 Convenience Center C8 (Active Transfer Case)
10 Convenience Center C5 (Overhead Console)
11 Convenience Center C1 (Rear Heater)