LEMON Manuals: Even more car manuals for everyone: 1960-2025
Home >> Chevrolet >> 2005 >> SSR Standard >> Repair and Diagnosis >> Engine Performance >> System >> Engine Control System - 6.0L - Introduction >> Schematic and Routing Diagrams >> Engine Controls Schematics
April 5, 2026: LEMON Manuals is launched! Read the announcement.

Engine Controls Schematics

Fig 1: Module Power, Ground, Serial Data & MIL Schematic
GM1458544Courtesy of GENERAL MOTORS CORP.
Fig 2: Engine Data Sensors Schematic - 5-Volt & Low Reference
GM1458548Courtesy of GENERAL MOTORS CORP.
Fig 3: Engine Data Sensors Schematic - Pressure, Temperature & VSS
GM1458550Courtesy of GENERAL MOTORS CORP.
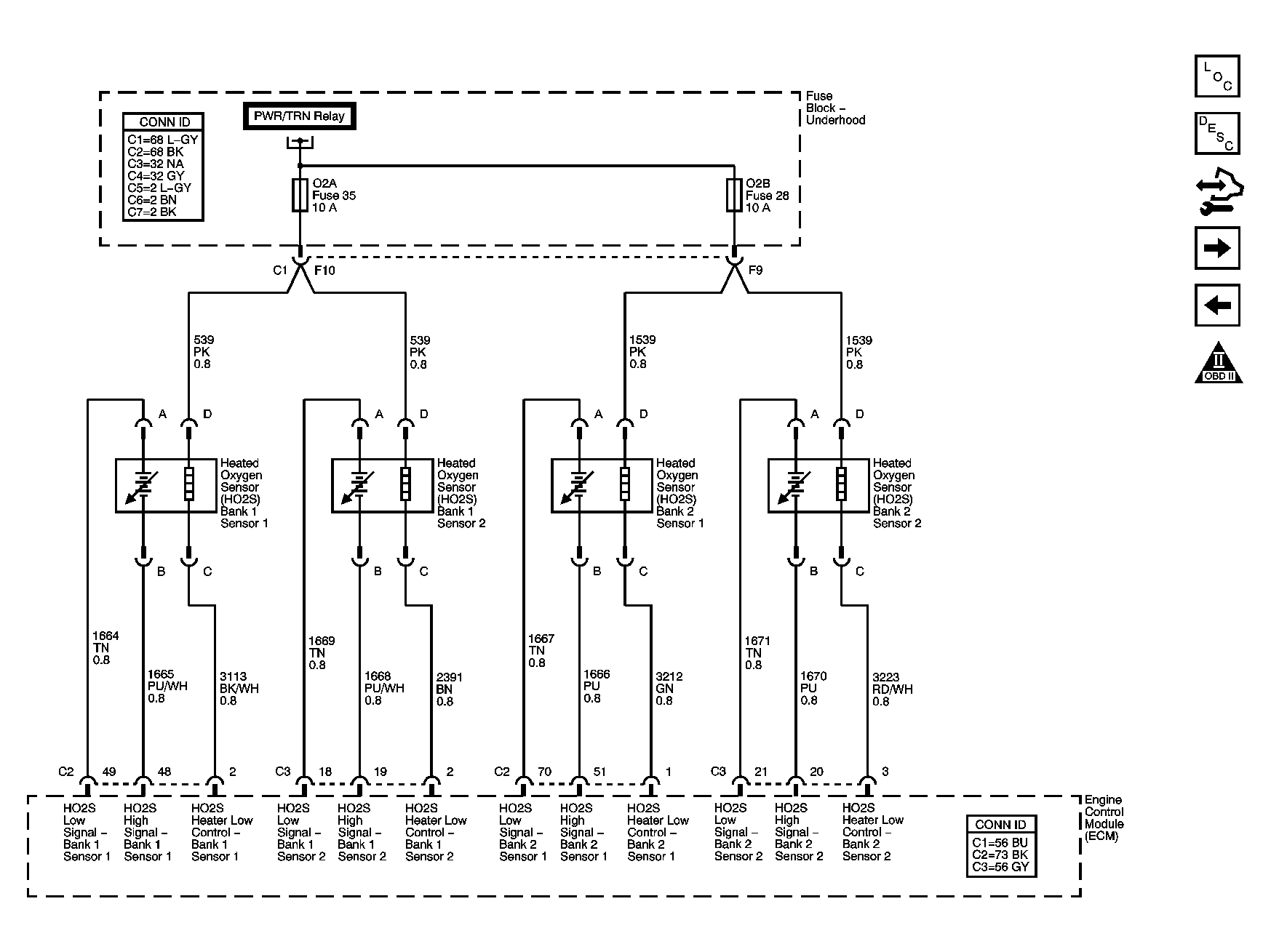
Fig 4: Engine Data Sensors Schematic - Oxygen Sensors
GM1458552Courtesy of GENERAL MOTORS CORP.
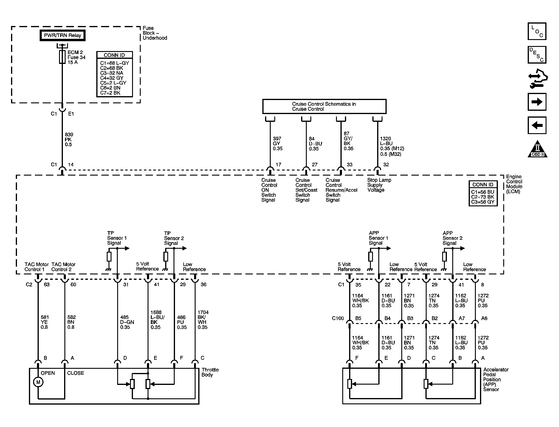
Fig 5: Engine Data Sensors Schematic - Throttle Actuator Controls
GM1458554Courtesy of GENERAL MOTORS CORP.
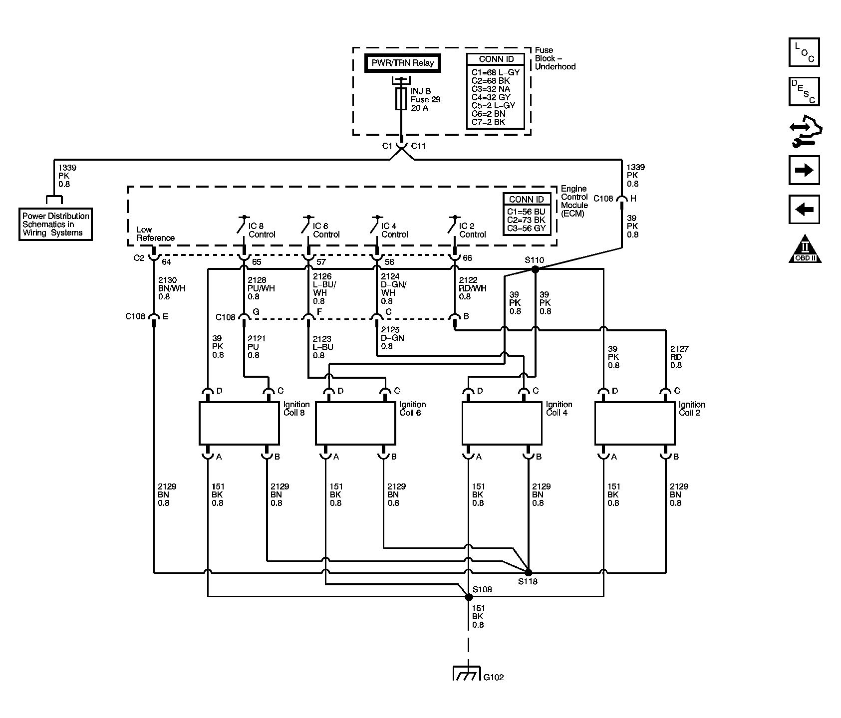
Fig 6: Ignition Controls Schematic - Ignition System Coils 1, 3, 5, 7
GM1458556Courtesy of GENERAL MOTORS CORP.
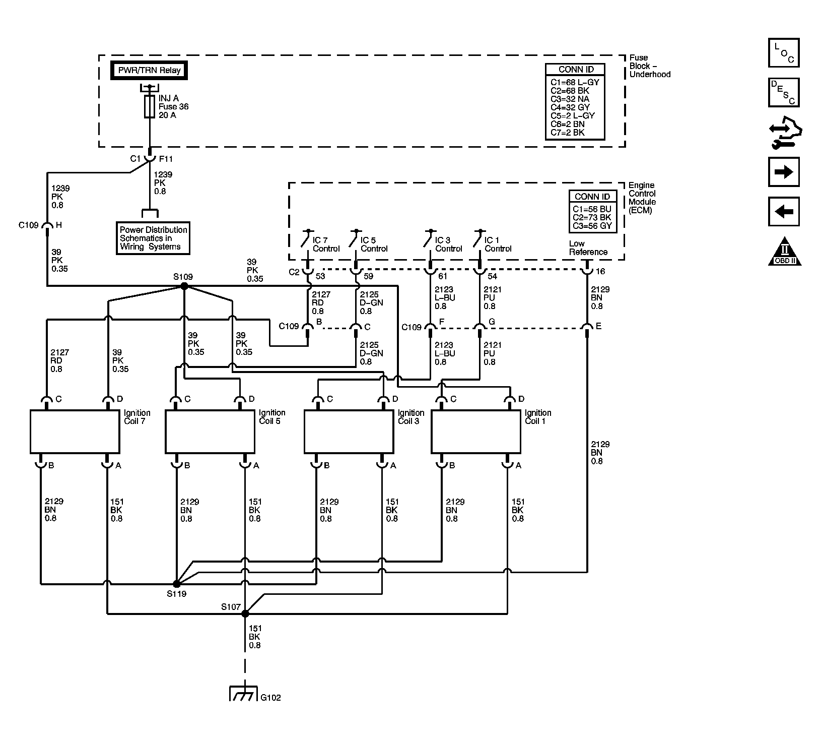
Fig 7: Ignition Controls Schematic - Ignition System Coils 2, 4, 6, 8
GM1458558Courtesy of GENERAL MOTORS CORP.
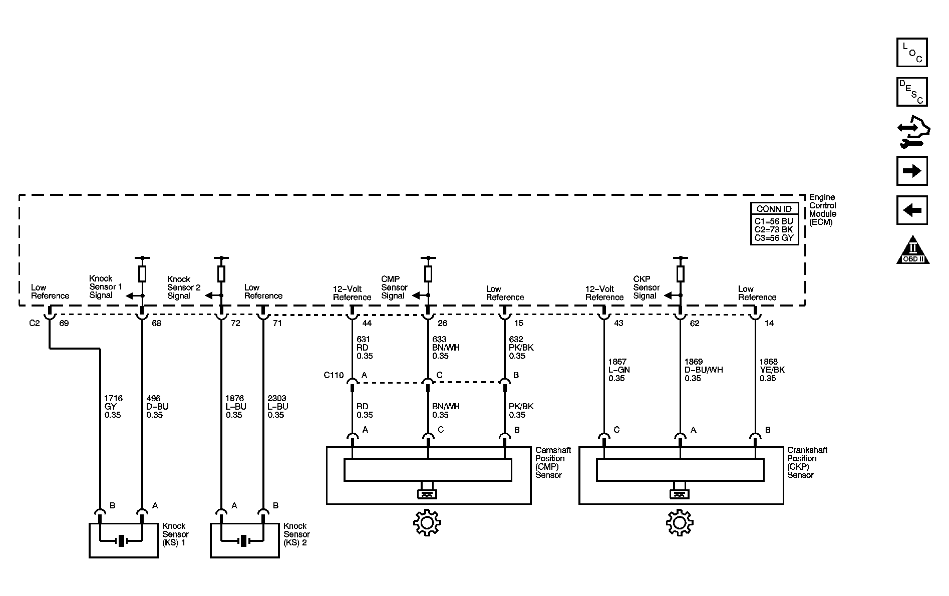
Fig 8: Ignition Controls Schematic - Sensors
GM1458560Courtesy of GENERAL MOTORS CORP.
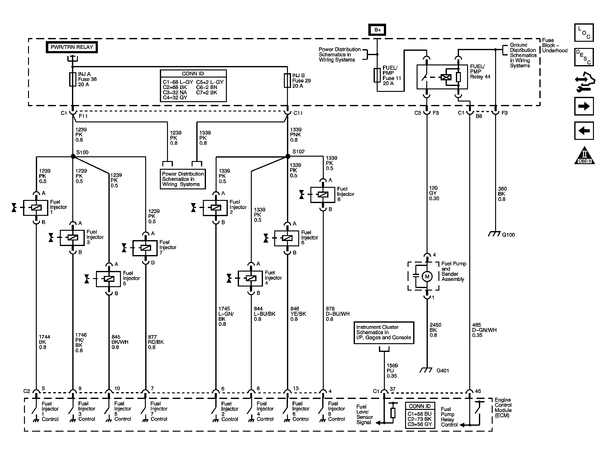
Fig 9: Fuel Controls Schematic - Fuel Pump Controls and Fuel Injectors
GM1458562Courtesy of GENERAL MOTORS CORP.
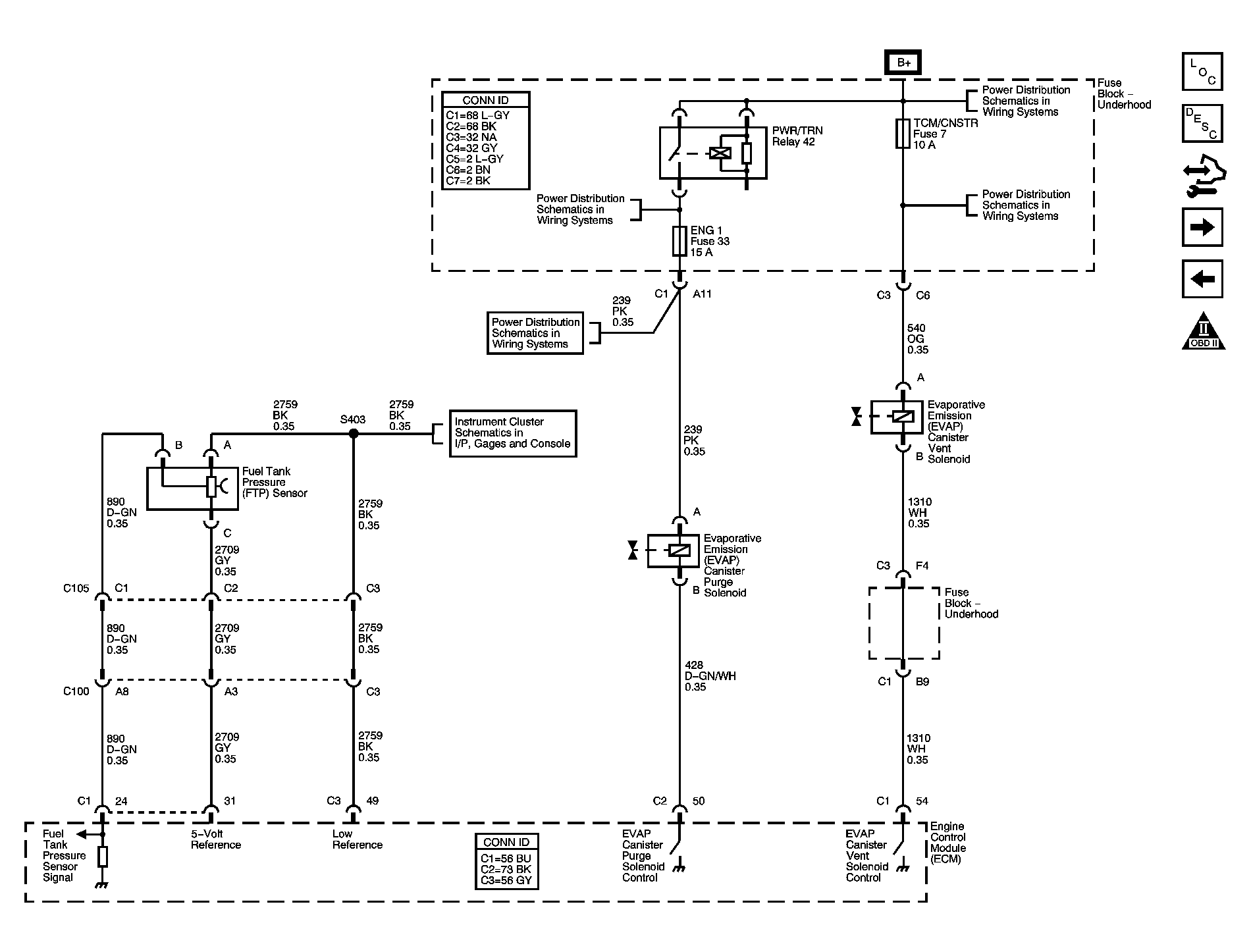
Fig 10: Fuel Controls Schematic - EVAP Controls
GM1458565Courtesy of GENERAL MOTORS CORP.
Fig 11: Controlled/Monitored Subsystem References Schematic
GM1458568Courtesy of GENERAL MOTORS CORP.
Fig 12: Transmission Control Reference Schematic - A/T
GM1458569Courtesy of GENERAL MOTORS CORP.