LEMON Manuals: Even more car manuals for everyone: 1960-2025
Home >> Chevrolet >> 2009 >> Corvette Base, 2D Convertible, Automatic >> Repair and Diagnosis >> Accessories & Equipment >> Infotainment >> Cellular System, Entertainment System, And Navigation System >> Schematic and Routing Diagrams >> Radio/Navigation System Schematics
April 5, 2026: LEMON Manuals is launched! Read the announcement.

Radio/Navigation System Schematics

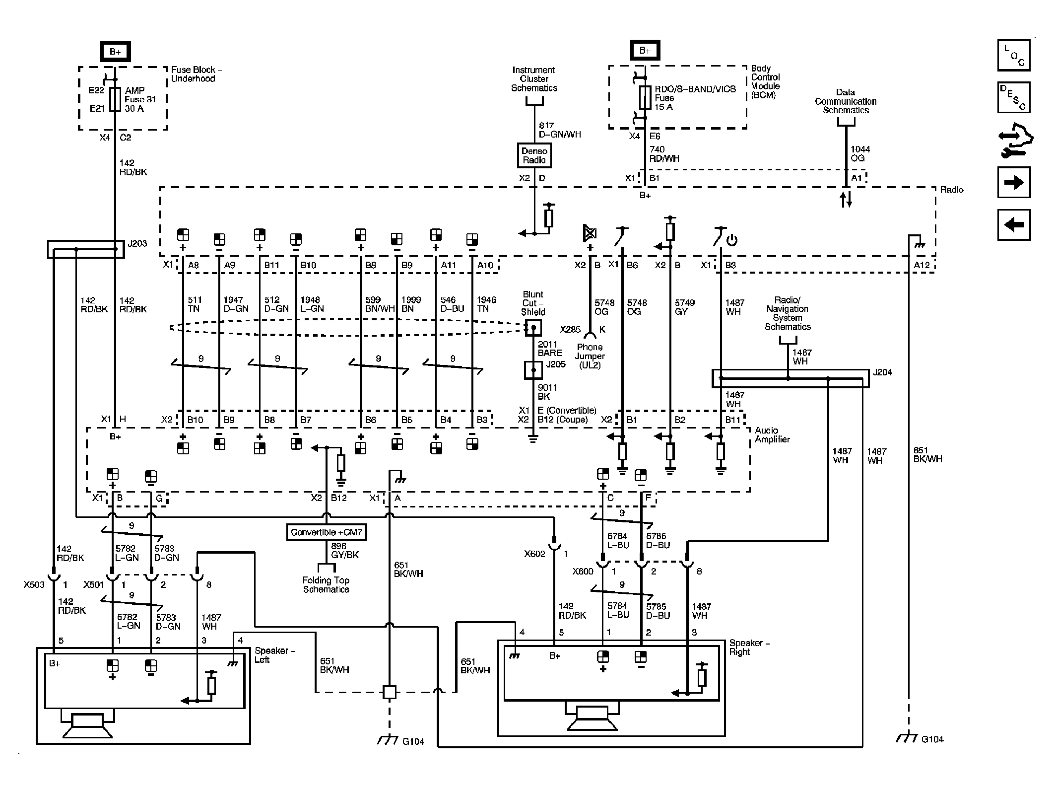
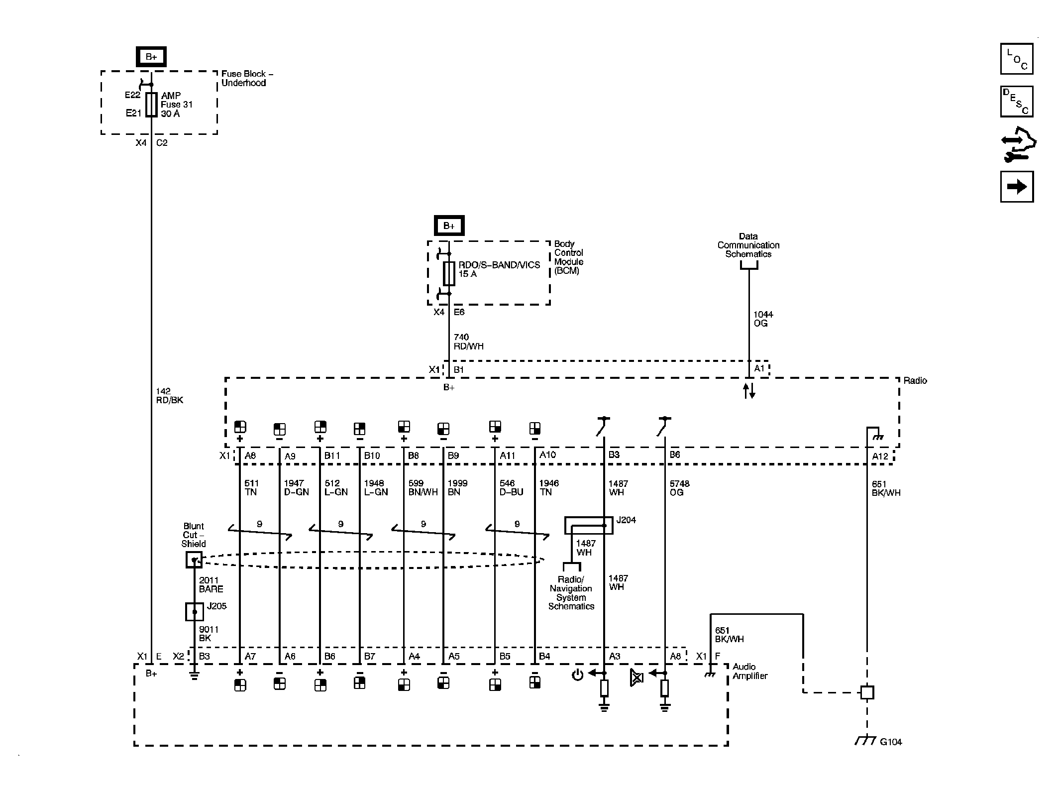
Fig 1: Power, Ground, Serial Data, Radio, Amplifier and Audio Signals Circuit Schematic (US8/U66)
GM2053574Courtesy of GENERAL MOTORS CORP.
Fig 2: Speakers Circuit Schematic (U66)
GM2053576Courtesy of GENERAL MOTORS CORP.
Fig 3: Power, Ground, Serial Data, Radio, Amplifier, Audio Signals & Front Speakers Circuit Schematic (U65)
GM2053580Courtesy of GENERAL MOTORS CORP.
Fig 4: Speakers & Noise Compension Microphone Circuit Schematic (U65)
GM2053585Courtesy of GENERAL MOTORS CORP.
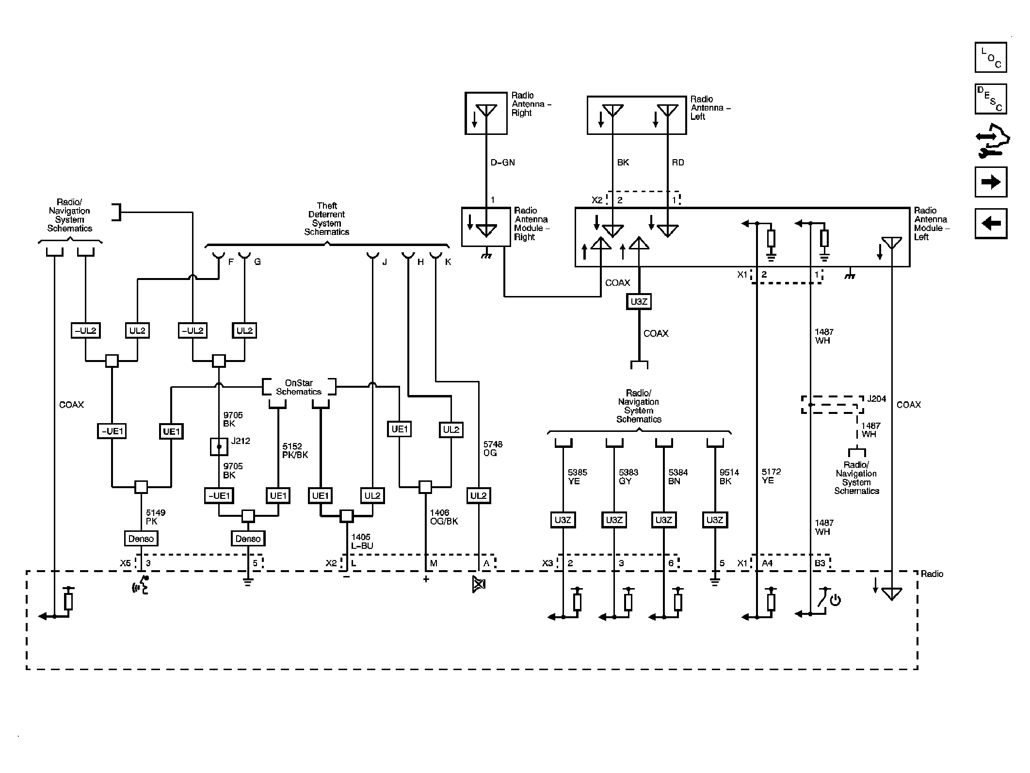
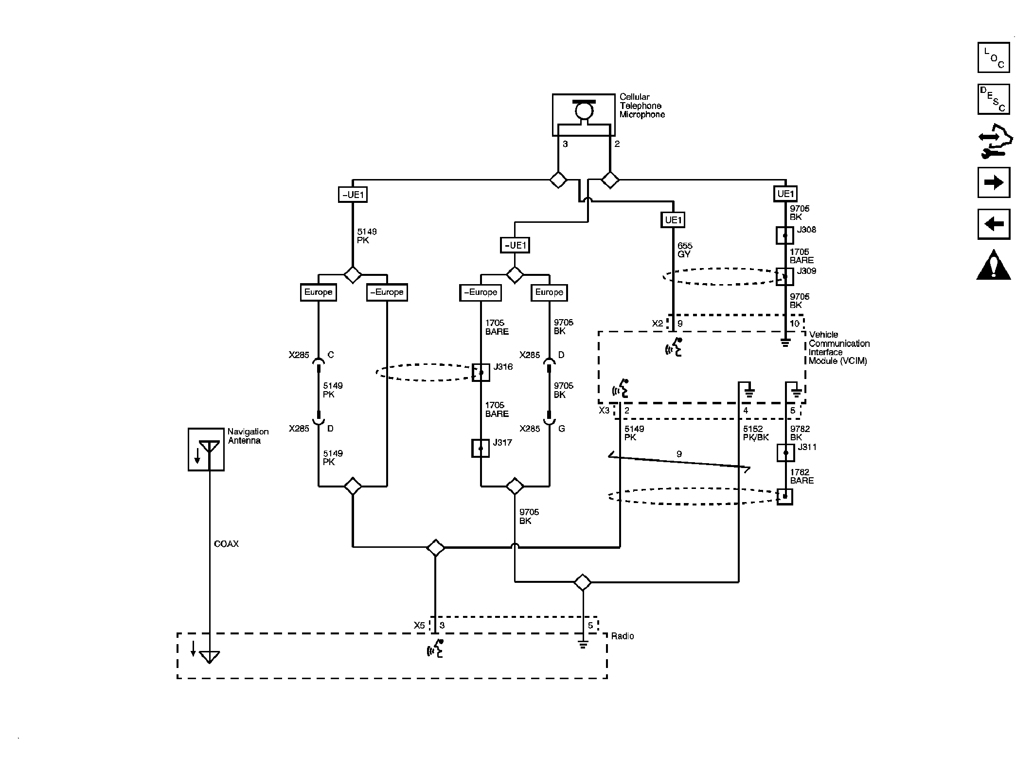
Fig 5: Antennas Except (U2K), Navigation & OnStar References Circuit Schematic
GM2053592Courtesy of GENERAL MOTORS CORP.
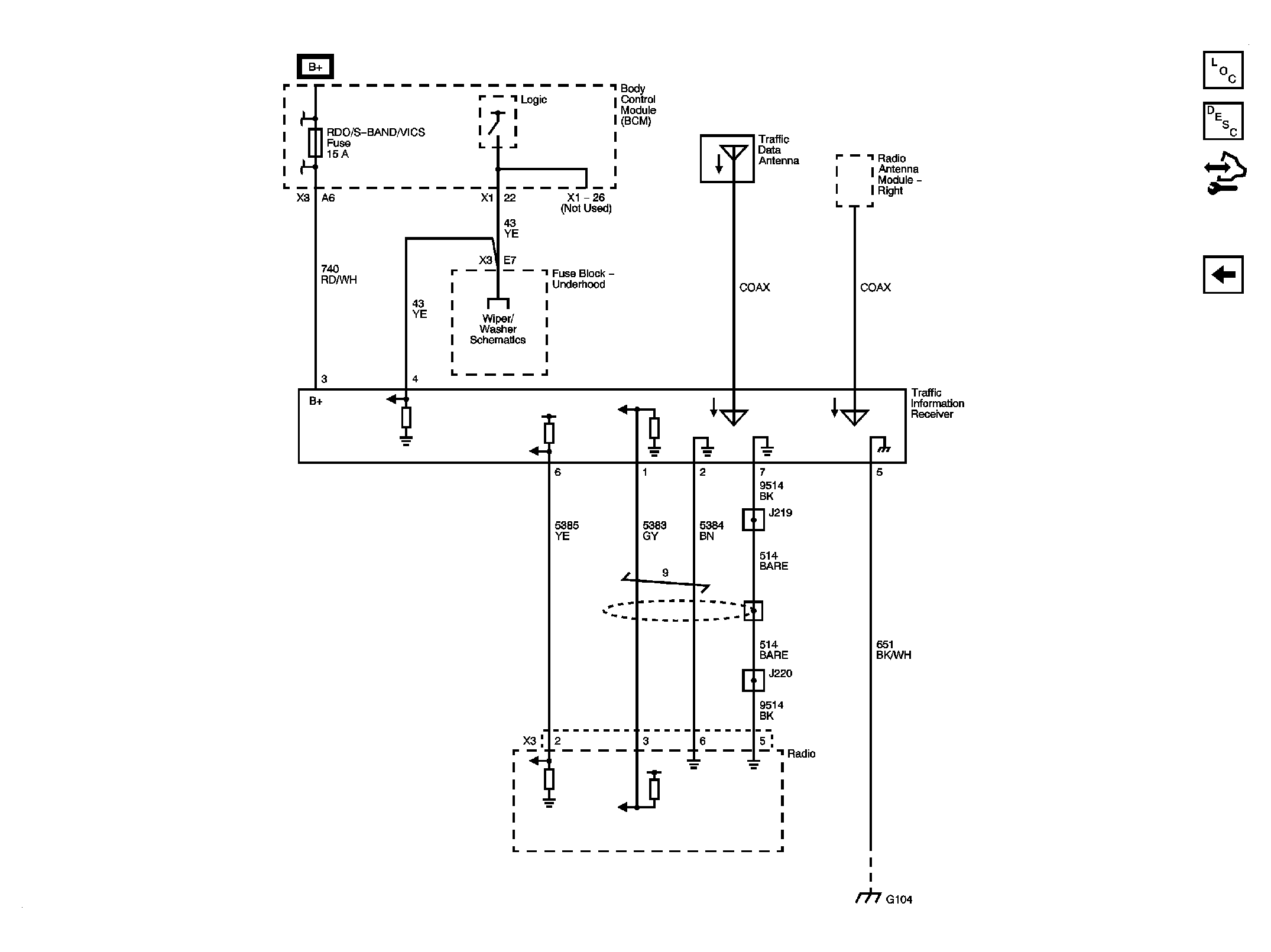
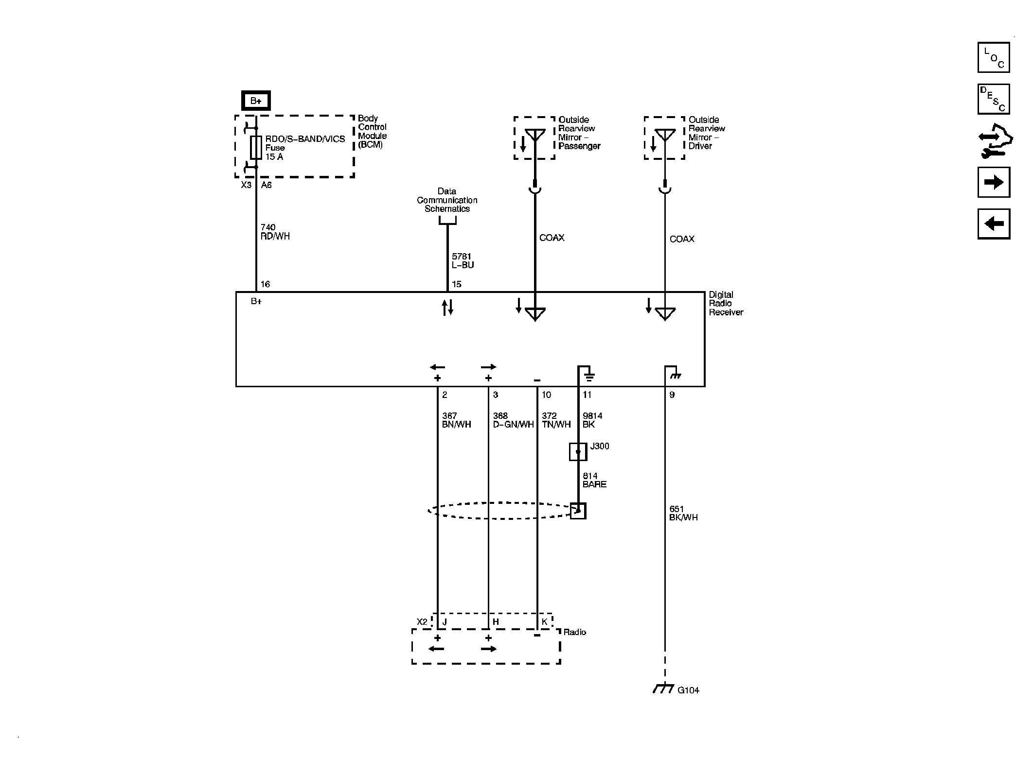
Fig 6: Satellite Radio Circuit Schematic (U2K)
GM2053598Courtesy of GENERAL MOTORS CORP.
Fig 7: Steering Wheel Controls Circuit Schematic (UK3)
GM2053603Courtesy of GENERAL MOTORS CORP.
Fig 8: Navigation Except Japan Circuit Schematic
GM2053608Courtesy of GENERAL MOTORS CORP.
Fig 9: Japan Circuit Schematic (U32)
GM2053610Courtesy of GENERAL MOTORS CORP.