LEMON Manuals: Even more car manuals for everyone: 1960-2025
Home >> Dodge and Ram >> 2021 >> ProMaster 2500 >> Repair and Diagnosis (Single Page) >> Accessories & Equipment >> Communication Devices >> (Body Control Module (BCM) - Electrical Diagnostics) >> DTC Troubleshooting >> B12CF-15-Column Switch Module Front Wiper Signal - Circuit Short To Battery Or Open >> Notes
April 5, 2026: LEMON Manuals is launched! Read the announcement.

B12CF-15-Column Switch Module Front Wiper Signal - Circuit Short To Battery Or Open: Notes

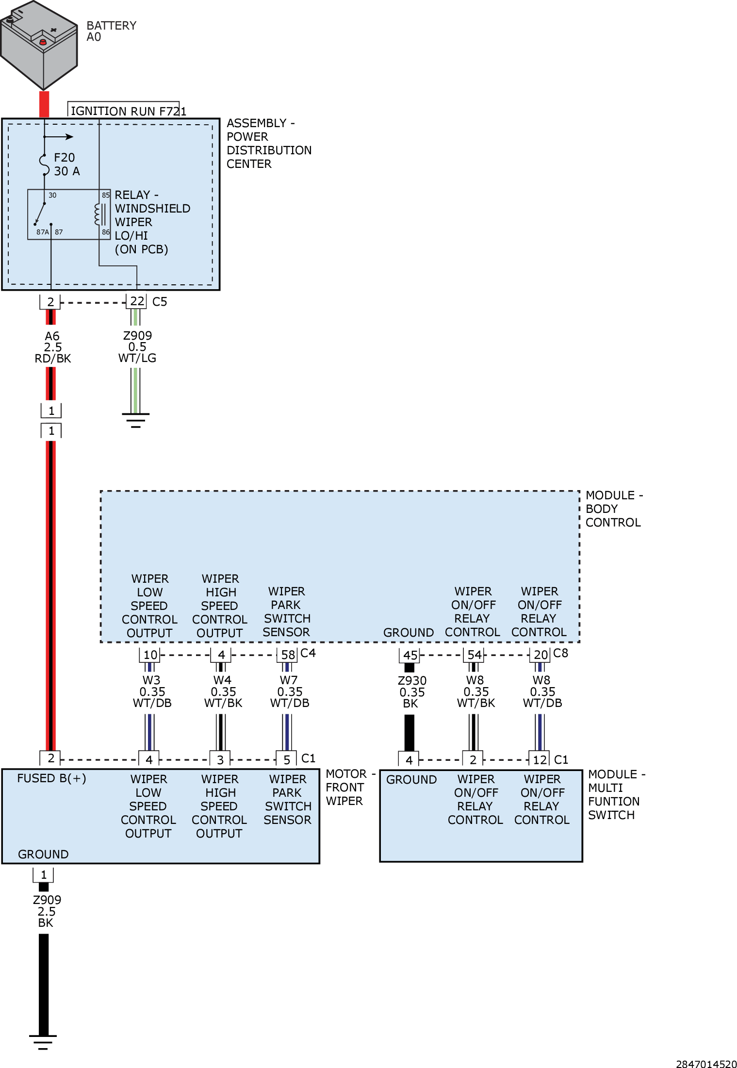
For a complete wiring diagram, refer to appropriate SYSTEM WIRING DIAGRAMS article  .

GC0161475Courtesy of CHRYSLER GROUP, LLC