LEMON Manuals: Even more car manuals for everyone: 1960-2025
Home >> Eagle >> 1995 >> Vision V6-201 3.3L >> Repair and Diagnosis >> Diagrams >> Electrical Diagrams >> Control Module, A/T
April 5, 2026: LEMON Manuals is launched! Read the announcement.

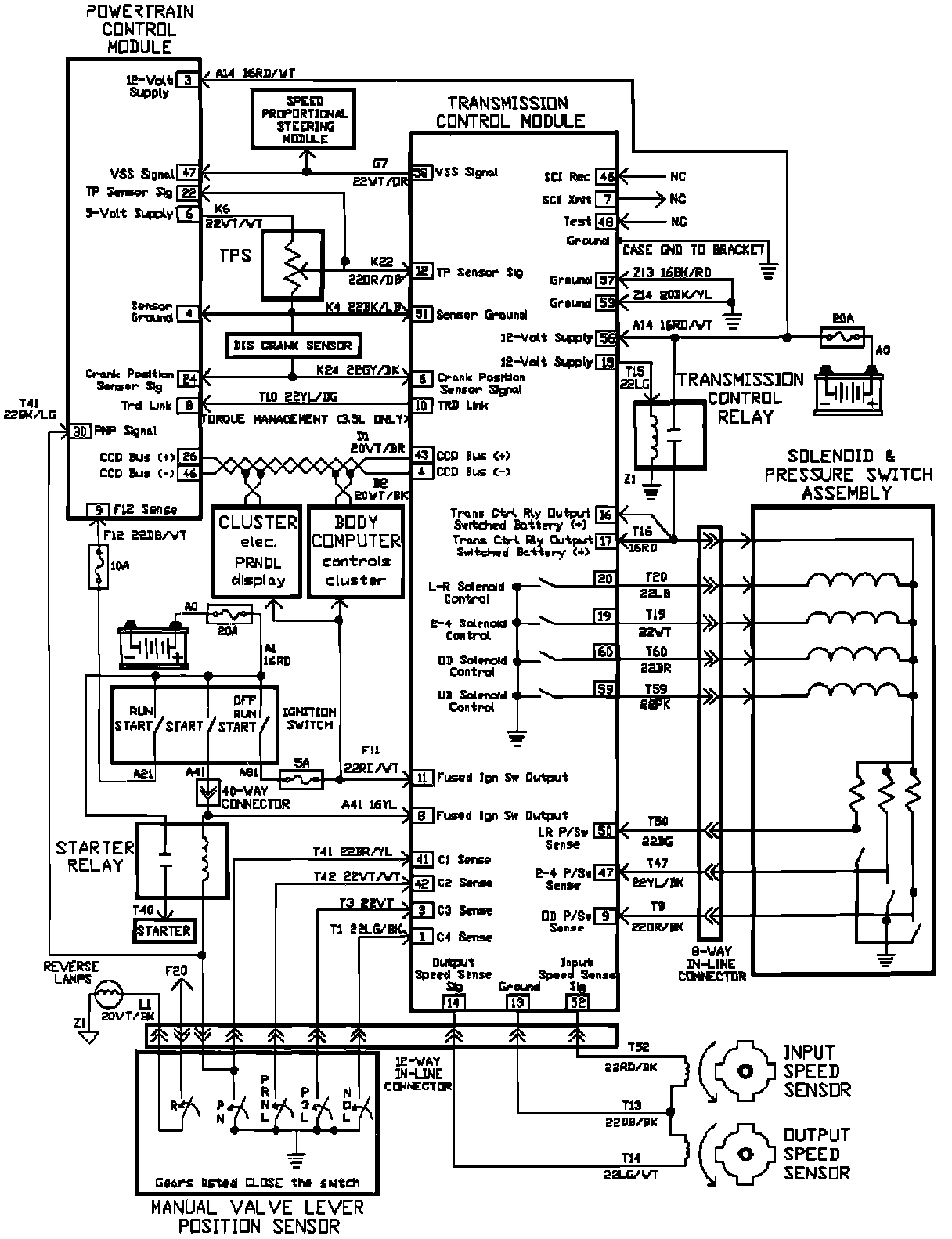
Control Module, A/T