LEMON Manuals: Even more car manuals for everyone: 1960-2025
Home >> Fiat >> 2013 >> 500e >> Repair and Diagnosis (Single Page) >> Engine Performance >> System >> Battery Pack Control Module (BPCM) - DTCS P00B2-00 To P0C76-00 - 500E >> Diagnosis And Testing >> P00B2-00-Radiator Coolant Temperature Sensor Circuit Range/Performance >> Notes
April 5, 2026: LEMON Manuals is launched! Read the announcement.

P00B2-00-Radiator Coolant Temperature Sensor Circuit Range/Performance: Notes

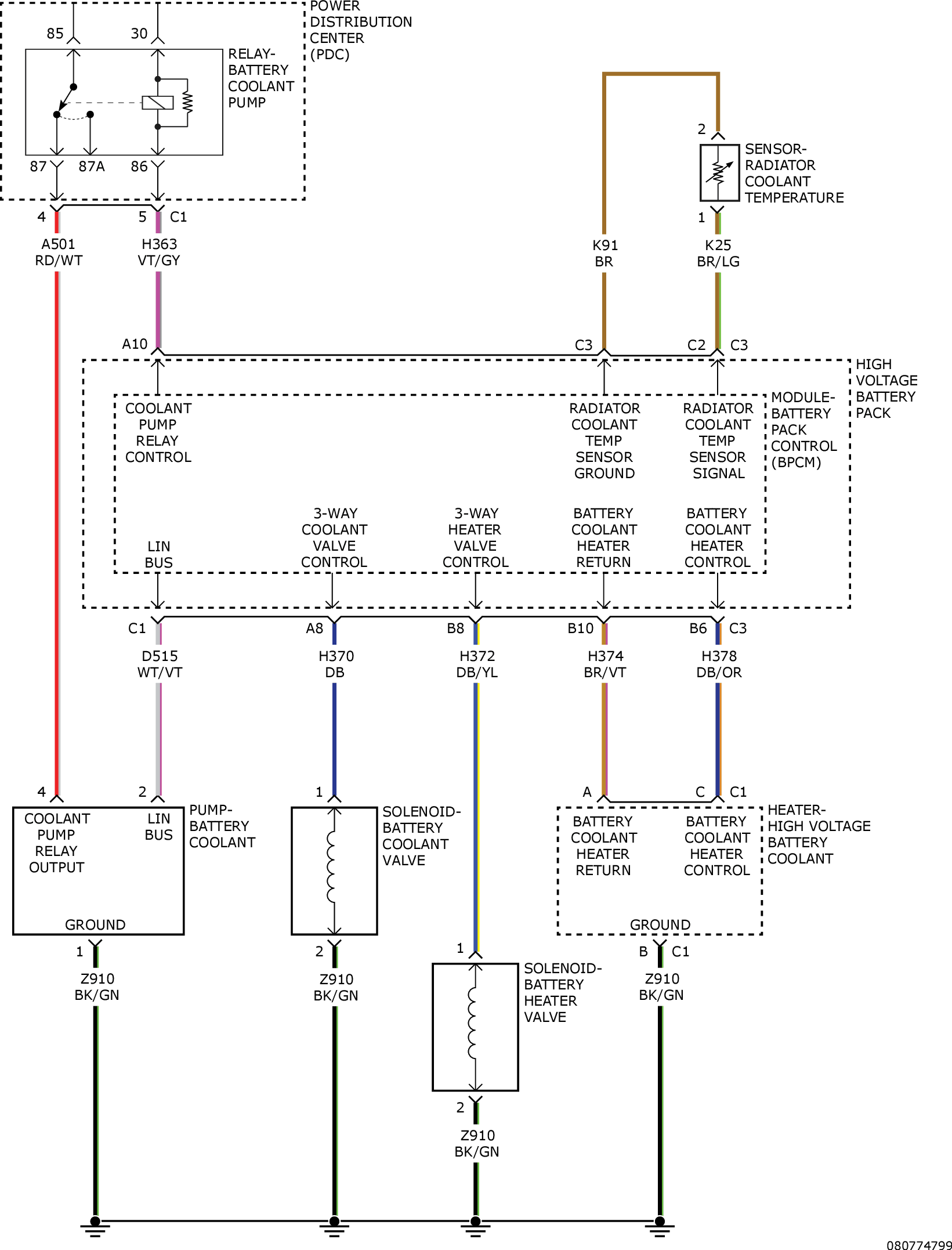
For a complete wiring diagram, refer to appropriate SYSTEM WIRING DIAGRAMS article  .

Fig 1: Radiator Coolant Temperature Sensor Circuit Diagram
GC0157955Courtesy of CHRYSLER GROUP, LLC