LEMON Manuals: Even more car manuals for everyone: 1960-2025
Home >> Fiat >> 2020 >> 124 Spider Classica, Standard Trans >> Repair and Diagnosis >> External Pages >> Different car >> Section 20 ((Steering Control Module (SCM) - Electrical Diagnostics)) >> Diagnosis And Testing >> P0579-00-Speed Control Switch 1 Performance >> Component Functional Description - Speed Control Switch
April 5, 2026: LEMON Manuals is launched! Read the announcement.

Component Functional Description - Speed Control Switch

WARNING: This page is about a different car, the 2020 Dodge Journey. However, it is still accessible from the selected car via links, so may be relevant.

Component Functional Operation:  The Speed Control (S/C) Switch is a Multiplex (MUX) Analog Switch. Depending on vehicle configuration, they are hard-wired to the Steering Column Control Module (SCCM), Powertrain Control Module (PCM) or the Body Control Module (BCM). MUX Switches are typically momentary switches. They are capable of reporting multiple switch position inputs using one signal and sensor ground circuit. The signal circuit is typically a 5.0 volt pull up signal. The S/C Switch uses a second redundant signal to verify the input signal is a valid request. Each switch position has a unique resistor that varies the voltage of the signal circuit for each position selected (I.E. up/down, left/right, open/close, etc.). For diagnostic purposes, the switch will typically also have a resistance for the not pressed (at rest) position. This allows the Electronic Control Unit (ECU) to detect and open circuit on the signal or sensor ground circuit. The resistors can be configured in series or parallel inside the MUX Switch.

The S/C Switch has a second redundant signal input (S/C Signal 2) connected to each S/C Switch position which functions the same as S/C Signal 1. The two signal circuit inputs share the common sensor ground circuit. The PCM must receive the same input signal status from both signals before the command is executed.

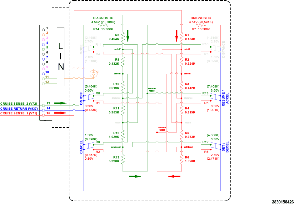
Technical Data:  The wiring graphic and table below apply to S/C Switches on vehicles that do not use the corporate switches. The corporate switches are smart devices that report the switch status and faults to the SCCM through a LIN Bus connection.

GC0188998Courtesy of CHRYSLER GROUP, LLC
S/C SIGNAL 1 VOLTAGE VALUES SIGNAL 2 CRUISE CONTROL VOLTAGE VALUES
FUNCTION MINIMUM VOLTAGE NOMINAL VOLTAGE MAXIMUM VOLTAGE FUNCTION MINIMUM VOLTAGE NOMINAL VOLTAGE MAXIMUM VOLTAGE
CIRCUIT LOW FAULT  0.000 - - 0.216 CIRCUIT LOW FAULT  0.000 - - 0.784
ON/OFF  0.235 0.300 0.353 ON/OFF  0.804 0.900 0.980
CANCEL  0.784 0.890 0.980 CANCEL  1.353 1.500 1.608
DISTANCE  1.373 1.500 1.627 DISTANCE  1.941 2.100 2.235
MODE  1.941 2.100 2.235 MODE  2.529 2.700 2.843
SET (-)  2.549 2.700 2.843 SET (-)  3.137 3.300 3.451
RES (+)  3.137 3.300 3.451 RES (+)  3.725 3.900 4.059
NONE  4.373 4.540 4.686 NONE  4.373 4.540 4.686
CIRCUIT HIGH FAULT  4.706 - - 5.000 CIRCUIT HIGH FAULT  4.706 - - 5.000