LEMON Manuals: Even more car manuals for everyone: 1960-2025
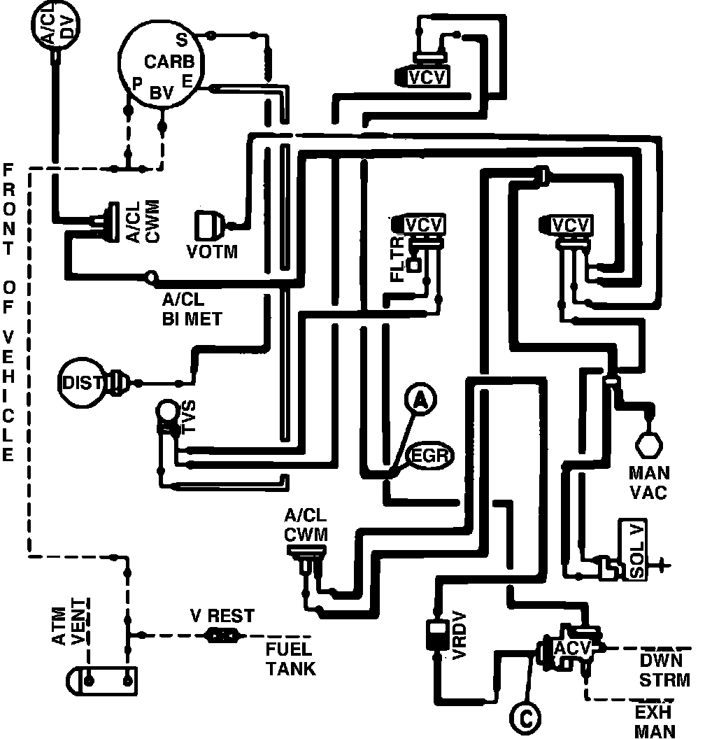
Home >> Ford >> 1982 >> EXP L4-098 1.6L VIN 2 2-bbl >> Repair and Diagnosis >> Powertrain Management >> Emission Control Systems >> Diagrams >> Fig. 17 Calib. Code 2-03E-R0 With A/C, Exc. High Alt.
April 5, 2026: LEMON Manuals is launched! Read the announcement.

Fig. 17 Calib. Code 2-03E-R0 With A/C, Exc. High Alt.

Vacuum hose routing: