LEMON Manuals: Even more car manuals for everyone: 1960-2025
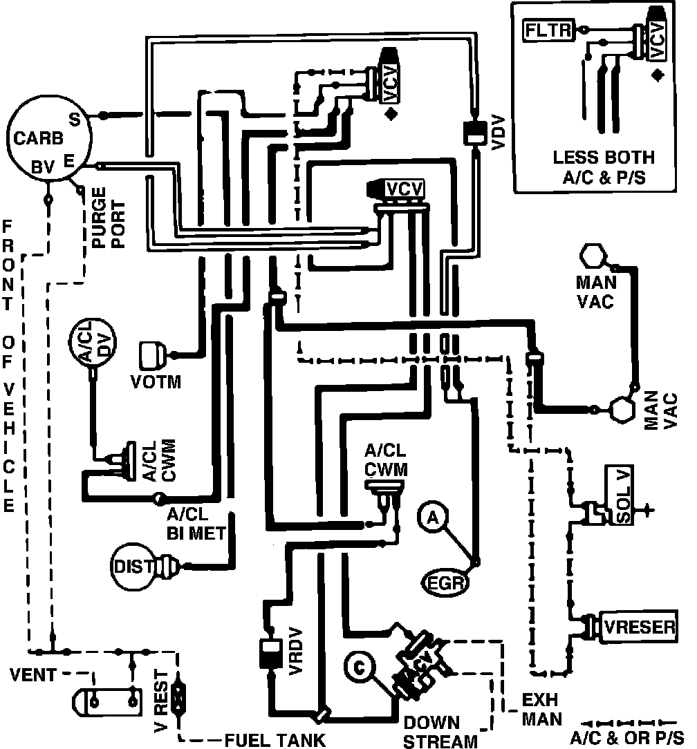
Home >> Ford >> 1982 >> EXP L4-098 1.6L VIN 2 2-bbl >> Repair and Diagnosis >> Powertrain Management >> Emission Control Systems >> Diagrams >> Fig. 25 Calib. Code 2-04Q-R0 Calif.
April 5, 2026: LEMON Manuals is launched! Read the announcement.

Fig. 25 Calib. Code 2-04Q-R0 Calif.

Vacuum hose routing: