LEMON Manuals: Even more car manuals for everyone: 1960-2025
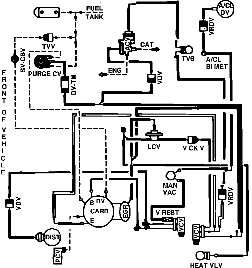
Home >> Ford >> 1982 >> Mustang V8-255 4.2L >> Repair and Diagnosis >> Powertrain Management >> Emission Control Systems >> Diagrams >> Fig. 67 Calib. Code 2-18W-R0 High Alt.
April 5, 2026: LEMON Manuals is launched! Read the announcement.

Fig. 67 Calib. Code 2-18W-R0 High Alt.

Vacuum hose routing: