LEMON Manuals: Even more car manuals for everyone: 1960-2025
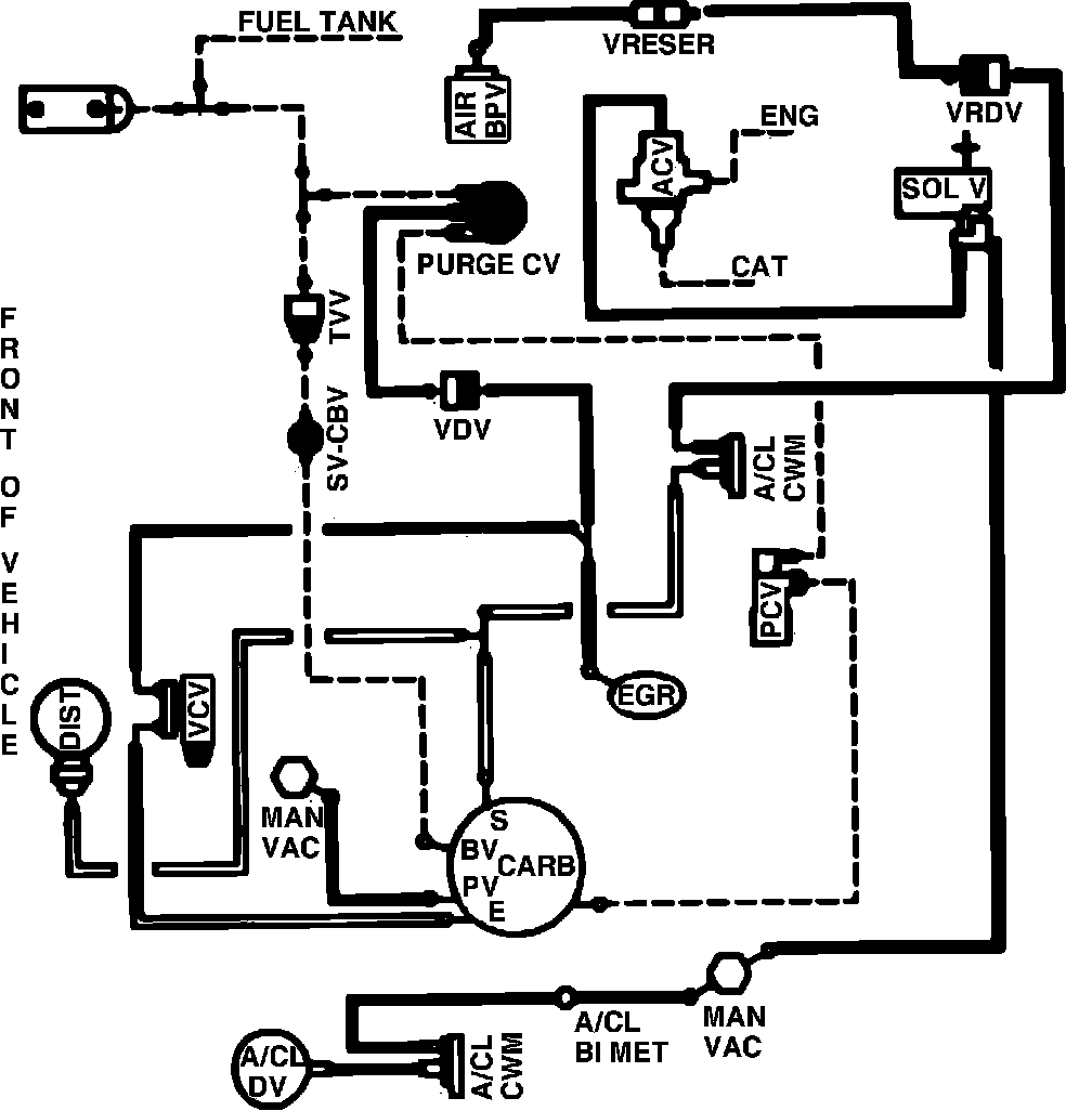
Home >> Ford >> 1982 >> Thunderbird V6-232 3.8L >> Repair and Diagnosis >> Powertrain Management >> Emission Control Systems >> Diagrams >> Fig. 60 Calib. Code 2-14X-R0 High Alt.
April 5, 2026: LEMON Manuals is launched! Read the announcement.

Fig. 60 Calib. Code 2-14X-R0 High Alt.

Vacuum hose routing: