LEMON Manuals: Even more car manuals for everyone: 1960-2025
Home >> Ford >> 1985 >> Ranger 2.3 E >> Repair and Diagnosis >> Engine Performance >> System >> Fuel Injection System - 2.3L Diesel >> Testing >> Glow Plug System
April 5, 2026: LEMON Manuals is launched! Read the announcement.

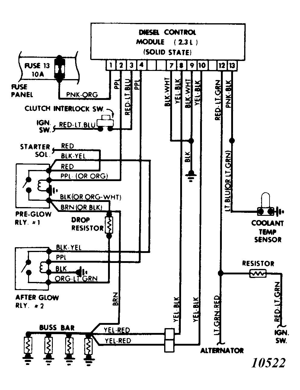
Glow Plug System

NOTE: If engine coolant temperature is above 86°F (30°C), disconnect wire from coolant temperature sensor (CTS) for all tests. Unless otherwise noted, perform all tests with engine off.
  1. Turn on ignition. Check voltage between glow plug buss bar and engine block. If voltage is at least 10 volts for 1-6 seconds after ignition is turned on, go to step 9. If not, go to step 2.
  2. Check for battery voltage on battery side of glow plug relay No. 1. If voltage exists, go to step 3. If not, repair or replace circuit between battery and relay No. 1, then go back to step 1.
  3. Connect voltmeter between pin No. 1 of control module and ground. Turn on ignition and read voltage. If voltage is at least 10 volts, go to step 4. If not, replace ignition switch or repair circuit to control module pin No. 1, then go back to step 1.
  4. Turn off ignition. Check for continuity between No. 1 glow plug relay and buss bar. If continuity exists, go to step 5. If not, repair or replace circuit as needed, then go back to step 1.
  5. With voltmeter connected between pin No. 2 of control module and ground, turn on ignition. If voltmeter reads at least 10 volts for 1-6 seconds after ignition is turned on, replace glow plug relay No. 1, then go back to step 1. If not, go to next step.
  6. Disconnect CTS and control module connector. Check for continuity between pin No. 13 of control module and ground. If continuity is indicated, repair short to ground in pin No. 13 circuit. If no continuity exists, go to next step.
  7. Reconnect control module connector (leave CTS disconnected). Connect voltmeter between pin No. 2 of control module and ground. Turn on ignition. Voltmeter should read at least 10 volts for 1-6 seconds after ignition is turned on. If not, replace control module and go back to step 1. If voltage is correct, go to next step.
  8. Remove CTS. Place sensor in water at 68°F (20°C). Check resistance of sensor. If resistance is between 2800 and 3800 ohms, repair circuit between pin No. 13 of control module and CTS. If not, replace CTS. After repairing circuit or replacing CTS, go back to step 1.
  9. Connect voltmeter between buss bar and ground. Turn ignition on. Voltage should be 5-8 volts for 6 seconds after glow plug relay No. 1 turns off. If voltage reading is correct, go to step 14. If not, go to next step.
  10. Check for battery voltage at glow plug relay No. 2. If voltage exists, go to next step. If not, repair circuit between battery and relay No. 2, then go back to step 1.
  11. Turn off ignition and check for continuity between buss bar and glow plug relay No. 2. If continuity exists, go to step 13. If not, go to next step.
  12. Disconnect glow plug system dropping resistor from wiring harness. With ohmmeter multiply knob on "X1" setting, check continuity of resistor. If continuity exists, repair circuit as needed. If not, replace resistor and go back to step 1.
    CAUTION: Use care when handling resistor as it becomes very hot during glow plug system testing.
  13. Connect voltmeter between pin No. 4 of control module and ground. Read voltage while cranking engine. If voltmeter indicates 10 volts or more for at least 7 seconds after cranking starts, replace glow plug relay No. 2 and repeat step 9. If it does not, replace the control module and go back to step 1.
  14. Connect voltmeter as in step 13 and read voltage while cranking engine. If meter reads 9 volts or more, go to step 16. If not, go to next step.
  15. Connect voltmeter between pin No. 3 of control module and ground. If voltmeter reads at least 9 volts while cranking engine, replace control module and go back to step 1. If not, replace ignition switch and/or repair wiring to pin No. 3 of module, then go back to step 1.
  16. Disconnect glow plug buss bar. Remove glow plugs and inspect for breaks, cracks or other damage. If plugs are OK, go to next step. If not, check engine compression as possible cause of damage.
  17. Measure resistance of each glow plug. Resistance should be no more than .23 ohms at 68°F (20°C). Replace plugs as needed. Install good and/or new plugs and buss bar, then go back to step 1. If all plugs check out OK, go to next step.
  18. With control module and engine harness connectors disconnected, check for continuity between pin No. 7 and pin No. 9 of control module and pin No. 4 of engine harness connector (from harness side). If continuity exists in both circuits, leave engine harness disconnected and go to next step. If not, repair defective circuit and go back to step 1.
  19. Check for continuity between pin No. 4 of engine harness connector (engine side) and ground. If continuity exists, reconnect engine harness and go to next step. If not, repair circuit and go back to step 1.
  20. If engine will start, go to next step. If not, the glow plug system is OK. Problem is engine related.
  21. Connect voltmeter connected between buss bar and ground and start engine. Voltmeter should indicate 5-8 volts for 6-30 seconds. If so, problem is located outside of glow plug system. If no voltage is read after engine starts, turn engine off and go to next step. If voltage is correct, but lasts for more than 30 seconds, turn engine off and go to step 24.
  22. Connect voltmeter between pin No. 12 of control module and ground. Start engine. If voltage is about 14 volts, turn engine off and go to next step. If voltage is 12 volts or less, repair wiring between pin No. 12 and alternator, then go back to step 1.
  23. Connect voltmeter between pin No. 4 of control module and ground. Start engine. If voltmeter reads 10 or more volts for 6-30 seconds, repeat steps 9 through 13 as they were incorrectly performed. If reading is not as indicated, replace control module and go back to step 1.
  24. Connect voltmeter between buss bar and engine block. Reconnect CTS and start engine. Watch voltmeter while disconnecting CTS. If voltmeter reads 5-8 volts with sensor connected and no voltage with sensor disconnected, problem is located outside of glow plug system. If not, go back to step 21.
Fig 1: Glow Plug System Wiring Diagram
G10522