LEMON Manuals: Even more car manuals for everyone: 1960-2025
Home >> Ford >> 1986 >> Taurus L4-153 2.5L HSC >> Repair and Diagnosis >> Heating and Air Conditioning >> Control Module HVAC >> Testing and Inspection
April 5, 2026: LEMON Manuals is launched! Read the announcement.

Control Module HVAC: Testing and Inspection

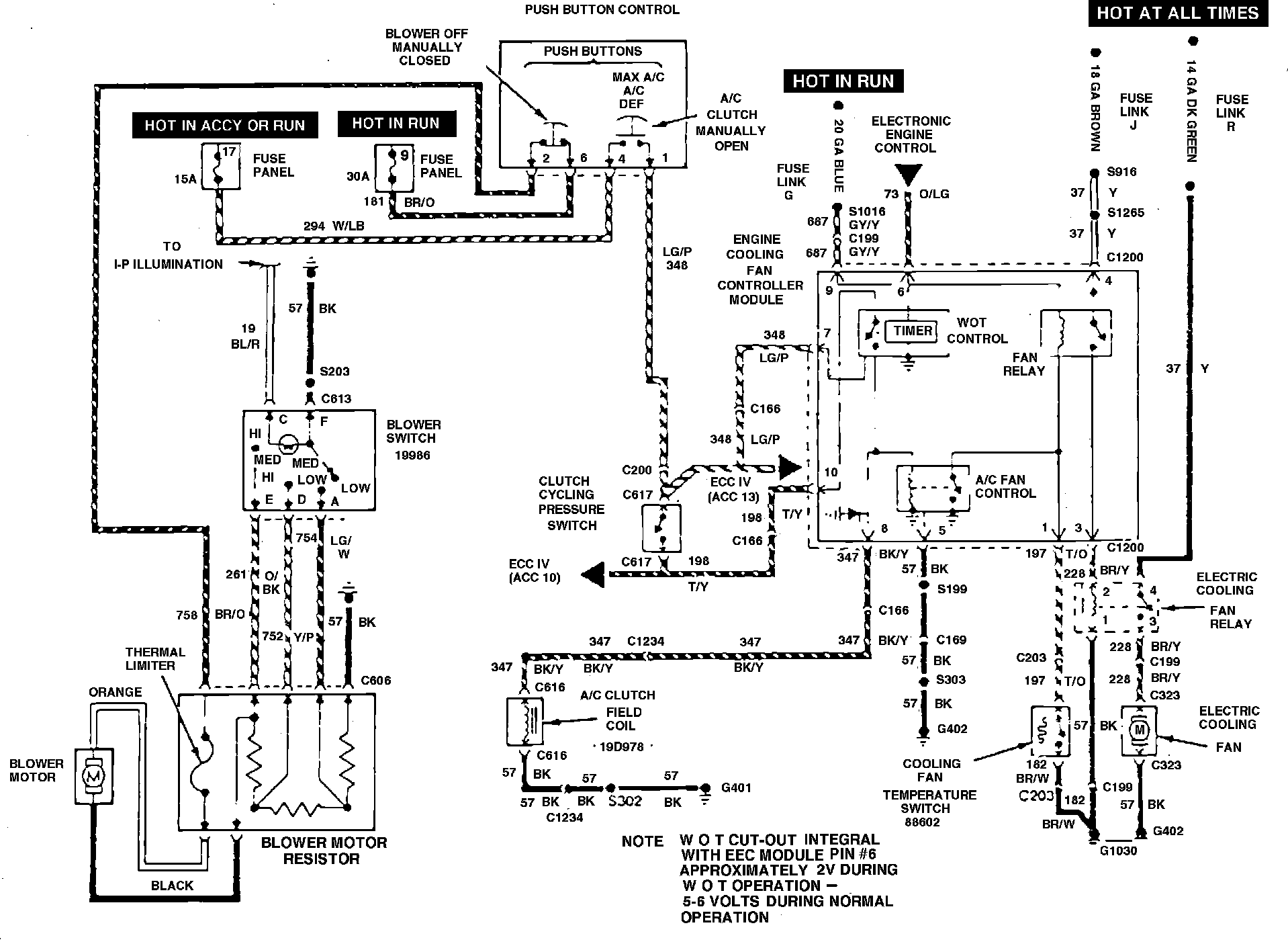
Electric engine cooling fan wiring diagram. Type 21:






Refer to Fig. 22, during the following procedure. It should be noted that the fan controlled has an internal circuit protection that will open the fan circuit if the fan relay coil is shorted.
1. Check fuse and fusible link and replace as necessary.
2. Note when fan motor does and does not operate:
a. If fan motor operates only when A/C is On, proceed to step 3.
b. If fan motor operates only when high coolant temperatures are present, proceed to step 6.
c. If fan motor is inoperative, proceed to step 11.
3. With A/C control switch in the Off position, place ignition switch in Run position, then disconnect coolant temperature switch electrical connector and connect a jumper wire between connector and ground.
a. If fan motor operates, proceed to step 4.
b. If fan motor is inoperative, proceed to step 5.
4. Check to ensure continuity exist between coolant temperature switch and thermostat housing. If continuity does not exist, it may be necessary to tighten switch slightly to obtain continuity. Also check ground circuit 182 for continuity. Start engine and operate until coolant temperature is above 210°F, then check for the following:
a. If fan motor is now operating, cooling fan system is satisfactory.
b. If fan motor is not operating, replace coolant temperature switch.
5. Disconnect electrical connector from cooling fan controller, then check for continuity between circuit 197 and coolant temperature switch.
a. If continuity exist, replace cooling fan controller.
b. If continuity does not exist, repair circuit 197 as necessary.
6. Check ground circuit of cooling fan controller at terminal No. 5 of fan controller.
a. If ground circuit is not satisfactory, repair as necessary.
b. If ground circuit is satisfactory, proceed to step 7.
7. Disconnect cooling fan controller electrical connector and check for voltage at circuits 198 and 348.
a. If voltage is present at both circuits, replace cooling fan controller.
b. If no voltage is present a one or both circuits, proceed to step 8.
8. Disconnect A/C compressor clutch cycling pressure switch and connect a jumper wire across connector terminals.
a. If fan motor operates, proceed to step 9.
b. If fan motor does not operate, proceed to step 10.
9. Check A/C refrigerant system for proper refrigerant charge.
a. If refrigerant charge is insufficient, service A/C system.
b. If refrigerant charge is satisfactory, replace compressor clutch cycling switch.
10. Disconnect electrical connector from A/C control assembly, then connect jumper wire from circuit 294 to 348 and check for voltage.
a. If voltage is present, replace A/C control assembly, then proceed to step 11.
b. If no voltage is present, check for open in circuits 294 and 348 and repair as necessary, then proceed to step 11.
11. Disconnect electrical connector from A/C compressor clutch cycling pressure switch and connect a jumper wire between connector terminals.
a. If fan motor operates, cooling fan system is satisfactory.
b. If fan motor does not operate, replace fan controller.
12. Disconnect electrical connector at cooling fan motor, then connect jumper wires from battery positive terminal and ground to cooling fan motor.
a. If fan motor does not operate, replace fan motor.
b. If fan operates, proceed to step 13.
13. Disconnect jumper wires and connect fan motor electrical connector, then disconnect cooling fan controller electrical connector and check for voltage at circuits 37, 198, 348 and 687. Also check fan controller ground circuit.
a. If no voltage is present at one or all of the circuits indicated or if ground circuit is found to be unsatisfactory, repair as necessary.
b. If voltage is found at all circuits and ground circuit is satisfactory, proceed to step 14.
14. Connect a jumper wire between circuit 37 and 228 at cooling fan controller.
a. If fan motor operates, replace cooling fan controller.
b. If fan motor does not operate, proceed to step 15.
15. Disconnect electrical, at fan relay and connect jumper wire between circuits 37 and 228.
a. If fan motor operates, proceed to step 16.
b. If fan motor does not operate, repair fan motor ground circuit.

16. Connect jumper wire between fan relay connector circuits 57 and 1 and 37 and 228.
a. If fan motor operates, replace fan relay.
b. If fan motor does not operate, check and repair circuit.