LEMON Manuals: Even more car manuals for everyone: 1960-2025
Home >> Ford >> 1986 >> Taurus L4-153 2.5L HSC >> Repair and Diagnosis >> Powertrain Management >> Computers and Control Systems >> Relays and Modules - Computers and Control Systems >> Integrated Control Relay Module >> Diagrams >> Electrical Diagrams >> Integrated Relay Control Module (IRCM)
April 5, 2026: LEMON Manuals is launched! Read the announcement.

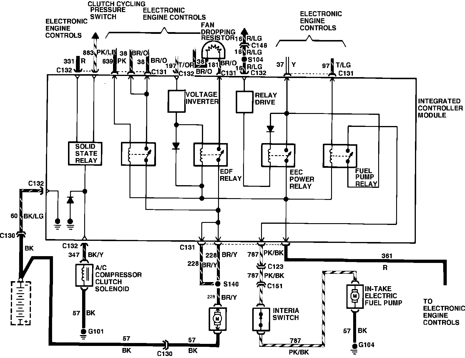
Integrated Relay Control Module (IRCM)

Wiring Diagram - Integrated Controller: