LEMON Manuals: Even more car manuals for everyone: 1960-2025
Home >> Ford >> 1987 >> Ranger 2WD V6-177 2.9L >> Repair and Diagnosis >> Powertrain Management >> Ignition System >> Ignition Control Module >> Description and Operation
April 5, 2026: LEMON Manuals is launched! Read the announcement.

Ignition Control Module: Description and Operation

Thick Film Ignition Module:





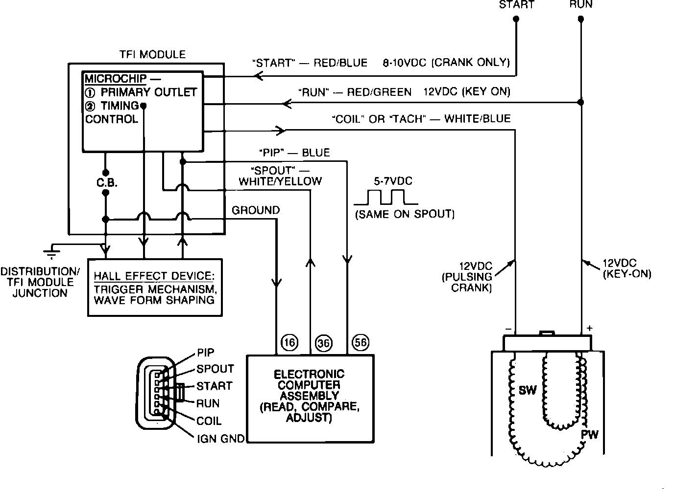
The TFI IV ignition module, Fig. 14, has six connector pins at the wiring harness that supplies the following signals:
Run
Crank (start)
Tach (coil)
PIP (crankshaft position to ECA)
Spark output (SPOUT from ECA)
Internal ground from the ECA to the distributor


Ignition System:





The TFI IV module supplies the spark to the distributor through the ignition coil and calculates the duration. It receives its control signal from the ECA (SPOUT) Fig. 29.

NOTE: Some later models use a remote module (Closed Bowl Distributors/CBD). It is located in the engine compartment (Refer to "COMPONENT LOCATIONS"). The operation is essentially the same with the exception of the CBD has a wiring harness between the ignition module and the distributor.