Diagnostic Aids
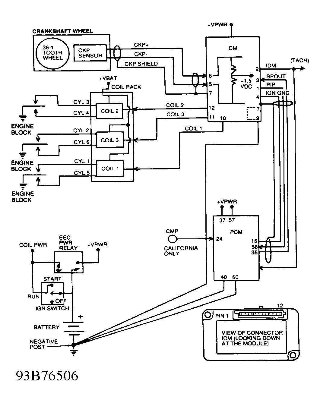
Circuits are identified in all capital letters (acronyms). For example, Profile Ignition Pickup is identified as PIP. Manufacturer's breakout box overlay test terminals are identified by a "J" prefix. For example, J31 (PIP). J31 indicates measurement is to be taken at terminal No. 31 at the breakout box. (PIP) indicates Profile Ignition Pickup circuit is being checked.
When letter "I" follows circuit identification, it implies measurement is being taken at ICM. For example, J31 (PIP I). (PIP I) implies measurement is of PIP circuit at ICM. When letter "S" follows circuit identification, it implies measurement is being taken at CKP sensor. For example, J32 (CKP+ S). (CKP+ S) implies measurement is of CKP sensor positive circuit at CKP sensor. When letter "C" follows circuit identification, it implies measurement is being taken at coil. For example, J10 (C3C). (C3C) implies measurement is of C3 circuit at coil pack.
To locate appropriate test, see EI (HIGH DATA RATE) PINPOINT TEST INDEX table. Note following information noted during testing:
- When checking a wiring harness, perform visual inspection and continuity test. Inspect terminal connector pins for damage, bending, spreading and corrosion when removing connector.
- Spark timing adjustments are not possible. Timing is controlled by ICM with input from PCM.
- When checking voltage drop to ground, circuit must have a voltage drop of less than one volt.
- Battery voltage (VBAT) is any voltage reading within 2 volts of actual battery voltage.
- EEC-IV Breakout Box (T83L-50-EEC-IV) connected to EI diagnostic cable is referred to as breakout box or EI breakout box. If a second breakout box is connected to PCM wiring harness connector, it will be referred to as second or PCM breakout box. This setup allows testing of EI components and wiring harness circuits.
| Result | Pinpoint Test/Step | |
|---|---|---|
| Engine Runs | ||
| Code 212 Or 226 (IDM Signal Fault At PCM) | B/1 | |
| Code 213 (SPOUT Circuit Fault) | C/1 | |
| Code 215, 216, 217 And/Or 232 | D/1 | |
| Lack Of Power Or Poor Fuel Economy | C/1 | |
| No Start | ||
| Code 211 (PIP Signal At PCM Fault) | A/1 | |
| Code 212 Or 226 (IDM Signal At PCM Fault) | A/1 | |
| Malfunction Indicator Light (MIL) On During Cranking | A/1 | |
| No Codes | A/1 | |
| Pass Code 111 | A/1 | |