LEMON Manuals: Even more car manuals for everyone: 1960-2025
Home >> Ford >> 1996 >> Explorer 2WD V8-302 5.0L >> Repair and Diagnosis >> Diagrams >> Electrical Diagrams >> General Module >> Generic Electronic Module
April 5, 2026: LEMON Manuals is launched! Read the announcement.

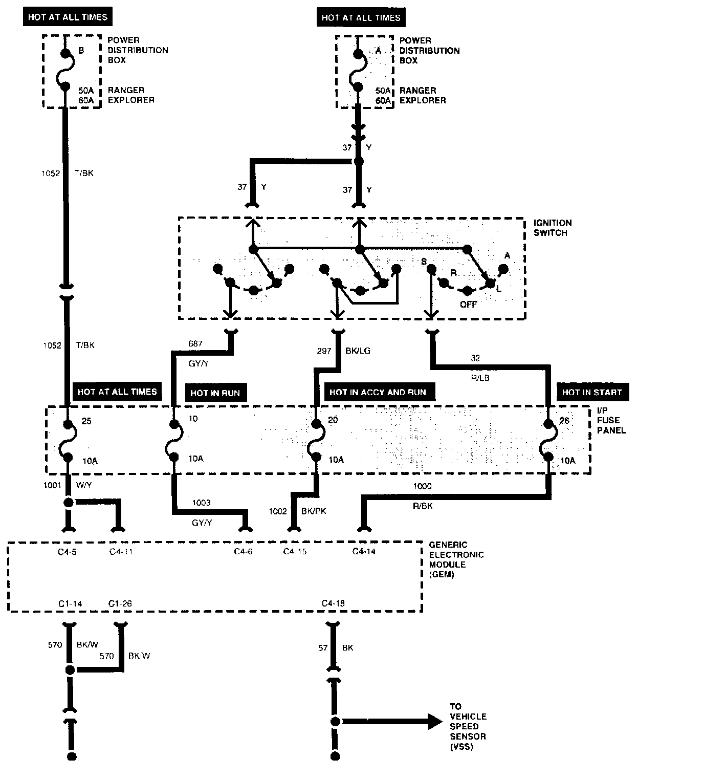
Generic Electronic Module

GEM Power And Ground System:





Warning Lamps And Chimes Part 1 Of 2:





Warning Lamps And Chimes Part 2 Of 2:





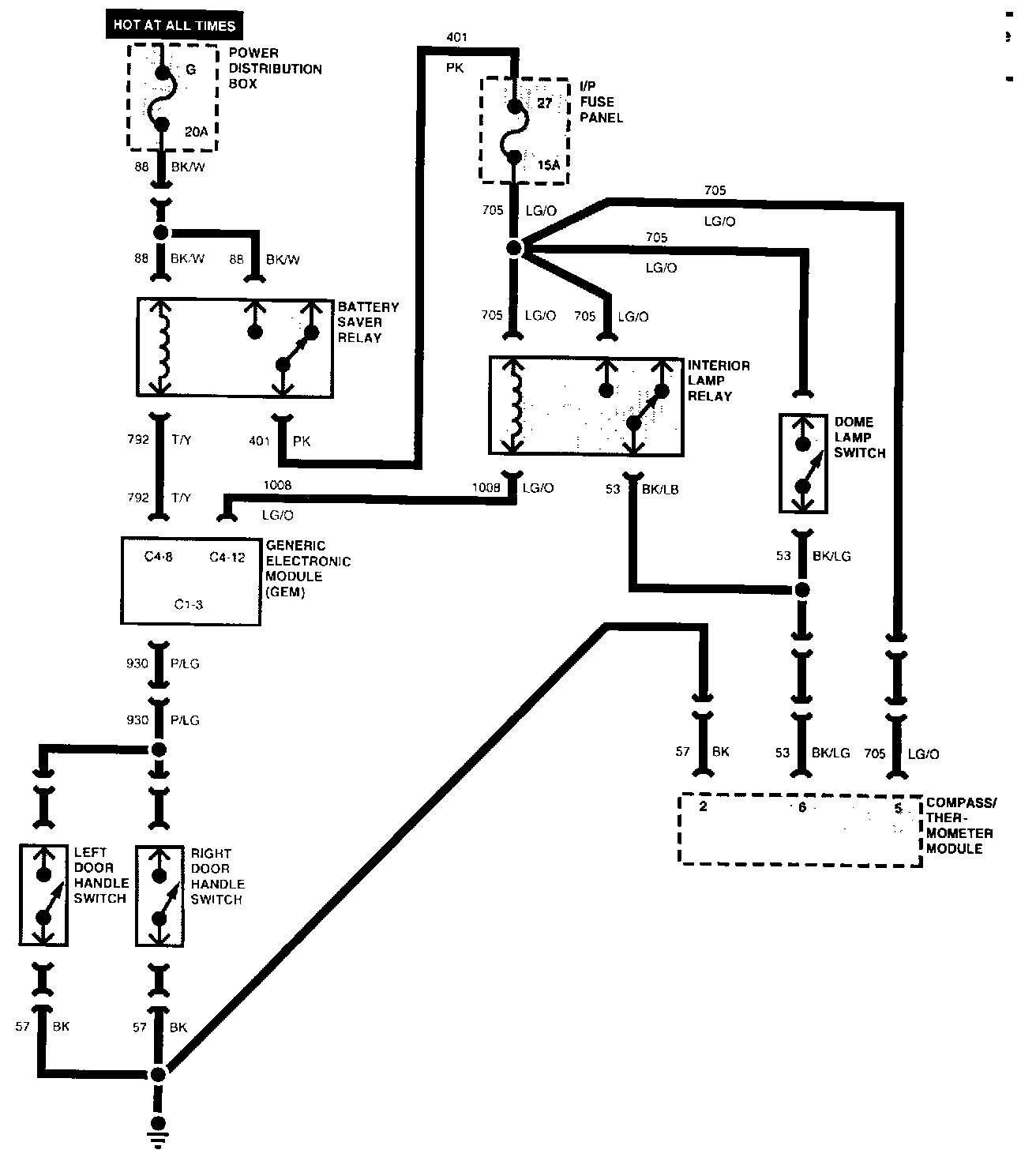
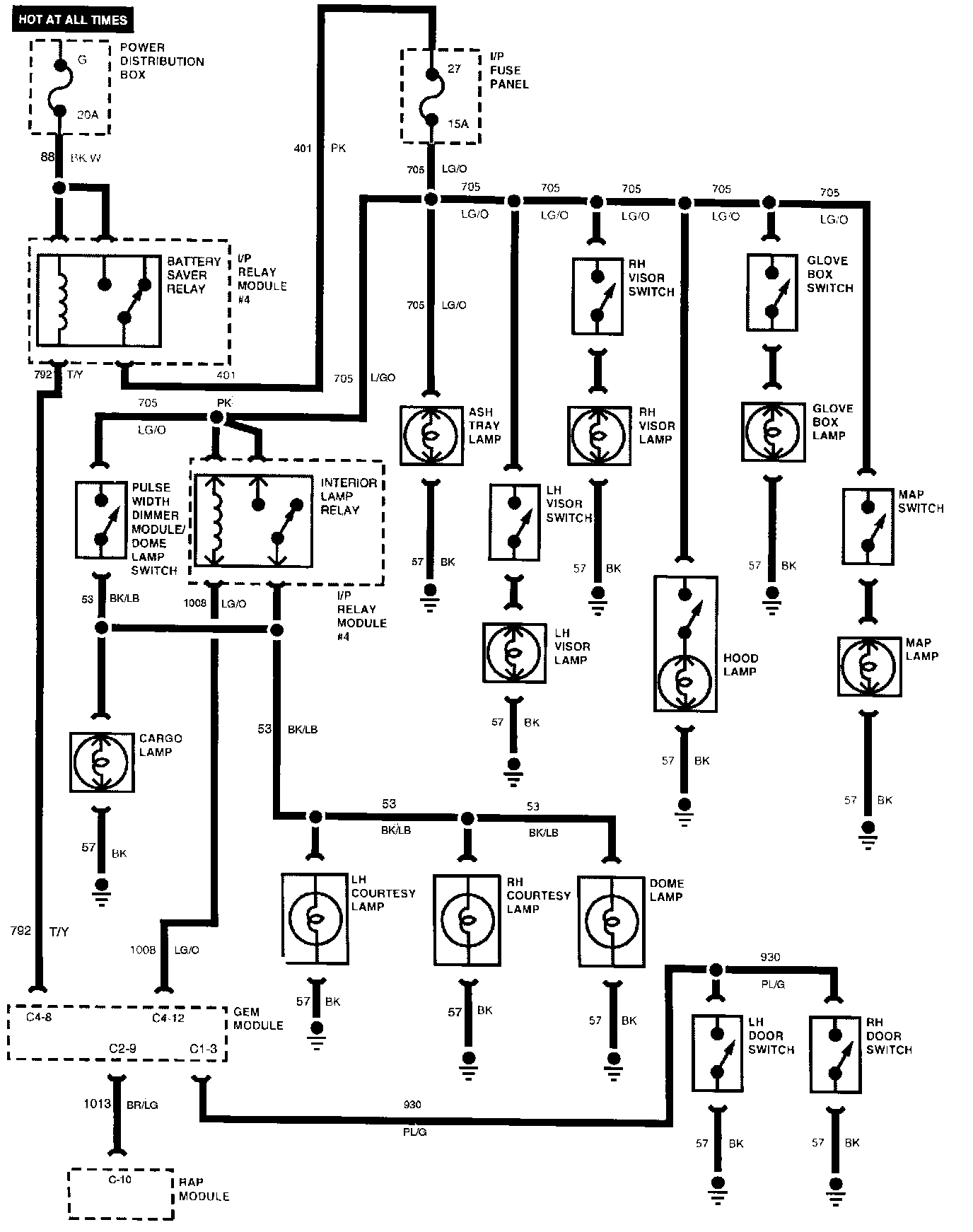
Battery Saver, Illuminated Entry And Interior Lamps:





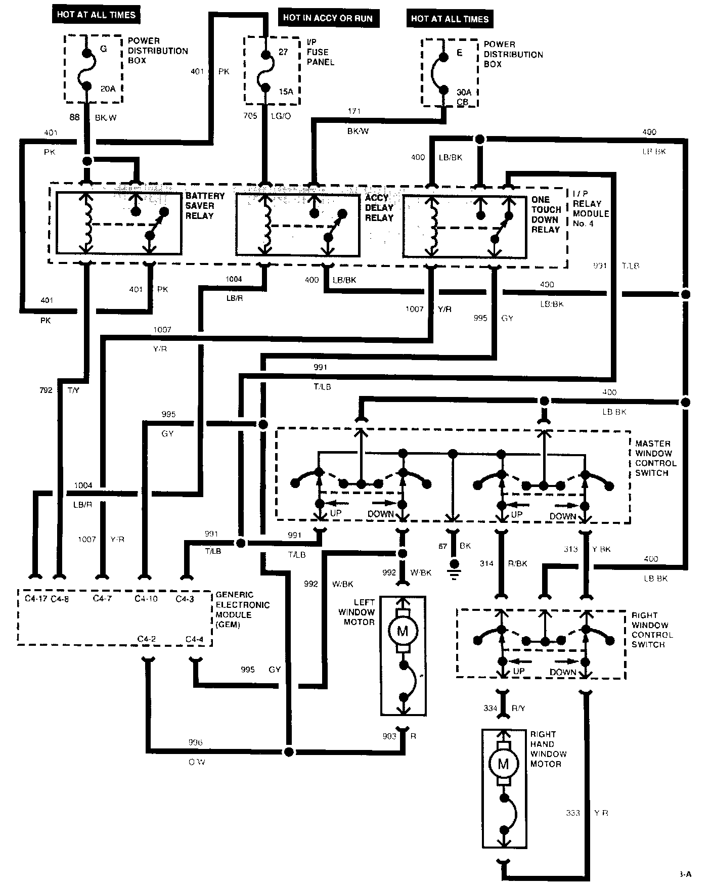
One Touch Power Window - Two Door:





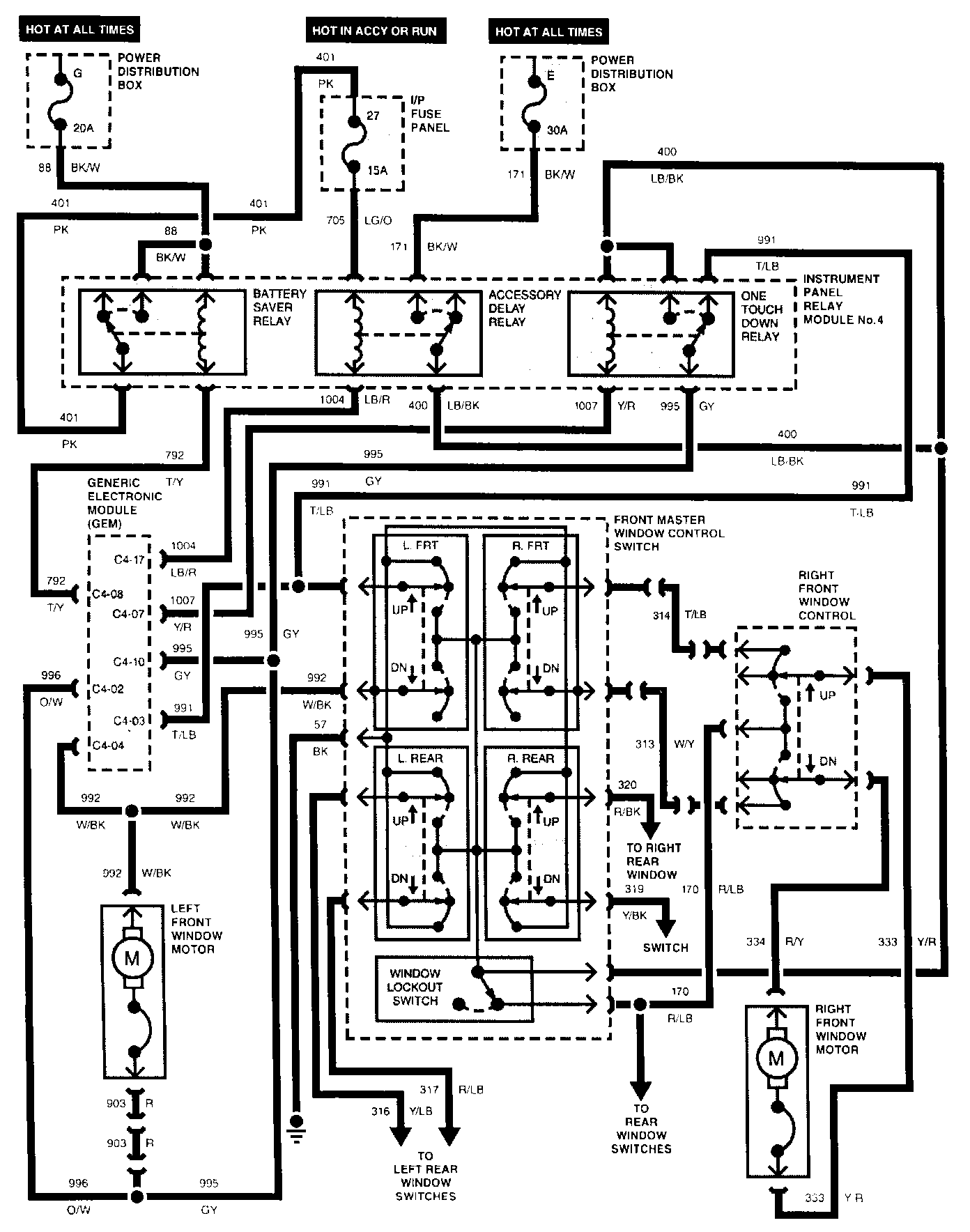
Power Windows - Four Door Part 1 Of 2:





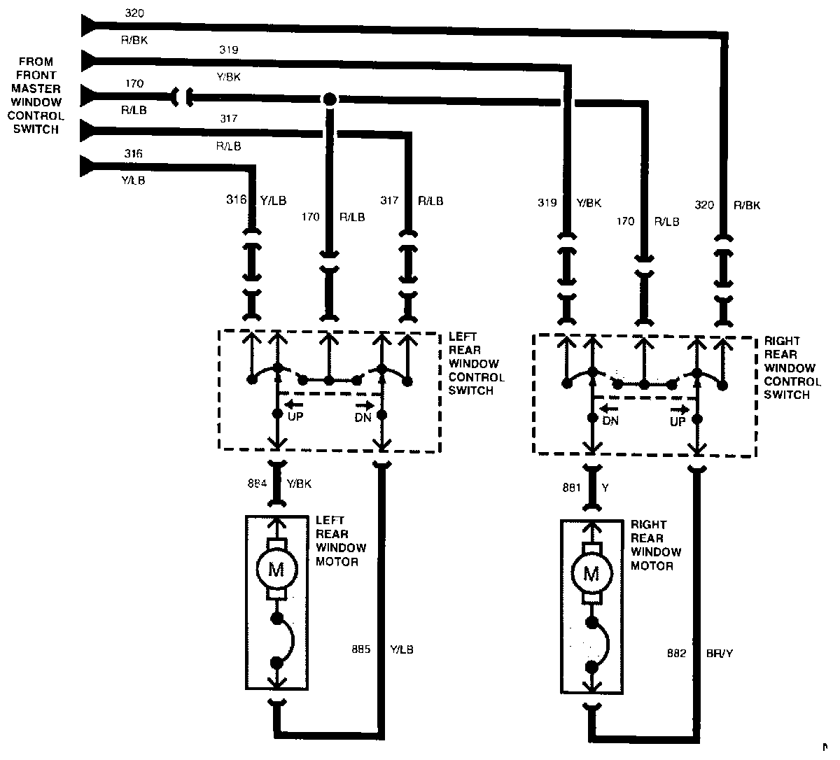
Power Windows - Four Door Part 2 Of 2:





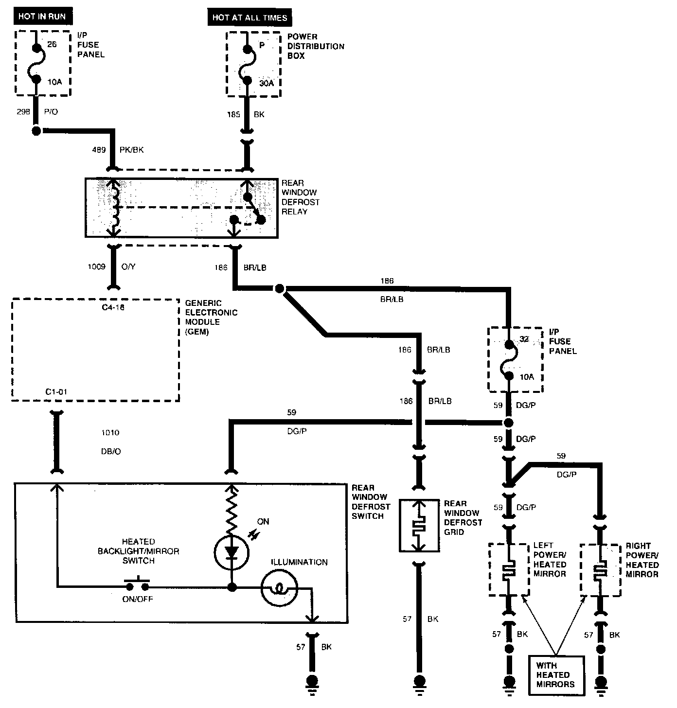
Rear Window Defrost/Heated Mirrors:





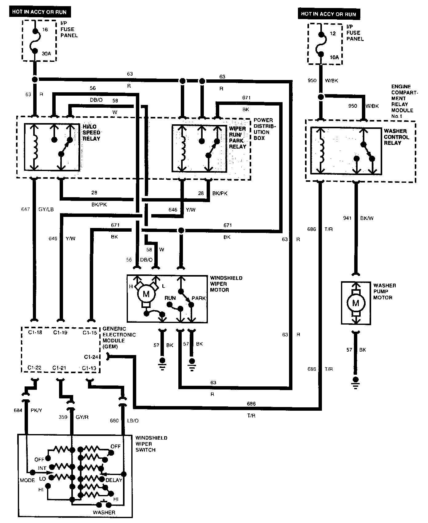
Front Wiper/Washer System:





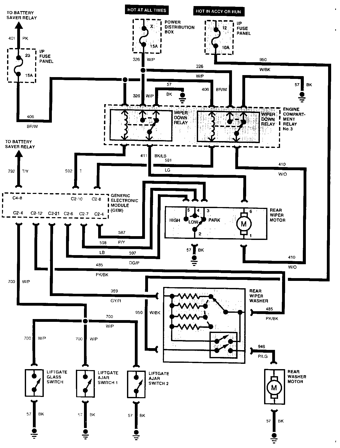
Rear Wiper/Washer System:





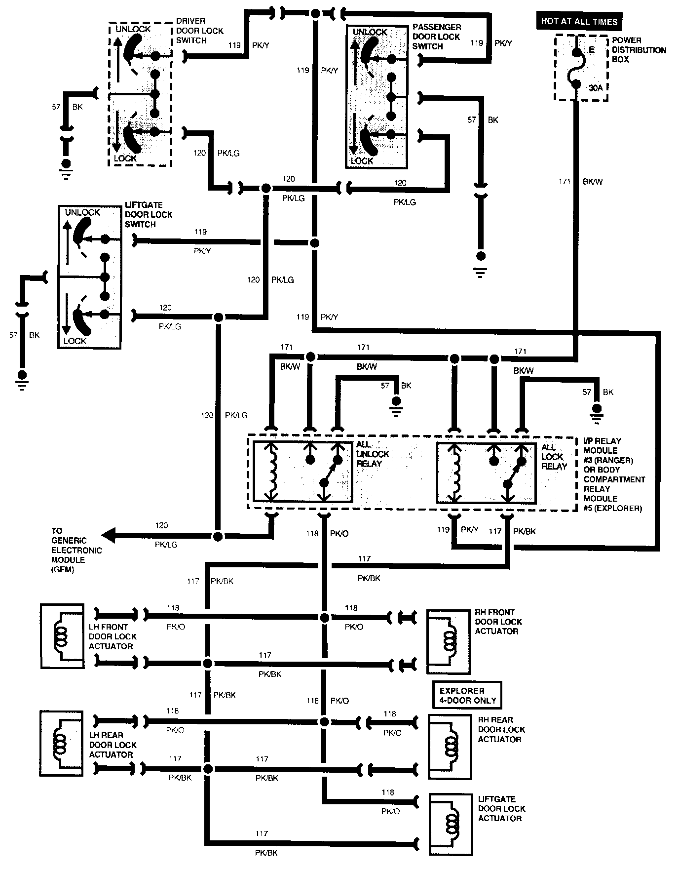
Power Locks Without Remote Keyless Entry:





Power Locks With Remote Keyless Entry:





Antitheft System - RAP:





Overhead Console: