LEMON Manuals: Even more car manuals for everyone: 1960-2025
Home >> Ford >> 1998 >> Mustang Base, 2D Convertible, Automatic >> Repair and Diagnosis >> Engine Performance >> System >> Engine Controls - Tests W/Codes - 3.8L >> Circuit Tests >> Circuit Test X - Constant Control Relay Module (CCRM) >> Diagnostic Aids
April 5, 2026: LEMON Manuals is launched! Read the announcement.

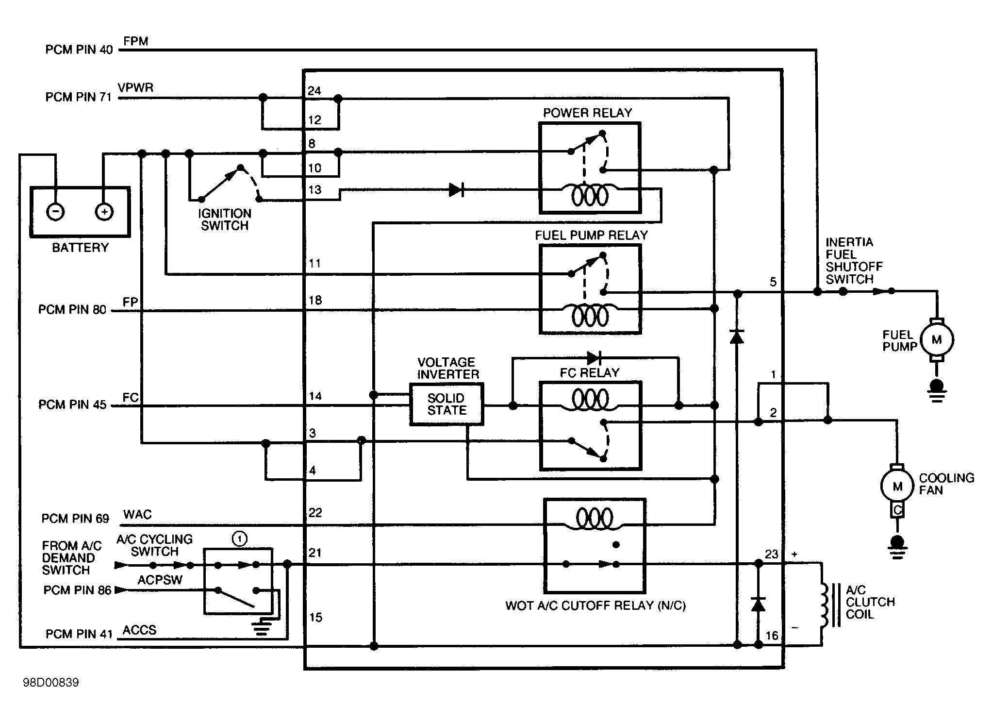
Diagnostic Aids

CCRM interfaces with the EEC-V system to provide control for cooling fan and A/C clutch. CCRM also contains EEC-V power relay, which provides battery power (VPWR) to the Powertrain Control Module (PCM) and EEC-V system. Perform this test only when instructed by QUICK TEST or if directed by a CIRCUIT TEST. This test is only intended to diagnose the following:

To prevent replacing good components, be aware the following non-EEC related components or systems may be at fault:

  1. 1) Check VPWR Circuit Continuity

    Turn ignition off. Disconnect IAC valve connector. Disconnect CCRM connector. See CCRM LOCATIONS  table. Disconnect scan tool from Data Link Connector (DLC). Measure resistance between VPWR terminal at IAC wiring harness connector and terminals No. 12 and 24 at CCRM wiring harness connector. If both resistance readings are less than 5 ohms, reconnect IAC and go to next step. If any resistance reading is 5 ohms or more, repair open in VPWR circuit.
  2. 2) Check B+ & IGN START/RUN Voltage To CCRM

    Measure voltage between negative battery terminal and terminals No. 8 and 10 at CCRM wiring harness connector. Note voltage. Turn ignition on. Measure voltage between negative battery terminal and terminal No. 13 at CCRM wiring harness connector. If all voltage readings are more than 10.5 volts, go to next step. If any voltage reading is 10.5 volts or less, repair open circuit.
  3. 3) Check CCRM Ground Circuit

    Turn ignition off. Leave CCRM disconnected. Measure voltage between terminals No. 8 and 15 at CCRM wiring harness connector. If voltage is more than 10.5 volts, replace CCRM. If voltage is 10.5 volts or less, repair open in ground circuit (terminal No. 15).
    NOTE: A break in step numbering sequence occurs at this point. Procedure skips from step 3) to step 15). No test procedures have been omitted.
  4. 15) DTC P1479: Check High Fan Control (HFC) Relay

    DTC P1479 indicates HFC primary circuit failure. Following are possible causes for this fault.
    • Open or shorted circuit.
    • Faulty CCRM
    • Faulty Powertrain Control Module (PCM).

    Turn ignition off. Disconnect CCRM connector. Measure resistance between terminals No. 17 and 24 at CCRM wiring harness connector. Resistance should be 65-100 ohms. Also, measure resistance between terminal No. 17 and terminals No. 1 through 11, 13, 15 and 21 at CCRM wiring harness connector. Each resistance should be more than 1000 ohms. If resistance is as specified, go to next step. If resistance is not as specified, replace CCRM.

  5. 16) Check HFC Circuit Continuity

    Turn ignition off. Disconnect CCRM and PCM connectors. Inspect connectors for loose, damaged or corroded terminals. Repair as necessary. Install Breakout Box (014-00950), leaving PCM disconnected. Measure resistance between test pin No. 46 at breakout box and terminal No. 17 at CCRM wiring harness connector. If resistance is less than 5 ohms, go to next step. If resistance is 5 ohms or more, repair open in HFC circuit.
  6. 17) Check HFC Circuit For Short To Power

    Turn ignition on. Measure voltage between negative battery terminal and test pin No. 46 at breakout box. If voltage is less than one volt, go to next step. If voltage is one volt or more, repair short to power in HFC circuit.
  7. 18) Check HFC Circuit For Short To Ground

    Turn ignition off. Disconnect scan tool Data Link Connector (DLC). Measure resistance between test pin No. 46 at breakout box and negative battery. If resistance is 10,000 ohms or less, repair HFC circuit short to ground. If resistance is more than 10,000 ohms, connect scan tool to DLC. Turn ignition on. Using scan tool, access OUTPUT TEST MODE. See OUTPUT TEST MODE  in ADDITIONAL SYSTEM FUNCTIONS. Command high speed fan on and wait 10 seconds. Command high speed fan off. If high speed fan turns on and off as expected, disregard DTC P1479. Repeat QUICK TEST  and service any DTCs as necessary. If high speed fan does not turn on and off as expected, replace PCM.
    NOTE: A break in step numbering sequence occurs at this point. Procedure skips from step 18) to step 20). No test procedures have been omitted.
  8. 20) DTC P1474: Check Fan Operation

    This DTC indicates primary circuit failure in Low Fan Control (LFC) circuit or Fan Control (FC) circuit for single cooling fan systems. Following are possible causes for this fault.
    • Open or shorted circuit.
    • Faulty CCRM.
    • Faulty Powertrain Control Module (PCM).

    Turn ignition on. If cooling fan runs continuously, go to step 24). If cooling fan does not run continuously, go to next step.

  9. 21) Check FC/LFC Circuit For Short To Ground

    Turn ignition off. Disconnect CCRM connector. Disconnect scan tool from Data Link Connector (DLC). Disconnect PCM 104-pin connector. Inspect connector for loose, damaged or corroded terminals. Repair as necessary. Install Breakout Box (014-00950), leaving PCM disconnected. Measure resistance between test pin No. 45 at breakout box and negative battery terminal. If resistance is more than 10,000 ohms, go to next step. If resistance is 10,000 ohms or less, repair short to ground in FC or LFC circuit.
  10. 22) Check Fan Operation

    Connect CCRM connector. Leave PCM disconnected. Turn ignition on. If cooling fan runs continuously, replace PCM. If cooling fan does not run continuously, replace CCRM.
    NOTE: A break in step numbering sequence occurs at this point. Procedure skips from step 22) to step 24). No test procedures have been omitted.
  11. 24) Check FC/LFC Circuit Continuity

    Disconnect CCRM connector. Disconnect PCM 104-pin connector. Inspect connector for loose, damaged or corroded terminals. Repair as necessary. Install Breakout Box (014-00950), leaving PCM disconnected. Measure resistance between test pin No. 45 at breakout box and test pin No. 14 at CCRM wiring harness connector. If resistance is less than 5 ohms, go to next step. If resistance is 5 ohms or more, repair open in FC or LFC circuit.
  12. 25) Check FC/LFC Circuit For Short To Power

    Turn ignition on. Measure voltage between negative battery terminal and test pin No. 45 at breakout box. If voltage is less than one volt, go to next step. If voltage is one volt or more, repair short to power in FC or LFC circuit.
  13. 26) FC/LFC Circuit Fault Isolation Check

    Turn ignition off. Reconnect CCRM connector. Connect a jumper wire between test pins No. 45 and 77 at breakout box. If cooling fan continues to run, replace CCRM. If cooling fan does not run continuously, replace PCM.
    NOTE: A break in step numbering sequence occurs at this point. Procedure skips from step 26) to step 30). No test procedures have been omitted.
  14. 30) Continuous Memory DTC P1474: Check FC/LFC Circuit For Open Circuit Or Short To Power

    This DTC indicates a circuit failure has occurred on Fan Control (FC) circuit. Turn ignition off. Disconnect cooling fan connector. Connect a test light between ground and low fan power circuit terminal at cooling fan wiring harness connector. Turn ignition on. Test light should be off. Check for indication of fault (test light blinks or turns on) while performing the following:
    • Shake and bend FC/LFC circuit between CCRM and PCM.
    • Lightly tap CCRM to simulate road shock.

    If fault is indicated, isolate fault and repair as necessary. If fault is not indicated, go to next step.

  15. 31) Check LFC/FC Circuit For Short To Ground

    Leave cooling fan connector disconnected and test light connected. Using scan tool, access OUTPUT TEST MODE. See OUTPUT TEST MODE  in ADDITIONAL SYSTEM FUNCTIONS. Command low speed fan on. Test light should be on. Check for indication of fault (test light blinks or turns off) while performing the following:
    • Shake and bend FC/LFC circuit between CCRM and PCM.
    • Lightly tap CCRM to simulate road shock.

    If fault is indicated, isolate fault and repair as necessary. If fault is not indicated, problem is intermittent and cannot be duplicated at this time.

    NOTE: A break in step numbering sequence occurs at this point. Procedure skips from step 31) to step 35). No test procedures have been omitted.
  16. 35) Continuous Memory DTC P1479

    This DTC indicates that High Fan Control (HFC) circuit failure has occurred. Turn ignition off. Disconnect cooling fan connector. Inspect connector for loose, damaged or corroded terminals. Repair as necessary. Connect a test light between ground and high fan power circuit terminal at cooling fan wiring harness connector. Turn ignition on. Using scan tool, access OUTPUT TEST MODE. See OUTPUT TEST MODE  in ADDITIONAL SYSTEM FUNCTIONS. Command high speed fan on. Test light should be on. Check for indication of fault (test light blinks or turns off) while performing the following:
    • Shake and bend HFC circuit between CCRM and PCM.
    • Lightly tap CCRM to simulate road shock.

    If fault is indicated, isolate fault and repair as necessary. If fault is not indicated, go to next step.

  17. 36) Check HFC Circuit For Short To Ground

    Turn ignition on. Command high speed fan off. Test light should be off. Check for indication of fault (test light blinks or turns on) while performing the following:
    • Shake and bend HFC circuit between CCRM and PCM.
    • Lightly tap CCRM to simulate road shock.

    If fault is indicated, isolate fault and repair as necessary. If fault is not indicated, problem is intermittent and cannot be duplicated or identified at this time.

    NOTE: A break in step numbering sequence occurs at this point. Procedure skips from step 36) to step 40). No test procedures have been omitted.
  18. 40) Check Cooling Fan Operation

    Go to next step.
  19. 41) Cooling Fan Does Not Operate At Any Speed

    Turn ignition on. Disconnect cooling fan motor. Command fan on (high speed for 2-speed applications). Measure voltage between chassis ground and high fan power circuit terminal at cooling fan wiring harness connector. If voltage is 10 volts or less, go to next step. If voltage is more than 10 volts, go to step 45).
  20. 42) Check B+ Circuit To Fan Relays

    Turn ignition off. Ensure cooling fan is disconnected. Disconnect CCRM connector. Measure voltage between negative battery terminal and terminals No. 3 and 4 at CCRM wiring harness connector. If both voltage readings are more than 10 volts, go to next step. If any voltage reading is 10 volts or less, fault exists in B+ circuit. Check cooling fan related fuse/fuse links. If fuse/fuse link is blown, check for short to ground in B+ circuit. Repair as necessary. If fuse/fuse link is okay, check for open B+ circuit. Repair as necessary, reconnect all components and recheck system operation.
  21. 43) Check Power To Fan(s) Circuit

    Turn ignition off. Ensure CCRM and cooling fan is disconnected. Measure resistance of fan power circuit between cooling fan wiring harness connector and terminal No. 2 at CCRM wiring harness connector. If resistance is less than 7 ohms, go to step 55). If resistance is 7 ohms or more, locate and repair open circuit between cooling fan motor and CCRM. After repair is completed, reconnect all components and recheck system operation.
    NOTE: A break in step numbering sequence occurs at this point. Procedure skips from step 43) to step 45). No test procedures have been omitted.
  22. 45) Check Cooling Fan Ground Circuit

    Disconnect scan tool from Data Link Connector (DLC). Measure resistance between negative battery terminal and ground circuit terminal at cooling fan wiring harness connector. If resistance is 5 ohms or more, locate and repair open ground circuit. Reconnect all components and recheck system operation. If resistance is less than 5 ohms, replace cooling fan motor. Reconnect all components and recheck system operation.
    NOTE: A break in step numbering sequence occurs at this point. Procedure skips from step 45) to step 50). No test procedures have been omitted.
  23. 50) Determine Which Fan Speed Is Operational

    If low speed fan is functioning properly, but high speed fan is inoperative, go to step 65). If low speed fan is not functioning properly, go to next step.
  24. 51) Low Speed Cooling Fan Inoperative

    Turn ignition on. Remain in Output Test Mode. Disconnect cooling fan. Command low speed fan on. Measure voltage between negative battery terminal and low fan power circuit terminal at cooling fan wiring harness connector. If voltage is more than 10 volts, replace fan motor. Reconnect all components and recheck system operation. If voltage is 10 volts or less, go to next step.
  25. 52) Check Low Fan Power Circuit Continuity

    Turn ignition off. Disconnect CCRM connector. Measure resistance between low fan power circuit terminal at cooling fan wiring harness connector and terminals No. 1 and 2 at CCRM wiring harness connector. If both resistance readings are less than 5 ohms, go to step 70). If any resistance reading is 5 ohms or more, locate and repair open in low fan power circuit. Reconnect all components and recheck system operation.
    NOTE: A break in step numbering sequence occurs at this point. Procedure skips from step 52) to step 65). No test procedures have been omitted.
  26. 65) High Speed Cooling Fan Inoperative

    With scan tool still in Output Test Mode, disconnect cooling fan. Turn ignition on. Command High Speed Cooling Fan On. Measure voltage between negative battery terminal and high fan power circuit terminal at cooling fan wiring harness connector. If voltage is 10.5 volts or less, go to next step. If voltage is more than 10.5 volts, replace fan motor. Reconnect all components and recheck system operation.
  27. 66) Check High Fan Power Circuit Resistance

    Turn ignition off. Disconnect CCRM connector. Measure resistance of high fan power circuit between terminal No. 6 at CCRM wiring harness connector and cooling fan wiring harness connector. If resistance is less than 5 ohms, go to step 70). If resistance is 5 ohms or more, locate and repair open in high fan power circuit. Reconnect all components and recheck system operation.
    NOTE: A break in step numbering sequence occurs at this point. Procedure skips from step 66) to step 70). No test procedures have been omitted.
  28. 70) Accessing Parameter Identification (PID)

    A inoperative high speed of low speed fan can be caused by a primary circuit fault, even though a DTC was not set. Check if scan tool being used is capable of accessing PID values while in Output Test Mode. If PID access is possible, go to next step. If PID access is not possible, go to step 73) (if fan inoperative) or step 74) (if high speed fan inoperative).
  29. 71) Check Operation Of Primary Fan Circuits

    Reconnect all connectors. Turn ignition on. Using scan tool, access OUTPUT TEST MODE. See OUTPUT TEST MODE  in ADDITIONAL SYSTEM FUNCTIONS. Perform the appropriate test procedure as follows:

    • Fan Inoperative

      Using scan tool, select LFCA and LFCF PIDs from PID/DATA monitor menu. With low speed fan off, LFCA PID should indicate OFF and LFCF PID should indicate NO. Command low speed fan on. LFCA PID should indicate ON and LFCF PID should still indicate NO.
    • High Speed Fan Inoperative

      Using scan tool, select HFCA and HFCF PIDs from PID/DATA monitor menu. Command high speed fan on. HFCA PID should indicate OFF and LFCF PID should indicate NO. Command high speed fan on. HFCA PID should indicate ON and HFCF PID should still indicate NO.

    If LFCF PID of HFCF PID indicated YES with fan commanded on or off, a primary circuit fault is detected. Go to step 15) (if HFCF PID was yes) or go to step 20) (if LFCF PID was yes). If LFCF PID of HFCF PID indicated NO with fan commanded on or off, primary circuits are okay. Replace CCRM. Verify applicable fan power circuit is not shorted to ground. Recheck cooling fan operation.

  30. 72) Check Operation Of Low Speed Fan Primary Circuits

    Reconnect all connectors. Disconnect PCM 104-pin connector. Inspect connector for loose, damaged or corroded terminals. Repair as necessary. Install Breakout Box (014-00950). Connect PCM to breakout box. Turn ignition on. Measure voltage between test pins No. 77 and 45 at breakout box. Note voltage reading. Using scan tool, access OUTPUT TEST MODE. Command low speed fan on. Again, measure voltage between test pins No. 77 and 45. If voltage change was more than 6 volts when low speed fan was commanded on, primary circuits are okay. Replace CCRM. Verify applicable fan power circuit is not shorted to ground. Recheck cooling fan operation. If voltage change was not more than 6 volts when speed fan was commanded on, primary circuit fault is detected. Go to step 20).
  31. 73) Check Operation Of High Speed Fan Primary Circuits

    Reconnect all connectors. Disconnect PCM 104-pin connector. Inspect connector for loose, damaged or corroded terminals. Repair as necessary. Install Breakout Box (014-00950). Connect PCM to breakout box. Turn ignition on. Measure voltage between test pin No. 77 and test pin No. 46. Note voltage reading. Using scan tool, access OUTPUT TEST MODE. Command high speed fan on. Again, measure voltage between test pin No. 77 and test pin No. 46. If voltage change was more than 6 volts when high speed fan was commanded on, primary circuits are okay. Replace CCRM. Verify applicable fan power circuit is not shorted to ground. Recheck cooling fan operation. If voltage change was not more than 6 volts when high speed fan was commanded on, primary circuit fault is detected. Go to step 15).
    NOTE: A break in step numbering sequence occurs at this point. Procedure skips from step 73) to step 80). No test procedures have been omitted.
  32. 80) Cooling Fan Always Runs

    Turn all accessories off. Turn ignition on. Verify that cooling fan is always on. Turn ignition off. Disconnect CCRM connector. Turn ignition on. If cooling fan is off, go to step 83). If cooling fan is still on, locate and repair short to power in power to fan circuit.
  33. 81) Check For Short To Power

    Disconnect cooling fan. Measure voltage between ground and low fan power circuit and high fan power circuit terminals at cooling fan motor wiring harness connector. If both voltage readings are less than one volt, problem is intermittent and cannot be duplicated at this time. If any voltage reading is one volt or more, locate and repair short to power in applicable fan power circuit. Reconnect all components and recheck system operation.
    NOTE: A break in step numbering sequence occurs at this point. Procedure skips from step 81) to step 83). No test procedures have been omitted.
  34. 83) Check Operation Of Primary Fan Circuits

    Reconnect all connectors. Turn ignition on. Using scan tool, access OUTPUT TEST MODE. See OUTPUT TEST MODE  in ADDITIONAL SYSTEM FUNCTIONS. Perform the appropriate test procedure as follows:

    • Fan Stops Running

      Using scan tool, select LFCA and LFCF PIDs from PID/DATA monitor menu. Command low speed off. LFCA PID should indicate OFF and LFCF PID should indicate NO.
    • Fan Stops Running With CCRM Disconnected

      Using scan tool, select HFCA and HFCF PIDs from PID/DATA monitor menu. Command high speed fan off. HFCA PID should indicate OFF and HFCF PID should indicate NO.

    If LFCF PID of HFCF PID indicated YES with fan commanded off, a primary circuit fault is detected. Go to step 15) (if HFCF PID was yes) or go to step 20) (if LFCF PID was yes). If LFCF PID of HFCF PID indicated NO with fan commanded off, primary circuits are okay. Replace CCRM. Recheck cooling fan operation.

    NOTE: A break in step numbering sequence occurs at this point. Procedure skips from step 83) to step 100). No test procedures have been omitted.
  35. 100) Check For Voltage To A/C Cycling Pressure Switch

    Disconnect A/C cycling switch. Turn ignition on. Turn A/C switch on. Measure voltage between A/C demand switch side of A/C cycling switch wiring harness connector and negative battery terminal. If voltage is more than 10.5 volts, go to next step. If voltage is 10.5 volts or less, EEC-V system is okay. Fault is in A/C system. Check A/C system of cause of voltage loss to A/C cycling switch.
  36. 101) Check A/C Cycling Switch Contacts

    Turn ignition off. Measure resistance between A/C cycling switch terminals. If resistance is less than 5 ohms, go to next step. If resistance is 5 ohms or more, EEC-V system is okay. Fault is in A/C system. Check A/C cycling switch and for proper refrigerant charge. Repair as necessary.
  37. 102) Check For Voltage To A/C High Pressure Switch (ACPSW)

    Turn ignition off. Reconnect A/C cycling switch. Disconnect ACPSW. Turn ignition on. Turn A/C switch on. Measure voltage between A/C demand switch terminal at ACPSW wiring harness connector and negative battery terminal. See Fig 3. If voltage is more than 10.5 volts, go to next step. If voltage is 10.5 volts or less, repair open circuit between ACPSW and A/C cycling switch.
    Fig 3: Checking ACPSW Circuit Voltage
    G98G00840
  38. 103) Check Resistance Of ACPSW High Pressure Contacts

    Turn ignition off. Measure resistance between ACPSW high pressure terminals. See Fig 4. If resistance is less than 5 ohms, go to next step. If resistance is 5 ohms or more, check for overcharged A/C system. If system charge is okay, replace ACPSW.
    Fig 4: Checking ACPSW High Pressure Contact Resistance
    G96F29178
  39. 104) Check Voltage To PCM On ACCS Circuit

    Turn ignition off. Reconnect ACPSW. Disconnect PCM 104-pin connector. Inspect connector for loose, damaged or corroded terminals. Repair as necessary. Install Breakout Box (014-00950), leaving PCM disconnected. Turn ignition on. Turn A/C switch on. Measure voltage between breakout box test pins No. 41 and negative battery terminal. If voltage is more than 10.5 volts, replace PCM. If voltage is 10.5 volts or less, repair open circuit between PCM and ACPSW.
  40. 105) KOEO/KOER DTC P1460

    This DTC indicates that a fault occurred in Wide Open Throttle A/C Cut-Out (WAC) circuit. Following are possible causes for this fault.
    • A/C on during Self-Test.
    • Open or shorted circuit.
    • Faulty CCRM.
    • Faulty Powertrain Control Module (PCM).

    Turn A/C and defroster off. Start engine and allow to idle. Using scan tool, select ACCS PID from PID/DATA monitor menu. If PID value indicates OFF, go to next step. If PID value indicates ON, go to step 125).

  41. 106) Check WAC Circuit & WOT A/C Cutoff Relay In CCRM

    Turn ignition off. Disconnect CCRM connector. Measure resistance between terminal No. 22 and 24 at CCRM wiring harness connector. Resistance should be 130-200 ohms. Measure resistance between terminal No. 22 and terminals No. 1 through 11, 13, 15 and 21 at CCRM wiring harness connector. Each resistance should be more than 1000 ohms. If resistance is as specified, go to next step. If resistance is not as specified, replace CCRM. Start engine and turn A/C on for 15 seconds. Turn A/C off and repeat QUICK TEST .
  42. 107) WAC Circuit For Short To Power

    Disconnect PCM 104-pin connector. Inspect connector for loose, damaged or corroded terminals. Repair as necessary. Install Breakout Box (014-00950), leaving PCM disconnected. Turn ignition on. Measure voltage between test pin No. 69 (WAC) at breakout box and negative battery terminal. If voltage is less than one volt, go to next step. If voltage is one volt or more, repair WAC circuit short to power. Start engine and turn A/C on for 15 seconds. Turn A/C off and repeat QUICK TEST .
  43. 108) Check WAC Circuit For Short To Ground

    Turn ignition off. Leave CCRM and PCM disconnected. Disconnect scan tool from Data Link Connector (DLC). Measure resistance between test pin No. 69 (WAC) at breakout box and negative battery terminal. If resistance is more than 10,000 ohms, go to next step. If resistance is 10,000 ohms or less, repair WAC circuit short to ground. Start engine and turn A/C on for 15 seconds. Turn A/C off and repeat QUICK TEST .
  44. 109) Check WAC Circuit Resistance

    Turn ignition off. Measure resistance between test pin No. 69 (WAC) at breakout box and terminal No. 22 at CCRM wiring harness connector. If resistance is less than 5 ohms, replace PCM. Start engine and turn A/C on for 15 seconds. Turn A/C off and repeat QUICK TEST . If resistance 5 ohms or more, repair open in WAC circuit. Start engine and turn A/C on for 15 seconds. Turn A/C off and repeat QUICK TEST.
  45. 110) Check A/C Voltage To CCRM

    Turn ignition off. Disconnect CCRM connector. Turn A/C demand switch on. Measure voltage between terminals No. 15 and 21 at CCRM wiring harness connector. If voltage is more than 10.5 volts, go to next step. If voltage is 10.5 volts or less, repair open in A/C demand circuit between CCRM and ACCS circuit splice to PCM.
  46. 111) Check Circuit Continuity

    Turn ignition off. Disconnect scan tool from Data Link Connector (DLC). Disconnect A/C clutch connector. Measure resistance of A/C clutch ground circuit between terminal No. 16 at CCRM wiring harness connector and A/C clutch wiring harness connector. Also, measure resistance of A/C clutch PWR circuit between terminal No. 23 at CCRM wiring harness connector and A/C clutch wiring harness connector. If both resistance readings are less than 5 ohms, replace CCRM. If any resistance reading is 5 ohms or more, repair open circuit.
    NOTE: A break in step numbering sequence occurs at this point. Procedure skips from step 111) to step 115). No test procedures have been omitted.
  47. 115) Continuous Memory DTC P1469: Excessive A/C Compressor Clutch Cycling

    This DTC indicates ACCS input to PCM has changed states in less than 8.5 second intervals. Possible causes are:
    • A/C system mechanical fault such as low refrigerant charge or damaged A/C cycling switch.
    • Intermittent open circuit between A/C cycling pressure switch and PCM terminal No. 41 (ACCS).

    Check A/C system for mechanical fault such as low refrigerant charge or damaged A/C cycling switch. See A/C-HEATER SYSTEMS article. If fault is indicated, isolate and repair as necessary. Clear DTCs. Start engine and turn A/C on for about 2 minutes. Turn engine and A/C off and repeat QUICK TEST . If fault is not indicated, go to next step.

  48. 116) Check Circuit Between A/C Cycling Switch & PCM

    Turn ignition off. Turn ignition on. Using scan tool, select ACCS PID from PID/DATA monitor menu. Turn A/C switch on. Check for indication of fault while performing the following:
    • Shake and bend ACCS circuit between A/C cycling switch and PCM.
    • Lightly tap A/C cycling switch to simulate road shock.

    Fault will be indicated by ACCS PID quickly turning on and off. If fault is indicated, isolate and repair as necessary. Clear DTCs. Start engine and turn A/C on for about 2 minutes. Turn engine and A/C off and repeat QUICK TEST . If fault is not indicated, problem is intermittent and cannot be duplicated at this time.

    NOTE: A break in step numbering sequence occurs at this point. Procedure skips from step 116) to step 120). No test procedures have been omitted.
  49. 120) Continuous Memory DTC P1460: Intermittent WAC Circuit Failure

    DTC P1460 indicates an open or short in Wide Open Throttle A/C Cut-Out (WAC) circuit.
    NOTE: Disregard DTC P1460 if vehicle is not equipped with A/C.

    Turn ignition off. Disconnect A/C cycling switch. Connect a jumper wire between A/C cycling switch wiring harness connector terminals. Turn ignition on. Turn A/C demand switch on. Check for indication of fault while performing the following:

    • Shake and WAC circuit between CCRM and PCM.
    • Lightly tap on CCRM to simulate road shock.

    An open circuit or short to power is indicated by A/C clutch clicking on. Check for indication of fault while performing the following:

    • Shake and WAC circuit between CCRM and PCM.
    • Lightly tap on CCRM to simulate road shock.

    A short to ground is indicated by A/C clutch clicking off. If a fault is located, isolate and repair as necessary. Start engine and turn A/C on for 15 seconds. Turn A/C off and repeat QUICK TEST . If fault is not located, problem cannot be duplicated or identified at this time.

    NOTE: A break in step numbering sequence occurs at this point. Procedure skips from step 120) to step 124). No test procedures have been omitted.
  50. 124) DTC P1464: Check ACCS PID

    This DTC indicates ACCS input to PCM was high during self-test. Turn ignition off. Connect scan tool to DLC. Turn ignition on. Using scan tool, select ACCS PID from PID/DATA monitor menu. If PID value indicates ON, go to next step. If PID value indicates OFF, indication is A/C and defrost switch were on during self-test. Turn A/C and defrost switch off. Repeat KOEO ON-DEMAND SELF-TEST  or KOER ON-DEMAND SELF-TEST where DTC P1464 was received.
  51. 125) ACCS PID On

    Turn ignition off. Disconnect A/C cycling switch. Turn ignition on. Using scan tool, select ACCS PID from PID/DATA monitor menu. If PID value still indicates ON, go to next step. If PID value indicates OFF, check A/C switch and replace switch as necessary. See A/C-HEATER SYSTEMS section. If A/C switch is okay, repair short to power in A/C demand circuit to A/C cycling switch.
  52. 126) Check A/C Clutch Circuit For Short To Power

    Turn ignition off. Disconnect CCRM connector. Turn ignition on. Measure voltage between terminal No. 23 at CCRM wiring harness connector and negative battery terminal. If voltage is less than one volt, go to next step. If voltage is one volt or more, repair short to power.
  53. 127) Check ACCS Circuit For Short To Power

    Turn ignition off. Disconnect PCM 104-pin connector. Inspect connector for loose, damaged or corroded terminals. Repair as necessary. Install Breakout Box (014-00950), leaving PCM disconnected. Turn ignition on. Measure voltage at test pin No. 41 at breakout box and negative battery terminal. If voltage is less than one volt, go to next step. If voltage is one volt or more, repair short to power in ACCS circuit.
  54. 128) Check ACCS Circuit Voltage To PCM

    Turn ignition off. Leave A/C cycling switch and PCM disconnected. Reconnect CCRM. Turn ignition on. Measure voltage between test pin No. 41 at breakout box and negative battery terminal. If voltage is less than one volt, replace PCM. If voltage is one volt or more, replace CCRM.
    NOTE: A break in step numbering sequence occurs at this point. Procedure skips from step 128) to step 130). No test procedures have been omitted.
  55. 130) No WAC & No DTCs

    Turn ignition on. Using scan tool, access OUTPUT TEST MODE. See OUTPUT TEST MODE  in ADDITIONAL SYSTEM FUNCTIONS. Turn A/C DEMAND switch on. While observing A/C clutch engagement, command outputs on and off several times. If A/C clutch engagement cycles, fault is intermittent. Go to CIRCUIT TEST Z . If A/C clutch does not cycle, replace CCRM.
    NOTE: A break in step numbering sequence occurs at this point. Procedure skips from step 130) to step 135). No test procedures have been omitted.
  56. 135) Check ACPSW Circuit For Short To Ground

    Turn ignition off. Disconnect A/C high pressure switch connector. Disconnect scan tool from Data Link Connector (DLC). Disconnect PCM 104-pin connector. Inspect connector for loose, damaged or corroded terminals. Repair as necessary. Install Breakout Box (014-00950), leaving PCM disconnected. Measure resistance between test pin No. 86 at breakout box and negative battery terminal. If resistance is more than 10,000 ohms, replace PCM. If resistance is 10,000 ohms or less, repair short to ground in ACPSW circuit.
    NOTE: A break in step numbering sequence occurs at this point. Procedure skips from step 135) to step 150). No test procedures have been omitted.
  57. 150) KOEO & KOER DTC P0230

    This DTC indicates fuel pump primary circuit failure. Possible causes are:
    • Open or shorted FP circuit.
    • Faulty CCRM.
    • Faulty PCM.

    Turn ignition off. Disconnect CCRM connector. Measure resistance between terminals No. 18 and 24 at CCRM wiring harness connector. Resistance should be 50-120 ohms. Measure resistance between terminal No. 18 and terminals No. 1 through 11, 13, 15 and 21 at CCRM wiring harness connector. Also, measure resistance between terminal No. 18 and CCRM case. Each resistance reading should be more than 1000 ohms. If all resistance readings are as specified, go to next step. If any resistance reading is not as specified, replace CCRM.

  58. 151) Check Fuel Pump Circuit For Short To Power

    Turn ignition off. Disconnect PCM 104-pin connector. Inspect connector for loose, damaged or corroded terminals. Repair as necessary. Turn ignition on. Measure voltage between terminal No. 18 at CCRM wiring harness connector and negative battery terminal. If voltage is less than one volt, go to next step. If voltage is one volt or more, repair circuit short to power.
  59. 152) Check Fuel Pump (FP) Circuit For Short To Ground

    Turn ignition off. Disconnect scan tool from Data Link Connector (DLC). Measure resistance between terminal No. 18 at CCRM wiring harness connector and negative battery terminal. If resistance is more than 10,000 ohms, go to next step. If resistance is 10,000 ohms or less, repair short to ground in FP circuit.
  60. 153) Check FP Circuit Continuity

    Disconnect PCM 104-pin connector. Inspect connector for loose, damaged or corroded terminals. Repair as necessary. Install Breakout Box (014-00950), leaving PCM disconnected. Measure resistance between test pin No. 80 at breakout box and terminal No. 18 at CCRM wiring harness connector. If resistance is 5 ohms or more, repair open FP circuit. If resistance is less than 5 ohms and KOEO DTC P0231 or P0232 is also present with DTC P0230, go to next step. If resistance is less than 5 ohms and only DTC P0230 is present, replace PCM.
  61. 154) Check FP Circuit Inside PCM

    Remove breakout box. Reconnect PCM and CCRM. Reconnect scan tool to DLC. Turn ignition on. Using scan tool, select FPF PID from PID/DATA monitor menu. If PID indicates YES, replace PCM. If PID indicates NO, go to next step.
  62. 155) Check FP Circuit

    With FPF PID still selected, crank engine while observing FPF PID value. If PID indicates YES, replace PCM. If PID indicates NO while engine is cranking, and DTC P0231 is present, go to step 180). If PID indicates NO while engine is cranking, and DTC P0232 is present, go to step 170).
    NOTE: A break in step numbering sequence occurs at this point. Procedure skips from step 155) to step 170). No test procedures have been omitted.
  63. 170) KOEO & KOER DTC P0232

    Attempt to start engine. If engine starts, go to next step. If engine does not start, go to step 175).
  64. 171) Check Fuel Pump

    Turn ignition on and wait 5 seconds. Listen for operational noise from fuel pump. If fuel pump can be heard, go to next step. If fuel pump cannot be heard, go to step 173).
  65. 172) Check Fuel Pump Relay

    Turn ignition off. Disconnect CCRM connector. Turn ignition on. Listen for operational noise from fuel pump. If fuel pump does not operate, replace CCRM. If fuel pump operates, repair short to power in FP PWR or FPM circuit.
  66. 173) Check FPM Circuit

    Turn ignition off. Leave CCRM pump relay disconnected. Disconnect PCM 104-pin connector. Inspect connector for loose, damaged or corroded terminals. Repair as necessary. Install Breakout Box (014-00950), leaving PCM disconnected. Measure resistance between test pin No. 40 at breakout box and terminal No. 5 at CCRM wiring harness connector. If resistance is less than 7 ohms, go to next step. If resistance is 7 ohms or more, repair open in FPM circuit.
  67. 174) Check PCM Fuel Pump Circuit

    Leave ignition off. Remove breakout box. Reconnect CCRM and PCM connectors. Turn ignition on. Using scan tool, select FPM PID from PID/DATA monitor menu. If PID value indicates OFF, fuel pump primary circuit is okay and testing is complete. If PID value indicates ON, replace PCM.
  68. 175) Check Inertia Fuel Shutoff (IFS) Switch

    Turn ignition off. Disconnect IFS switch connector. See INERTIA FUEL SHUTOFF SWITCH LOCATION table. Measure resistance between terminals "C" and NC at IFS switch. If resistance is less than 5 ohms, go to next step. If resistance is 5 ohms or more, reset or replace IFS switch.
    INERTIA FUEL SHUTOFF SWITCH LOCATION

    Application Location
    Mustang Right Rear Of Trunk
  69. 176) Check For Open FP PWR Circuit

    Disconnect CCRM connector. Measure resistance of FP PWR circuit (Dark Green/Yellow wire) between IFS switch wiring harness connector and terminal No. 5 at CCRM wiring harness connector. If resistance is less than 7 ohms, reconnect CCRM and go to next step. If resistance is 7 ohms or more, repair open in FP PWR circuit.
  70. 177) Check Fuel Pump Ground Circuit

    Disconnect fuel pump connector, located near fuel tank. Measure resistance between ground and fuel pump motor ground circuit at fuel pump wiring harness connector. If resistance is less than 5 ohms, go to next step. If resistance is 5 ohms or more, repair open in fuel pump motor ground circuit.
  71. 178) Check For Open Circuit

    Measure resistance of FP PWR circuit between fuel pump wiring harness connector and IFS wiring harness connector. If resistance is less than 5 ohms, go to next step. If resistance is 5 ohms or more, repair open in FP PWR circuit.
  72. 179) Measure Fuel Pump Resistance

    Measure resistance between power and ground terminals at fuel pump motor. If resistance is less than 10 ohms, fuel pump circuits are okay and testing is complete. If resistance is 10 ohms or more, replace fuel pump.
  73. 180) KOEO & KOER DTC P0231

    If engine will start, replace PCM. If engine will not start, go to next step.
  74. 181) Check For Power To Fuel Pump Relay

    Turn ignition off. Disconnect CCRM connector. Measure voltage between terminal No. 11 at CCRM wiring harness connector and negative battery terminal. If voltage is more than 10.5 volts, go to next step. If voltage is 10.5 volts or less, repair open in B+ circuit to CCRM.
  75. 182) Check Power-To-Pump Circuit Continuity

    Measure resistance between terminal No. 5 at CCRM wiring harness connector and negative battery terminal. If resistance is less than 12 ohms, replace CCRM. Verify that FP PWR circuit is not shorted to ground. If resistance is 12 ohms or more, repair open in FP PWR circuit between CCRM and FPM splice.
    NOTE: A break in step numbering sequence occurs at this point. Procedure skips from step 182) to step 190). No test procedures have been omitted.
  76. 190) Continuous Memory DTC P0232

    If Continuous Memory DTC P0232 is also present and has not been diagnosed, go to step 200) and check fuel pump primary circuit before continuing with this test. If fuel pump primary circuit is okay, turn ignition off. Turn ignition on. Using scan tool, select FPM PID from PID/MONITOR monitor menu. PID value should indicate OFF. Check for indication of fault while performing the following:
    • Shake and bend FP PWR circuit between terminal No. 5 at CCRM and fuel pump.
    • Shake and bend fuel pump ground circuit from fuel pump to ground.
    • Lightly tap on CCRM, IFS switch and fuel pump to simulate road shock.
    • Shake and bend FPM circuit between PCM and splice to FP PWR circuit to simulate road shock.

    Fault will be indicated by FPM PID changing to ON. If a fault is located, isolate and repair as necessary. If fault is not located, problem cannot be duplicated or identified at this time. Go to CIRCUIT TEST Z .

    NOTE: A break in step numbering sequence occurs at this point. Procedure skips from step 190) to step 195). No test procedures have been omitted.
  77. 195) Continuous Memory DTC P0231: Check Wiring Harness

    This DTC indicates that sometime during vehicle operation when fuel pump was commanded on, FPM circuit voltage went low. Possible causes are:
    • Open B+ circuit to fuel pump relay.
    • Fuel pump relay contacts open.
    • Open FP PWR circuit.

    Turn ignition off. Disconnect PCM 104-pin connector. Inspect connector for loose, damaged or corroded terminals. Repair as necessary. Install Breakout Box (014-00950), leaving PCM disconnected. Connect a jumper wire between test pins No. 77 and 80 at breakout box. Connect DVOM wire between test pins No. 40 and 51 at breakout box. Turn ignition on. Fuel pump should turn on and DVOM voltage reading should be more than 10 volts. Check for indication of fault while performing the following:

    • Shake and bend fuel pump relay B+ circuit to terminal No. 1 at CCRM.
    • Shake and bend FP PWR circuit between terminal No. 5 at CCRM and FPM splice.
    • Lightly tap on CCRM to simulate road shock.
    • Lightly tap on low speed fuel pump relay to simulate road shock.
    • Shake and bend FPM circuit between PCM and splice to FP PWR circuit to simulate road shock.

    Fault will be indicated by a sudden change in DVOM voltage reading. If a fault is located, isolate and repair as necessary. If fault is not located, problem cannot be duplicated or identified at this time. Go to CIRCUIT TEST Z .

    NOTE: A break in step numbering sequence occurs at this point. Procedure skips from step 195) to step 200). No test procedures have been omitted.
  78. 200) Continuous Memory DTC P0230

    This DTC indicates a fuel pump primary circuit failure has occurred during vehicle operation. Possible causes are:
    • Open coil in fuel pump relay.
    • Open in Fuel Pump (FP) circuit.

    Turn ignition on and wait 5 seconds. Using scan tool, select FPA PID from PID/DATA monitor menu. PID value should indicate NO. Check for indication of fault (PID changes to YES) while performing the following:

    • Shake and bend FP circuit between terminal No. 80 at PCM and terminal No. 18 at CCRM.
    • Lightly tap PID on CCRM to simulate road shock.

    Check CCRM and PCM connectors for loose, damaged or corroded terminals. If a fault is indicated, isolate fault and repair as necessary. If fault is not located and DTC P0231 is present, an intermittent fuel pump secondary circuit fault may exist. Go to step 195). If fault is not located and DTC P0232 is present, an intermittent fuel pump secondary circuit fault may exist. Go to step 190). If fault is not located and DTC P0231 or P0232 is not present, problem cannot be duplicated or identified at this time. Go to CIRCUIT TEST Z .

    NOTE: A break in step numbering sequence occurs at this point. Procedure skips from step 200) to step 205). No test procedures have been omitted.
  79. 205) Continuous Memory DTC P1232

    This DTC indicates a low speed fuel pump primary circuit failure has occurred during vehicle operation. Possible causes are:
    • Open VPWR circuit to low speed fuel pump relay.
    • Open Low Fuel Pump (LFP) circuit.
    • Faulty low speed fuel pump relay.
    NOTE: A break in step numbering sequence occurs at this point. Procedure skips from step 205) to step 210). No test procedures have been omitted.

    Turn ignition on an wait 5 seconds. Using scan tool, access LFPF PID from PID/DATA monitor menu. PID reading should indicate NO. Observe LFPF PID for indication of fault (PID changes to YES) while performing the following:

    • Shake and bend VPWR circuit between CCRM and low speed fuel pump relay.
    • Lightly tap on low speed fuel pump relay to simulate road shock.

    Relay is located near PCM, behind right kick panel. Check CCRM and PCM connectors for loose, damaged or corroded terminals. If a fault is indicated, isolate fault and repair as necessary. If fault is not located, problem cannot be duplicated or identified at this time. Go to CIRCUIT TEST Z .

  80. 210) Hard Start Or Lack Of Power: Check Low Speed Fuel Pump Relay

    Turn ignition off. Disconnect low speed fuel pump relay. Relay is located near PCM, behind right kick panel. Terminal numbers are molded on relay. Measure resistance between terminals No. 30 and 87A at low speed fuel pump relay. If resistance is 5 ohms or more, replace low speed fuel pump relay. If resistance is less than 5 ohms, go to next step.