LEMON Manuals: Even more car manuals for everyone: 1960-2025
Home >> Ford >> 2002 >> Focus ZTW, Standard >> Repair and Diagnosis >> External Pages >> Different car >> Section 1237 (Module Communications Network) >> Diagnosis And Testing >> Communications Network >> Pinpoint Test G: The Powertrain Control Module (PCM) Does Not Respond To The Diagnostic Tool >> Pinpoint Test G: The Powertrain Control Module (Pcm) Does Not Respond To The Diagnostic Tool
April 5, 2026: LEMON Manuals is launched! Read the announcement.

Pinpoint Test G: The Powertrain Control Module (Pcm) Does Not Respond To The Diagnostic Tool

WARNING: This page is about a different car, the 2005 Mercury Mountaineer and 2005 Ford Explorer. However, it is still accessible from the selected car via links, so may be relevant.
CAUTION: Use the correct probe adaptor(s) when making measurements. Failure to use the correct probe adaptor(s) may damage the connector.
NOTE: Since the PCM is directly wired to the restraint control module (RCM), depower of the supplemental restraint system (SRS) is required when disconnecting the PCM C175b. When Key ON occurs to measure voltage, diagnostic trouble codes (DTCs) may be stored in the RCM. These DTCs should be cleared when network diagnostics are completed.
NOTE: The SRS must be fully operational and free of faults before releasing the vehicle to the customer. For additional SRS information, refer to SUPPLEMENTAL RESTRAINT SYSTEM .
  1. G1 CHECK THE PCM C175B FOR DAMAGE 
    • Key in OFF position.
    • Depower the SRS. Refer to SUPPLEMENTAL RESTRAINT SYSTEM .
    • Disconnect: PCM C175b.
    • Inspect the PCM C175b for damage.
    • Is the PCM C175b OK? 
    • Yes  : GO to G2.
    • No  : REPAIR the PCM C175b. CONNECT the PCM C175b.

      REPOWER the SRS. REFER to SUPPLEMENTAL RESTRAINT SYSTEM .

      CLEAR the DTCs. REPEAT the self-test. CARRY OUT the diagnostic tool data link test.

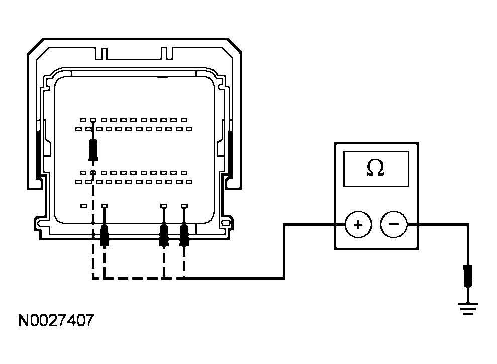
  2. G2 CHECK THE CAN CIRCUITS BETWEEN THE PCM AND THE DLC FOR AN OPEN 
    • Measure the resistance between the PCM C175b-11, circuit 3126 (TN/YE), harness side and the DLC C251-6, circuit 3126 (TN/YE), harness side.
      Fig 1: Measuring Resistance Between PCM C175B-11 And DLC C251-6
      G03879927Courtesy of FORD MOTOR CO.
    • Measure the resistance between the PCM C175b-23, circuit 3125 (RD/YE), harness side and the DLC C251-14, circuit 3125 (RD/YE), harness side.
      Fig 2: Measuring Resistance Between PCM C175B-23 And DLC C251-14
      G03879928Courtesy of FORD MOTOR CO.
    • Are the resistances less than 5 ohms? 
    • Yes  : GO to G3.
    • No  : REPAIR the circuit. CONNECT the PCM C175b.

      REPOWER the SRS. REFER to SUPPLEMENTAL RESTRAINT SYSTEM .

      CLEAR the DTCs. REPEAT the self-test. CARRY OUT the diagnostic tool data link test.

  3. G3 CHECK THE PCM GROUND CIRCUITS FOR AN OPEN 
    • Measure the PCM ground circuits resistance, between the PCM C175b, harness side and ground. Refer to the following table PCM C175B GROUND CIRCUITS REFERENCE  for circuit and pin number.
      PCM C175B GROUND CIRCUITS REFERENCE

      Circuit Connector-Pin
      1205 (BK) C175b-10
      570 (BK/WH) C175b-47
      570 (BK/WH) C175b-48
      570 (BK/WH) C175b-49
      Fig 3: Measuring PCM Ground Circuits Resistance, Between PCM C175b And Ground
      G03945793Courtesy of FORD MOTOR CO.
    • Are the resistances less than 5 ohms? 
    • Yes  : GO to G4.
    • No  : REPAIR the circuit. CONNECT the PCM C175b.

      REPOWER the SRS. REFER to SUPPLEMENTAL RESTRAINT SYSTEM .

      CLEAR the DTCs. REPEAT the self-test. CARRY OUT the diagnostic tool data link test.

  4. G4 CHECK THE PCM VOLTAGE CIRCUITS FOR AN OPEN 
    • Connect the battery. Refer to BATTERY, MOUNTING AND CABLES .
    • Key in ON position.
    • Measure the voltage between the PCM C175b-45, circuit 729 (RD/WH), harness side and ground; and between PCM C175b-50, circuit 994 (WH), harness side and ground.
      Fig 4: Measuring Voltage Between PCM C175b-45 And Ground
      G03945794Courtesy of FORD MOTOR CO.
    • Are the voltages greater than 10 volts? 
    • Yes  : GO to G5.
    • No  : VERIFY the battery junction box (BJB) fuse 15 (15A) and fuse 18 (20A) are OK. If OK, REPAIR the circuit. CLEAR the DTCs. REPEAT the self-test. TEST the system for normal operation.

      CONNECT the PCM C175b. REPOWER the SRS. REFER to SUPPLEMENTAL RESTRAINT SYSTEM .

      CLEAR the DTCs. REPEAT the self-test. CARRY OUT the diagnostic tool data link test.

  5. G5 CHECK FOR CORRECT PCM OPERATION 
    • Disconnect all the PCM connectors.
    • Check for:
    • corrosion
    • push-out pins
    • Connect all the PCM connectors and make sure they seat correctly.
    • Repower the SRS. Refer to SUPPLEMENTAL RESTRAINT SYSTEM .
    • Operate the system and verify the concern is still present.
    • Is the concern still present? 
    • Yes  : INSTALL a new PCM. REFER to ELECTRONIC ENGINE CONTROLS . CLEAR the DTCs. REPEAT the self-test. CARRY OUT the diagnostic tool data link test.
    • No  : The system is operating correctly at this time. The concern may have been caused by a loose or corroded connector. CLEAR the DTCs. REPEAT the self-test. CARRY OUT the diagnostic tool data link test.