LEMON Manuals: Even more car manuals for everyone: 1960-2025
Home >> Ford >> 2003 >> Excursion 7.3 F, 4WD >> Repair and Diagnosis >> External Pages >> Different car >> Section 1080 (Cruise Control System) >> Diagnosis And Testing >> Speed Control >> Pinpoint Test A: The Speed Control Is Inoperative >> Pinpoint Test A: The Speed Control Is Inoperative
April 5, 2026: LEMON Manuals is launched! Read the announcement.

Pinpoint Test A: The Speed Control Is Inoperative

WARNING: This page is about a different car, the 2005 Mercury Mountaineer and 2005 Ford Explorer. However, it is still accessible from the selected car via links, so may be relevant.
  1. A1 CHECK THE SPEED CONTROL DEACTIVATOR SWITCH CIRCUITRY 
    • Key in ON position.
    • Measure the voltage between the PCM C175b-7, circuit 307 (BK/YE), harness side and ground.
      Fig 1: Measuring Voltage Between PCM C175B-7, Circuit 307 (BK/YE), Harness Side And Ground
      G03883124Courtesy of FORD MOTOR CO.
    • Is the voltage greater than 10 volts? 
    • Yes  : GO to  A4.
    • No  : GO to A42.
  2. A2 CHECK THE DEACTIVATOR SWITCH 
    • Key in OFF position.
    • Disconnect: Speed Control Deactivator Switch C1025 or C2227.
    • Connect a fused (5A) jumper wire between the speed control deactivator switch C1025-1, circuit 307 (BK/YE), harness side and the speed control deactivator switch C1025-2, circuit 10 (LG/RD), harness side; or between the speed control deactivator switch C2227-1, circuit 307 (BK/YE), harness side and the speed control deactivator switch C2227-2, circuit 10 (LG/RD), harness side.
      Fig 2: Checking Deactivator Switch
      G03949644Courtesy of FORD MOTOR CO.
    • Key in ON position.
    • Measure the voltage between the PCM C175b-7, circuit 307 (BK/YE), harness side and ground.
      Fig 3: Measuring Voltage Between PCM C175b-7, Circuit 307 (BK/YE), Harness Side And Ground
      G03883124Courtesy of FORD MOTOR CO.
    • Is the voltage greater than 10 volts? 
  3. A3 CHECK CIRCUIT 307 (BK/YE) FOR AN OPEN 
    • Key in OFF position.
    • Measure the resistance between the PCM C175b-7, circuit 307 (BK/YE), harness side and the speed control deactivator switch C1025-1, circuit 307 (BK/YE), harness side; or between the PCM C175b-7, circuit 307 (BK/YE), harness side and the speed control deactivator switch C2227-1, circuit 307 (BK/YE), harness side.
      Fig 4: Measuring Resistance Between PCM C175b-7, Circuit 307 Harness Side And C1025-1, Circuit 307
      G03949646Courtesy of FORD MOTOR CO.
    • Is the resistance less than 5 ohms? 
    • Yes  : REPAIR circuit 10 (LG/RD). CLEAR the DTCs. REPEAT the self-test.
    • No  : REPAIR circuit 307 (BK/YE). CLEAR the DTCs. REPEAT the self-test.
  4. A4 CHECK THE SPEED CONTROL DEACTIVATOR SWITCH OPERATION 
    • Measure the voltage between the PCM C175b-7, circuit 307 (BK/YE), harness side and ground while firmly applying the brake pedal.
      Fig 5: Measuring Voltage Between PCM C175b-7, Circuit 307 (BK/YE), Harness Side And Ground
      G03883124Courtesy of FORD MOTOR CO.
    • Is any voltage present? 
    • Yes  : GO to A5.
    • No  : GO to  A6.
  5. A5 CHECK CIRCUIT 307 (BK/YE) FOR A SHORT TO VOLTAGE 
    • Key in OFF position.
    • Disconnect: Speed Control Deactivator Switch C1025 or C2227
    • Measure the voltage between the PCM C175b-7, circuit 307 (BK/YE), harness side and ground.
      Fig 6: Measuring Voltage Between PCM C175b-7, Circuit 307 (BK/YE), Harness Side And Ground
      G03883124Courtesy of FORD MOTOR CO.
    • Is any voltage present? 
  6. A6 CHECK CIRCUITS 151 (LB/BK) AND 848 (DG/OG) FOR A SHORT TO BATTERY 
    • Key in OFF position.
    • Disconnect: PCM C175b.
    • Disconnect: Clockspring C218a.
    • Key in ON position.
    • Measure the voltage between the PCM C175b-19, circuit 151 (LB/BK), harness side and ground; and between the PCM C175b-30, circuit 848 (DG/OG), harness side and ground.
      Fig 7: Measuring Voltage Between PCM Connector And Ground
      G03883128Courtesy of FORD MOTOR CO.
    • Is any voltage present? 
    • Yes  : REPAIR the circuit in question. CLEAR the DTCs. REPEAT the self-test.
    • No  : GO to A7.
  7. A7 CHECK CIRCUITS 151 (LB/BK) AND 848 (DG/OG) FOR A SHORT TO GROUND 
    • Key in OFF position.
    • Measure the resistance between the PCM C175b-19, circuit 151 (LB/BK), harness side and ground; and between the PCM C175b-30, circuit 848 (DG/OG), harness side and ground.
      Fig 8: Measuring Resistance Between PCM Connector And Ground
      G03883131Courtesy of FORD MOTOR CO.
    • Are the resistances greater than 10,000 ohms? 
    • Yes  : GO to A8.
    • No  : REPAIR the circuit in question. CLEAR DTCs. REPEAT the self-test
  8. A8 CHECK CIRCUITS 151 (LB/BK) AND 848 (DG/OG) FOR AN OPEN 
    • Measure the resistance between the PCM C175b-19, circuit 151 (LB/BK), harness side and the clockspring C218a-4, circuit 151 (LB/BK), harness side; and between the PCM C175b-30, circuit 848 (DG/OG), harness side and the clockspring C218a-5, circuit 848 (DG/OG), harness side.
      Fig 9: Checking Circuits 151 (LB/BK) And 848 (DG/OG) For An Open
      G03949651Courtesy of FORD MOTOR CO.
    • Are the resistances less than 5 ohms? 
    • Yes  : GO to A9.
    • No  : REPAIR the circuit in question. CLEAR the DTCs. REPEAT the self-test.
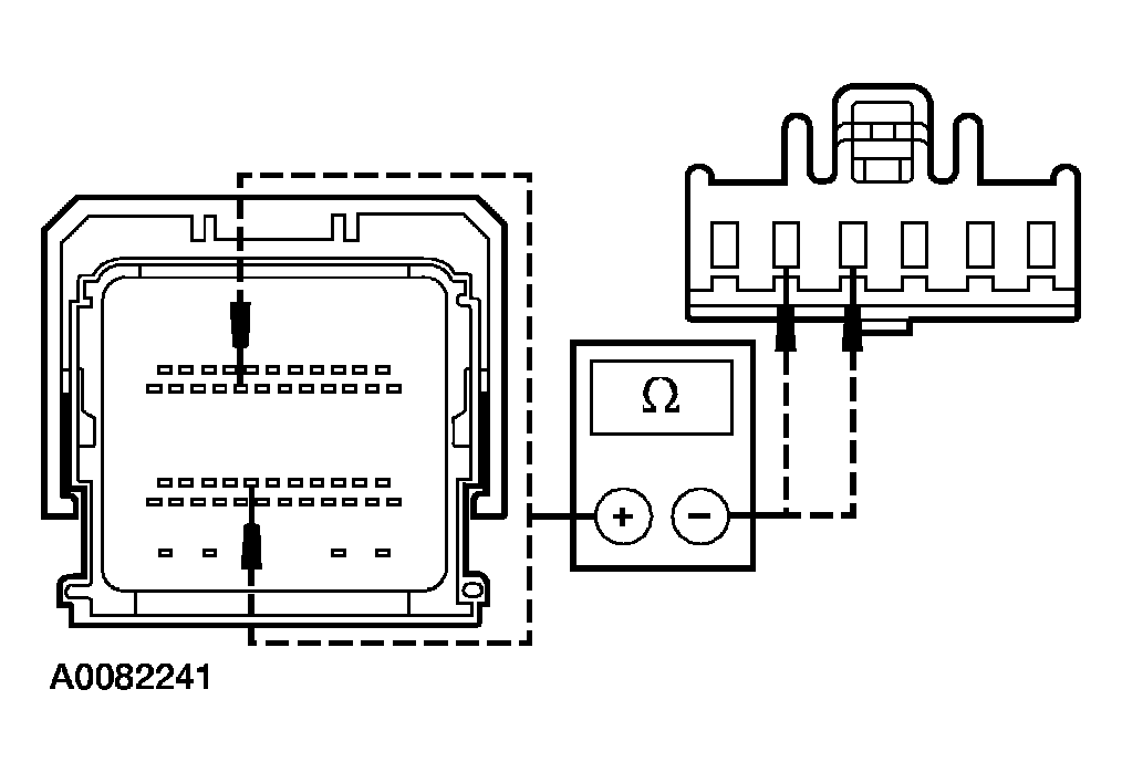
  9. A9 CHECK THE CLOCKSPRING 
    • Remove the driver air bag module. Refer to SUPPLEMENTAL RESTRAINT SYSTEM .
    • Disconnect: Horn Switch Wiring Harness.
    • Measure the resistance between the clockspring C218a, pin 4, component side and the upper clockspring pin 4, component side; and between the clockspring C218a, pin 5, component side and the upper clockspring pin 5, component side.
      Fig 10: Measuring Resistance Between Clockspring, Upper Clockspring Pin 4 And Between Clockspring And Upper Clockspring Pin 5
      G03930451Courtesy of FORD MOTOR CO.
    • Are the resistances less than 5 ohms? 
  10. A10 CHECK THE HORN SWITCH WIRING HARNESS 
    • Disconnect: Speed Control Switch(es).
    • Inspect the horn switch wiring harness for shorts, opens or any damage.
    • Is the horn switch wiring harness OK? 
    • Yes  : GO to A11.
    • No  : REPAIR or INSTALL a new horn switch wiring harness. INSTALL the driver air bag module. REFER to SUPPLEMENTAL RESTRAINT SYSTEM . CLEAR the DTCs. REPEAT the self-test.
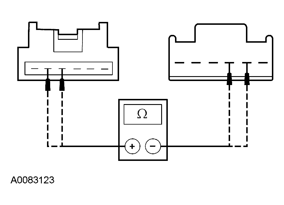
  11. A11 CHECK THE SPEED CONTROL SWITCH 
    • Connect: Speed Control Switch(es).
    • Measure the resistance between the horn switch harness connector pin 4, harness side and the horn switch harness connector pin 5, harness side while pressing the switches as follows:
      SPEED CONTROL SWITCH AND RESISTANCE SPECIFICATION

      Speed Control Switch Resistance Value
      SET- Between 285 and 315 ohms
      SET+ Between 570 and 630 ohms
      RESUME Between 1,055 and 1,165 ohms
      ON Between 1,995 and 2,205 ohms
      OFF Less than 5 ohms
      No buttons pressed Between 4,095 and 4,525 ohms
      Fig 11: Measuring Resistance Between Connector Pin 4, And Connector Pin 5
      G03902150Courtesy of FORD MOTOR CO.
    • Are the speed control switch resistance values OK? 
  12. A12 CHECK FOR CORRECT PCM OPERATION 
    • Disconnect all the PCM connectors.
    • Check for:
      • corrosion
      • pushed-out pins
    • Connect all the PCM connectors and make sure they seat correctly.
    • Operate the system and verify the concern is still present.
    • Is the concern still present? 
    • Yes  : INSTALL a new PCM. REFER to ELECTRONIC ENGINE CONTROLS . CLEAR the DTCs. REPEAT the self-test
    • No  : The system is operating correctly at this time. The concern may have been caused by a loose or corroded connector. CLEAR the DTCs. REPEAT the self-test.