LEMON Manuals: Even more car manuals for everyone: 1960-2025
Home >> Ford >> 2012 >> Econoline Base, Van Cargo >> Repair and Diagnosis >> External Pages >> Different variant/trim >> Section 7 (OEM Component Testing) >> Component Testing >> Master window adjust switch >> Schematic
April 5, 2026: LEMON Manuals is launched! Read the announcement.

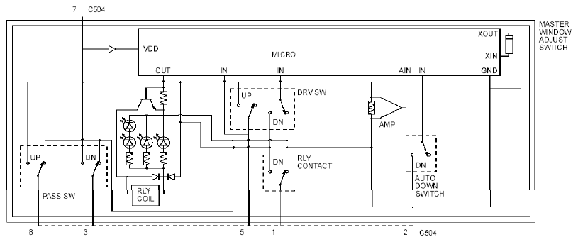
Master window adjust switch: Schematic

WARNING: This page is about a different variant/trim than selected.
Fig 1: Master Window Adjust Switch Schematic
G07892083Courtesy of FORD MOTOR CO.


Fig 1: Master Window Adjust Switch Schematic
G07892085Courtesy of FORD MOTOR CO.