LEMON Manuals: Even more car manuals for everyone: 1960-2025
Home >> GMC >> 1989 >> Forward Control 6.2 J, Automatic, 400/M40 >> Repair and Diagnosis >> Engine Performance >> System >> CCC TBI Tests W/Codes >> Diagnostic Charts >> Code 13 - Oxygen (O2) Sensor Circuit >> Diagnostic Aids
April 5, 2026: LEMON Manuals is launched! Read the announcement.

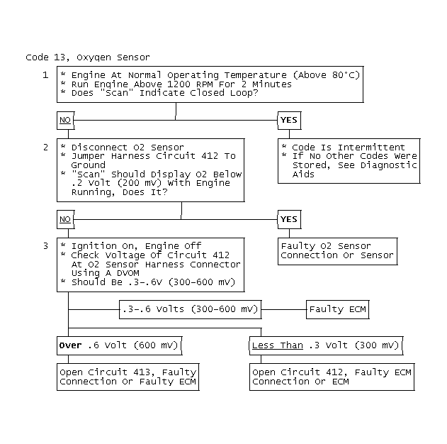
Diagnostic Aids

Normal "SCAN" voltage varies between 100-999 millivolts (.10-1.0 volt) while in "Closed Loop". Code 13 sets in one minute if voltage remains between .35-.55 volt, but system will go "Open Loop" in about 15 seconds. See INTERMITTENT TROUBLE CODES in the CCC TESTS W/O CODES article in this section.

Fig 1: Code 13, Oxygen Sensor Circuit Flow Chart & Schematic
G120807
Fig 2: Code 13, Oxygen Sensor
GB0048630