LEMON Manuals: Even more car manuals for everyone: 1960-2025
Home >> GMC >> 1995 >> Forward Control 4.3 Z, Automatic >> Repair and Diagnosis (Single Page) >> Engine Performance >> System >> Engine Controls - System/Component Tests - 4.3L. >> Miscellaneous ECM/Pcm/VCM Controls >> Cooling Fan (C-12) >> Cooling Fan Relay
April 5, 2026: LEMON Manuals is launched! Read the announcement.

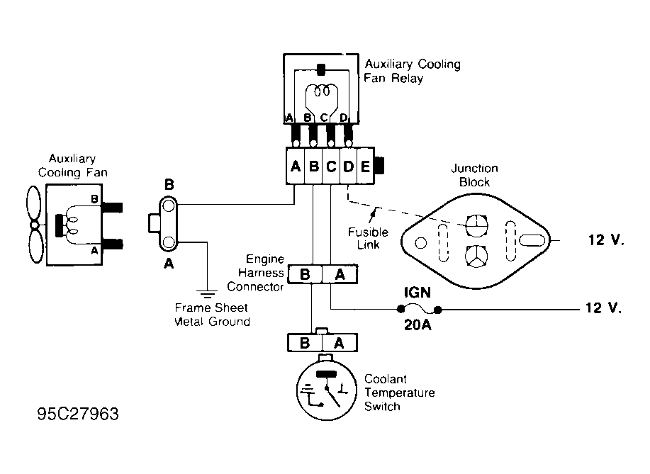
Cooling Fan Relay

  1. Disconnect cooling fan relay harness connector. Using an ohmmeter, check continuity of relay winding. See Figure. Continuity should exist. Check continuity across power delivery terminals of relay. With relay not energized, continuity should not exist.
  2. With ohmmeter still attached to power delivery terminals of relay, apply battery voltage and ground to energize relay winding. Continuity should now exist between cooling fan relay power delivery terminals. Replace cooling fan relay if continuity does not exist.