LEMON Manuals: Even more car manuals for everyone: 1960-2025
Home >> GMC >> 2013 >> Sierra 1500 XFE >> Repair and Diagnosis >> Transmission >> Automatic Trans >> Shift Lock Control System >> Schematic Wiring Diagrams >> Shift Lock Control Wiring Schematics >> Shift Lock Controls
April 5, 2026: LEMON Manuals is launched! Read the announcement.

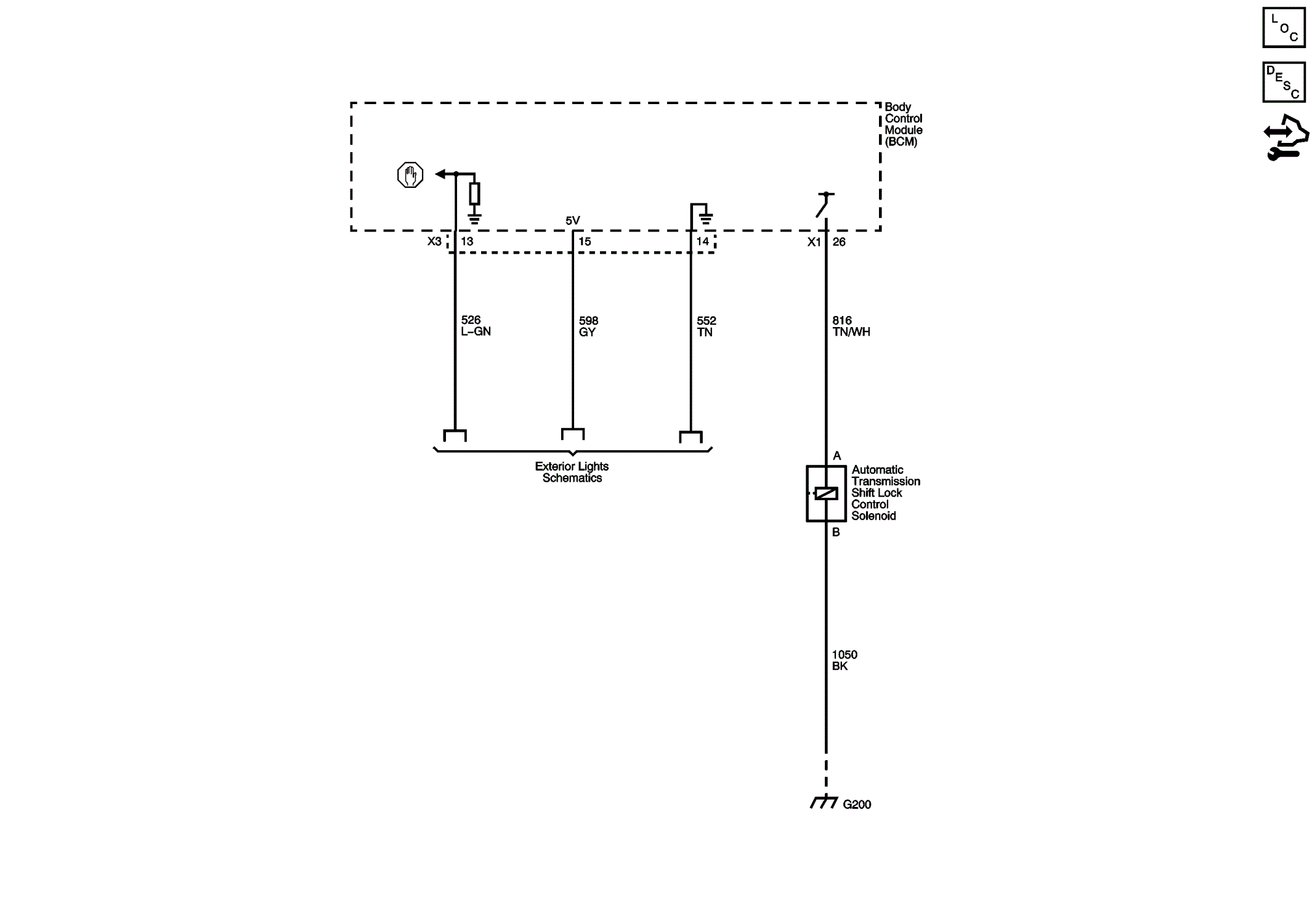
Shift Lock Controls

Fig 1: Shift Lock Controls Wiring Schematic
GM2758705Courtesy of GENERAL MOTORS COMPANY