LEMON Manuals: Even more car manuals for everyone: 1960-2025
Home >> GMC >> 2017 >> Terrain SL, Gas >> Repair and Diagnosis (Single Page) >> Accessories & Equipment >> Entertainment Systems >> Cellular System, Entertainment System, And Navigation System >> Schematic Wiring Diagrams >> Radio/Navigation System Wiring Schematics >> Multimedia Player Interface and Audio Jacks (UYE)
April 5, 2026: LEMON Manuals is launched! Read the announcement.

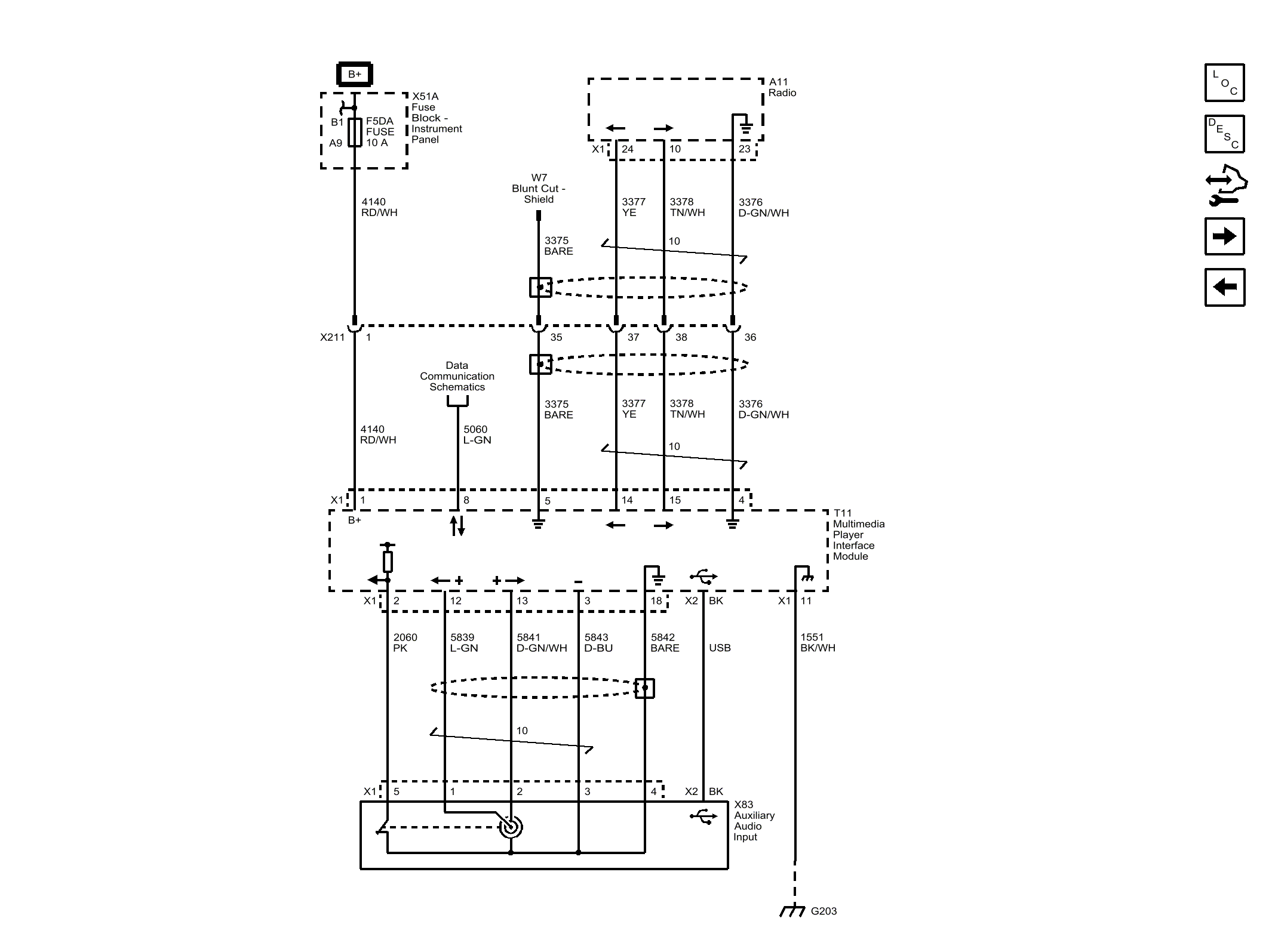
Multimedia Player Interface and Audio Jacks (UYE)

Fig 1: Multimedia Player Interface and Audio Jacks (UYE)
GM4401793Courtesy of GENERAL MOTORS COMPANY