LEMON Manuals: Even more car manuals for everyone: 1960-2025
Home >> Geo >> 1989 >> Spectrum L4-91.5 1.5L >> Repair and Diagnosis >> Diagrams >> Components >> Miscellaneous Components >> Fuse Box
April 5, 2026: LEMON Manuals is launched! Read the announcement.

Fuse Box

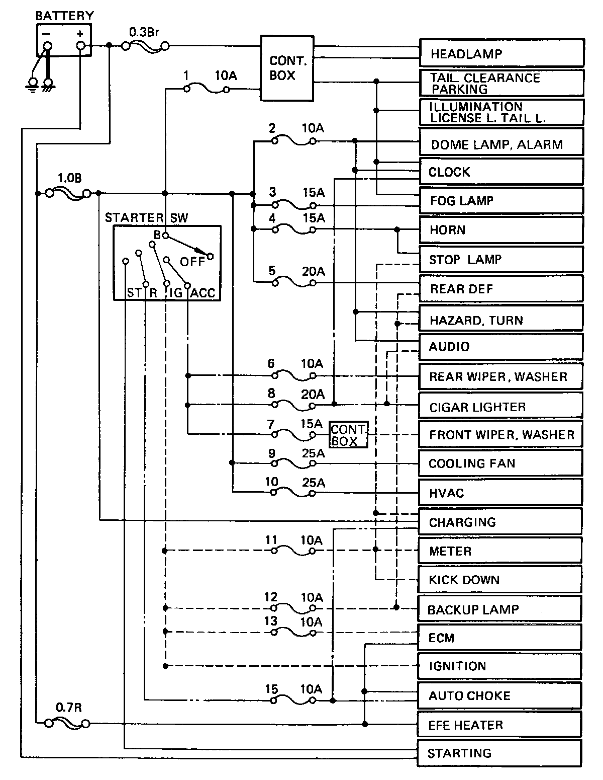
Fuse Block Circuitry:





Circuitry

Fuse Block:





Location

Fusible Link Identification:





Fusible Link ID