LEMON Manuals: Even more car manuals for everyone: 1960-2025
Home >> Geo >> 1992 >> Metro L3-61 1.0L >> Repair and Diagnosis >> Powertrain Management >> Diagrams >> Electrical Diagrams >> Electronic/Powertrain Control Module (ECM/PCM)
April 5, 2026: LEMON Manuals is launched! Read the announcement.

Electronic/Powertrain Control Module (ECM/PCM)

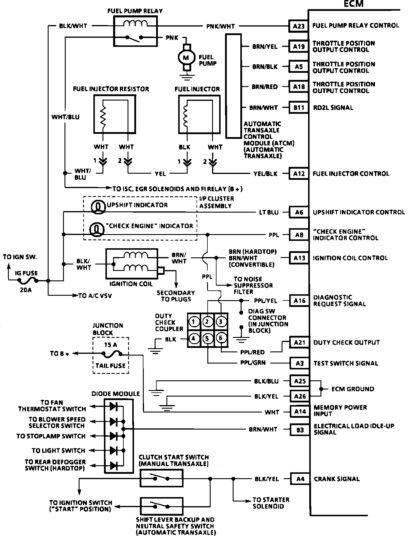
ECM Wiring Diagram:








A23 = FUEL PUMP RELAY CONTROL
A19 = THROTTLE POSITION OUTPUT CONTROL
A5 = THROTTLE POSITION OUTPUT CONTROL
A18 = THROTTLE POSITION OUTPUT CONTROL
B11 = RD2L SIGNAL
A12 = FUEL INJECTOR CONTROL
A6 = UPSHIFT INDICATOR CONTROL
A8 = CHECK ENGINE INDICATOR CONTROL
A13 = IGNITION COIL CONTROL
A16 = DIAGNOSTIC REQUEST SIGNAL
A21 = DUTY CHECK OUTPUT
A3 = TEST SWITCH SIGNAL
A25 = ECM GROUND
A26 = ECM GROUND
A14 = MEMORY POWER INPUT
B3 = ELECTRICAL LOAD IDLE-UP SIGNAL
A4 = CRANK SIGNAL



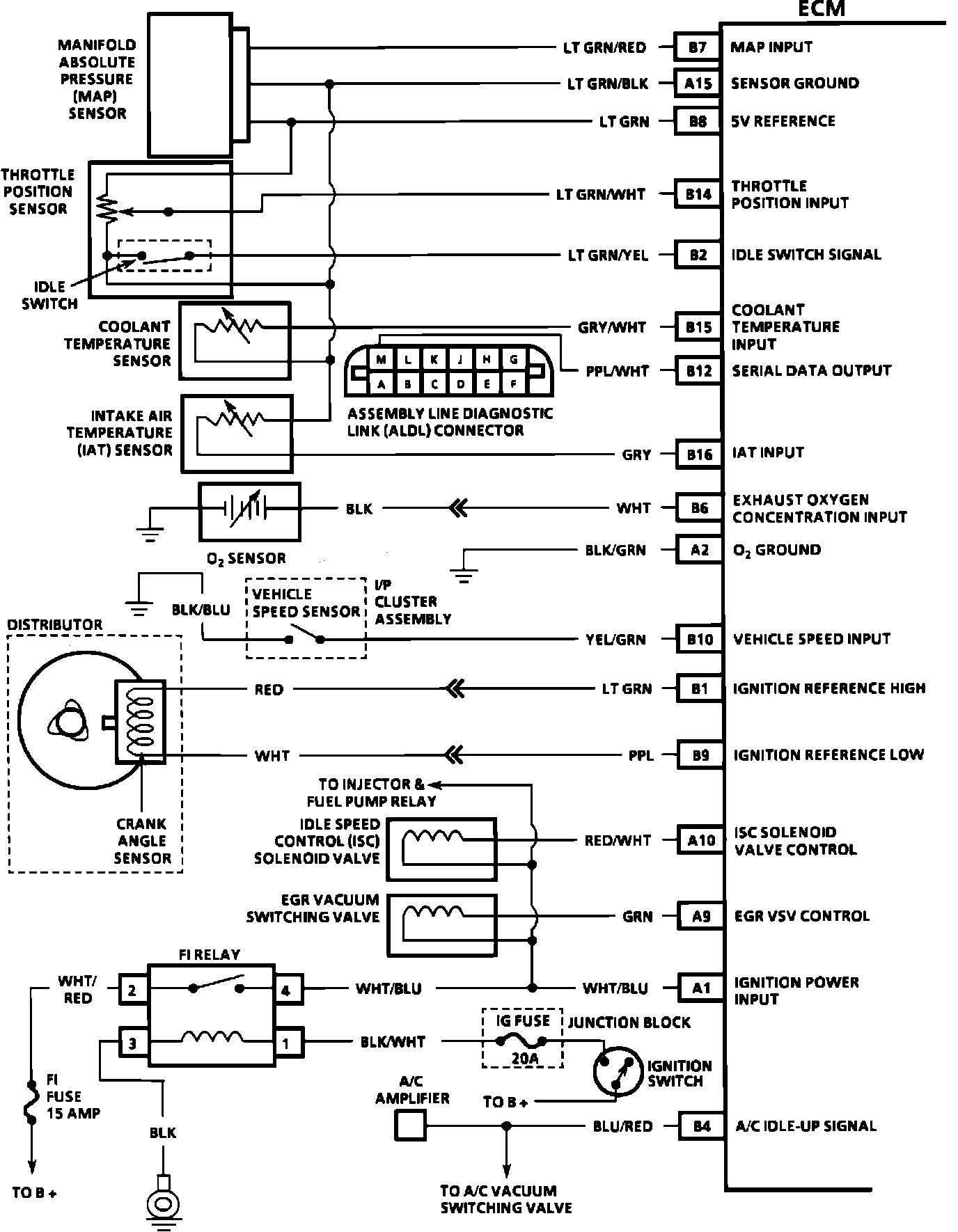
ECM Wiring Diagram:








B7 = FUEL PUMP RELAY CONTROL
A15 = MAP INPUT
B8 = 5 VOLT REFERENCE
B14 = THROTTLE POSITION INPUT
B2 = IDLE SWITCH SIGNAL
B15 = COOLANT TEMPERATURE INPUT
B12 = SERIAL DATA OUTPUT
B16 = IAT INPUT
B6 = EXHAUST OXYGEN CONCENTRATION INPUT
A2 = OXYGEN SENSOR GROUND
B10 = VEHICLE SPEED INPUT
B1 = IGNITION REFERENCE HIGH
B9 = IGNITION REFERENCE LOW
A10 = ISC SOLENOID VALVE CONTROL
A9 = EGR VSV CONTROL
A1 = IGNITION POWER INPUT
B4 = A/C IDLE-UP SIGNAL