LEMON Manuals: Even more car manuals for everyone: 1960-2025
Home >> Honda >> 2003 >> Odyssey V6-3.5L >> Repair and Diagnosis >> Diagrams >> Electrical Diagrams >> Powertrain Management >> Engine Control Module
April 5, 2026: LEMON Manuals is launched! Read the announcement.

Engine Control Module

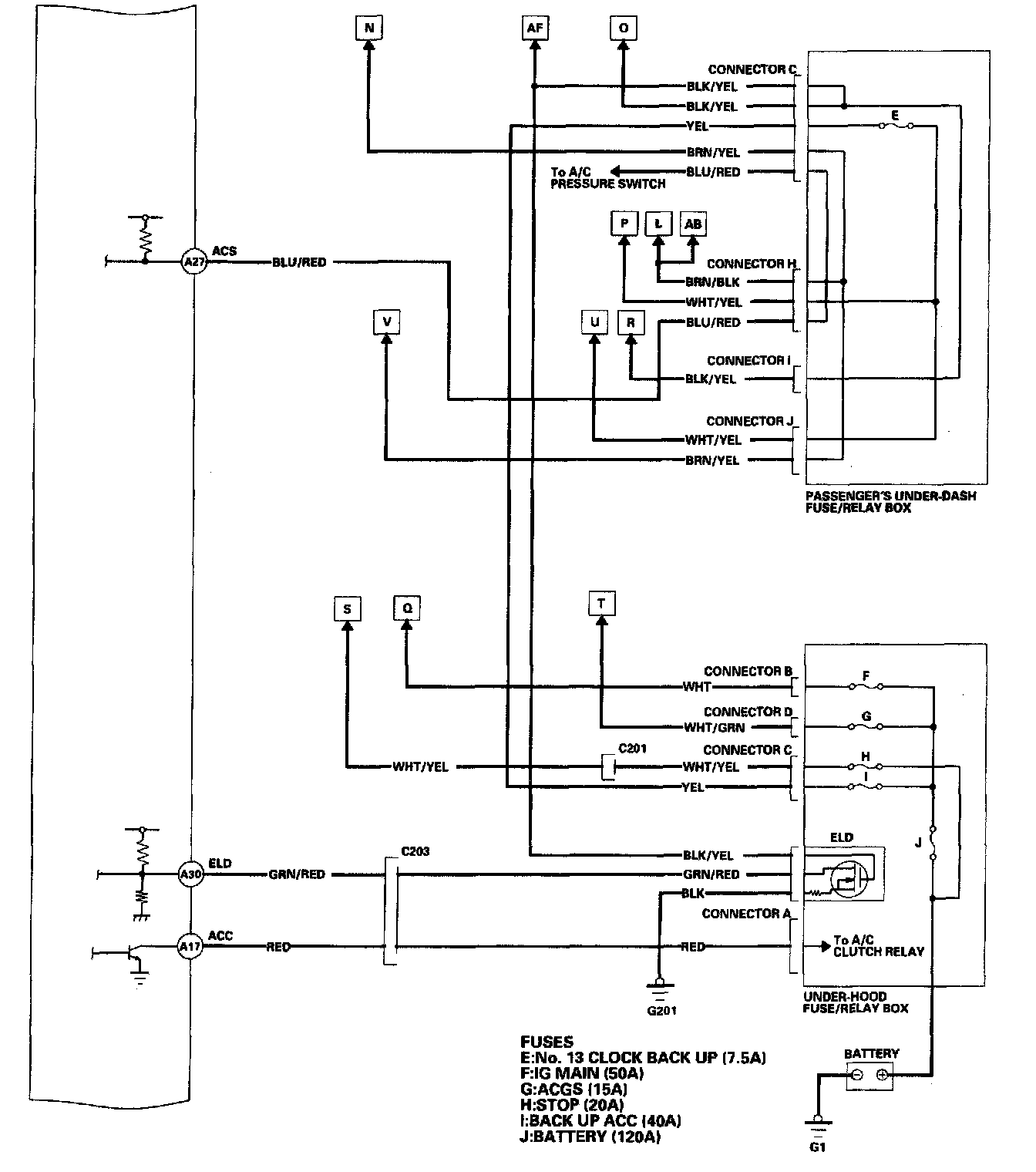
PCM Circuit 1 Of 11:



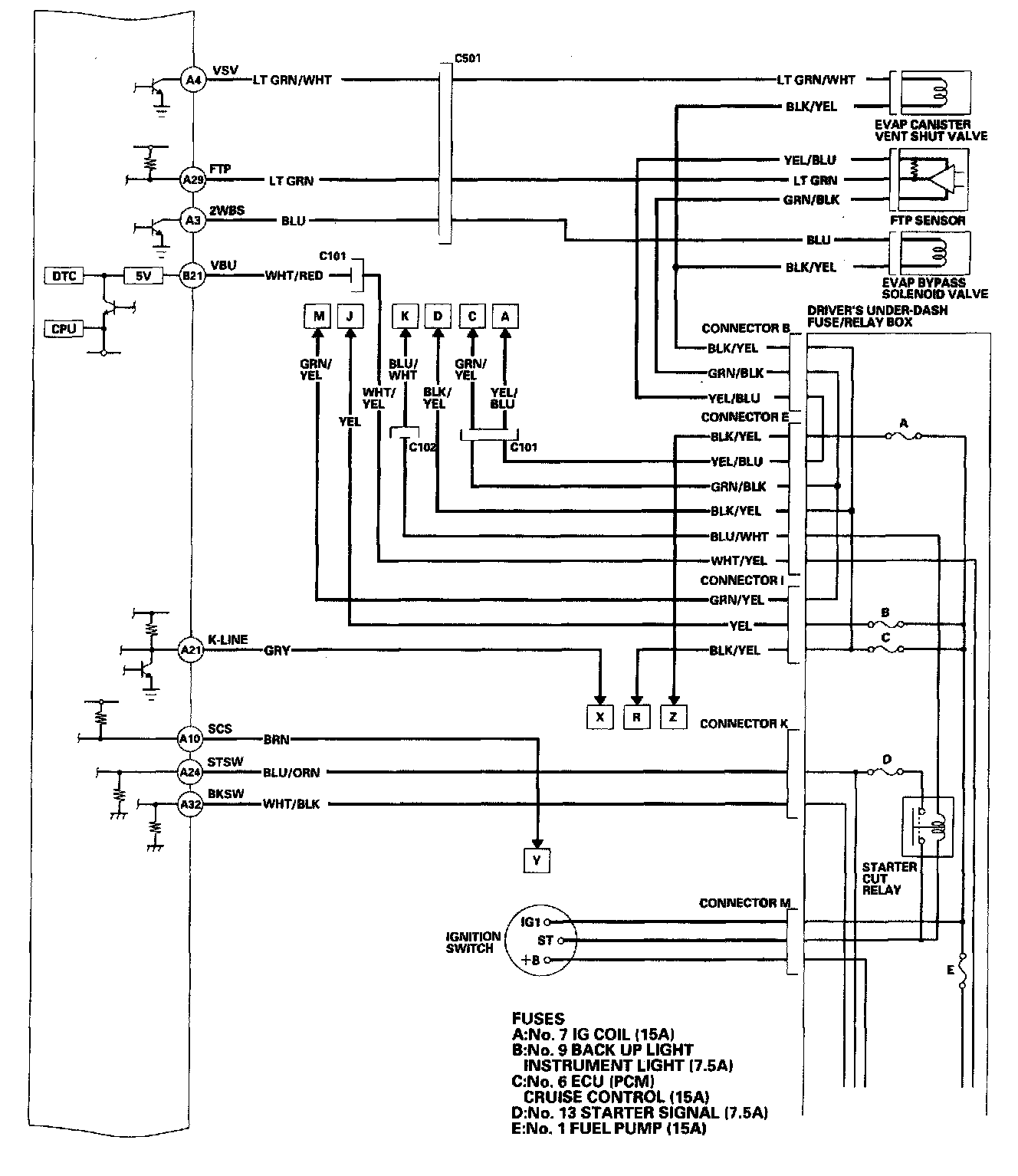
PCM Circuit 2 Of 11:



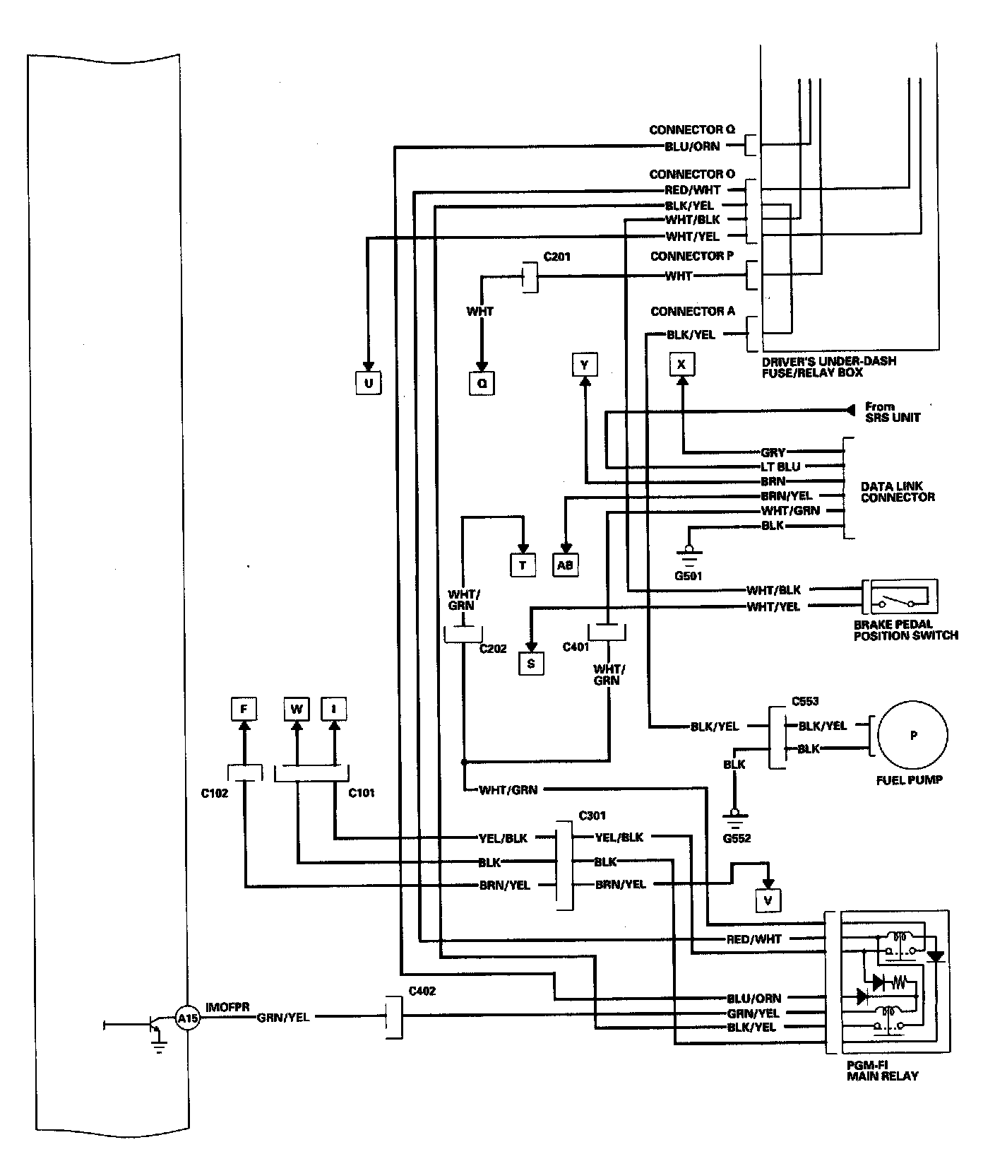
PCM Circuit 3 Of 11:



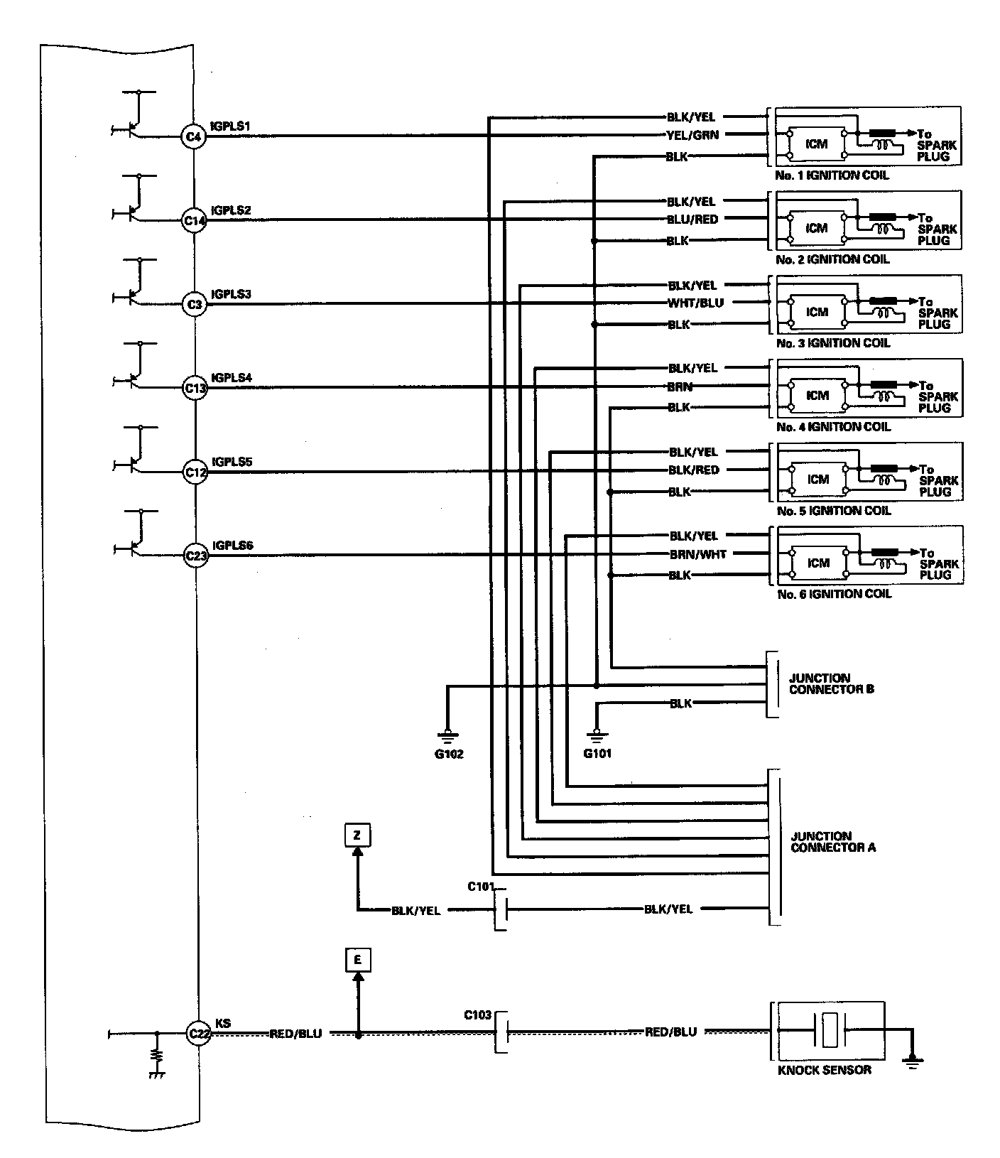
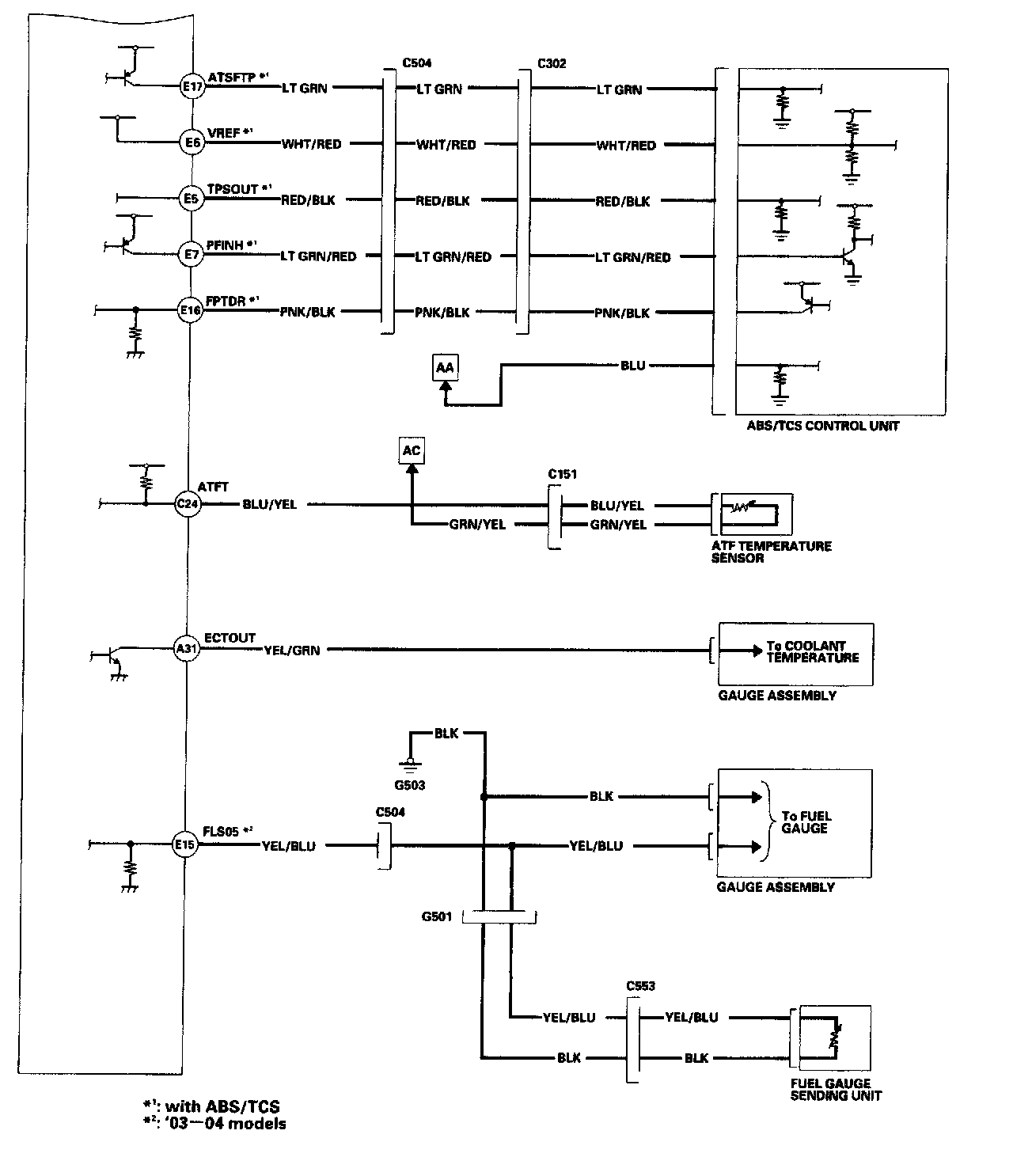
PCM Circuit 4 Of 11:



PCM Circuit 5 Of 11:



PCM Circuit 6 Of 11:



PCM Circuit 7 Of 11:



PCM Circuit 8 Of 11:



PCM Circuit 9 Of 11:



PCM Circuit 10 Of 11:



PCM Circuit 11 Of 11: