LEMON Manuals: Even more car manuals for everyone: 1960-2025
Home >> Hummer >> 2008 >> H3 Base, Automatic >> Repair and Diagnosis >> External Pages >> Different car >> Section 195 (Object Detection System) >> Schematic and Routing Diagrams >> Object Detection Schematics
April 5, 2026: LEMON Manuals is launched! Read the announcement.

Object Detection Schematics

WARNING: This page is about a different car, the 2008 Cadillac STS. However, it is still accessible from the selected car via links, so may be relevant.
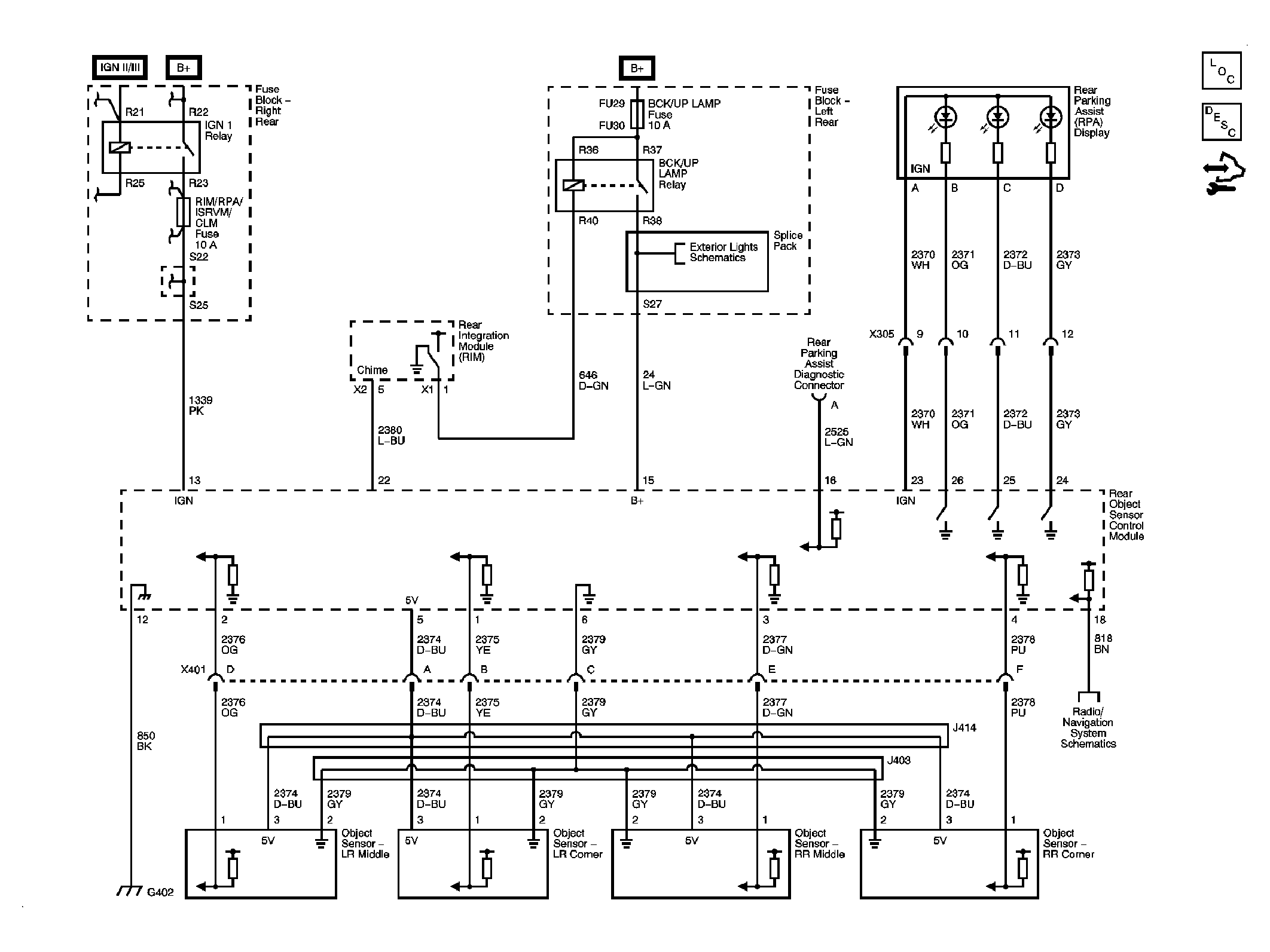
Fig 1: Rear Park Assist Schematic
GM1903023Courtesy of GENERAL MOTORS CORP.
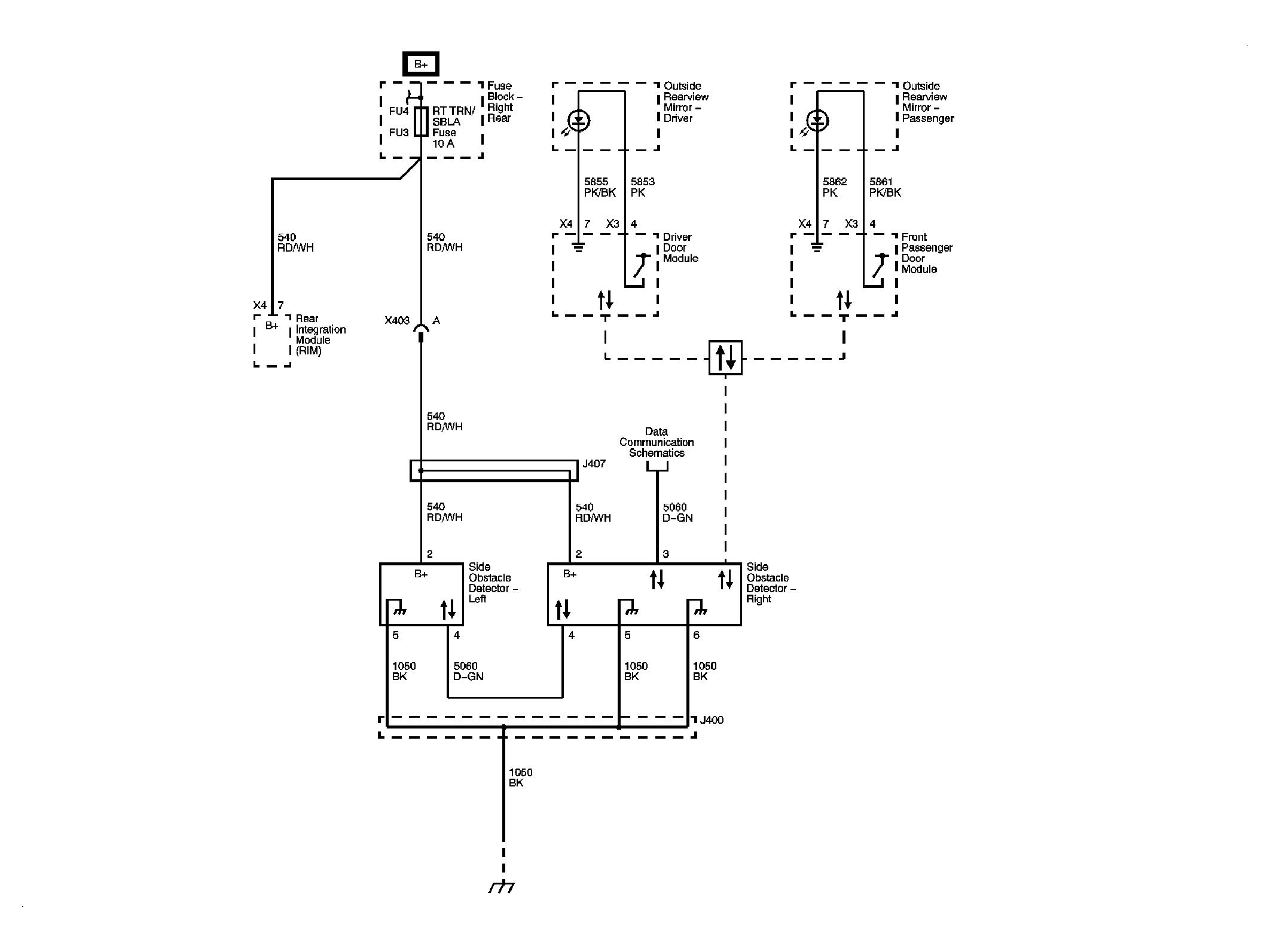
Fig 2: Side Obstacle Detection Schematic
GM1915180Courtesy of GENERAL MOTORS CORP.
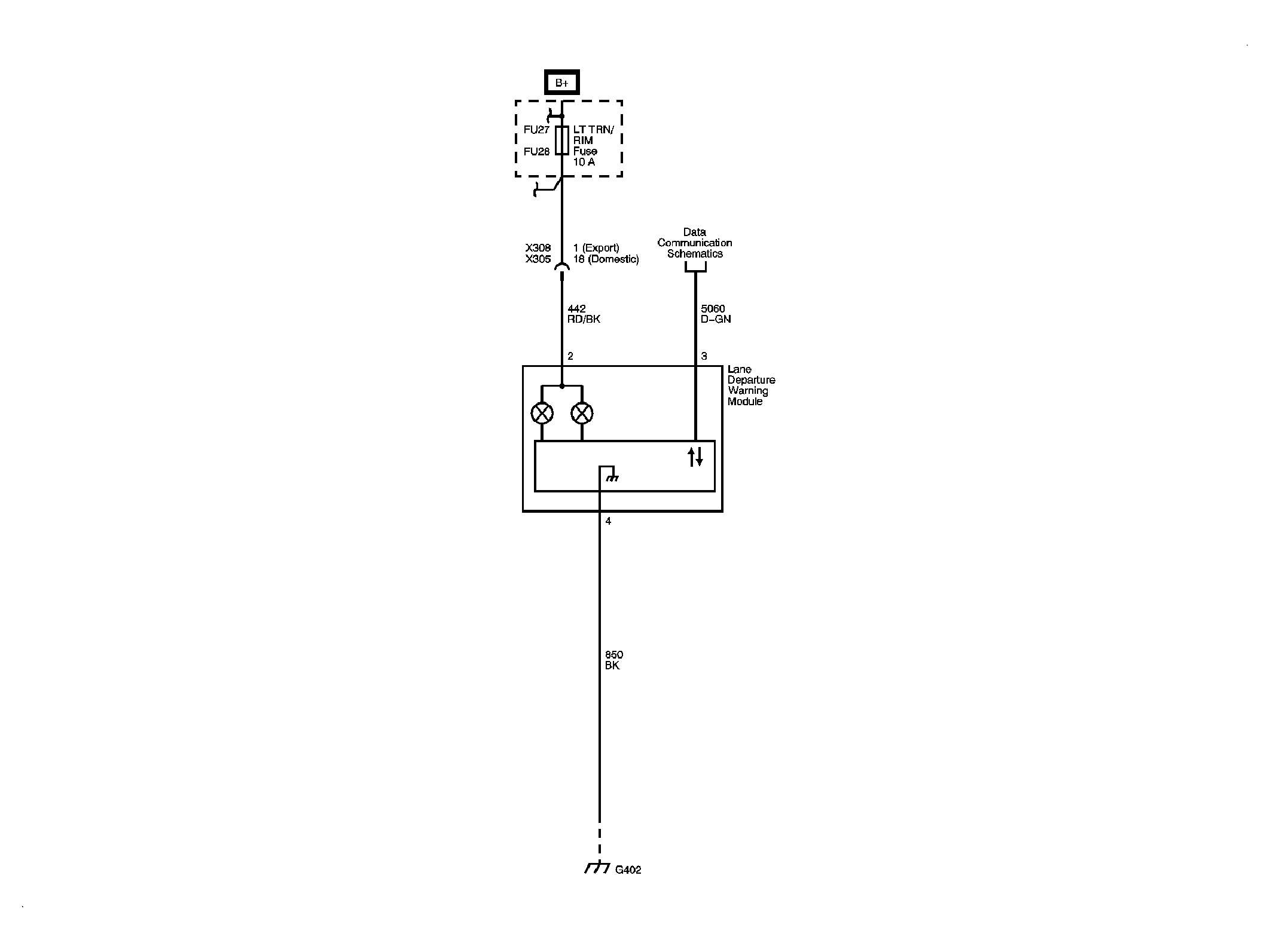
Fig 3: Lane Departure Warning Schematic
GM1923128Courtesy of GENERAL MOTORS CORP.