LEMON Manuals: Even more car manuals for everyone: 1960-2025
Home >> Infiniti >> 1996 >> J30 Base >> Repair and Diagnosis (Single Page) >> Accessories & Equipment >> Wiper/Washer Systems >> Wiper/Washer System - J30 >> System & Component Tests >> Time Control Unit >> Power Circuit
April 5, 2026: LEMON Manuals is launched! Read the announcement.

Power Circuit

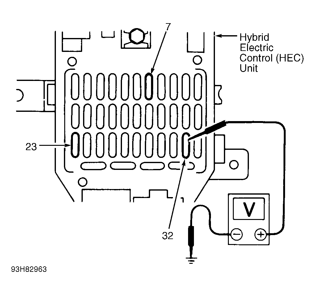
Connect voltmeter positive lead to power side of indicated fuses and ground. See Fig 1 . Battery voltage should be present with ignition switch in specified position. See TIME CONTROL SYSTEM POWER SUPPLY CHECK table.

TIME CONTROL SYSTEM POWER SUPPLY CHECK

Fuse No. Ignition Switch Battery Voltage
7 OFF No
7 ACC Yes
7 ON Yes
23 OFF Yes
23 ACC Yes
23 ON Yes
32 OFF No
32 ACC No
32 ON Yes
Fig 1: Checking Time Control Unit Power Supply
G93H82963Courtesy of NISSAN MOTOR CO., U.S.A.
NOTE: Hybrid Electric Control (HEC) unit uses two 16-pin connectors. Wires from 16-pin connector referenced in following step lead to engine compartment.