LEMON Manuals: Even more car manuals for everyone: 1960-2025
Home >> Infiniti >> 2002 >> Q45 >> Repair and Diagnosis >> External Pages >> Different car >> Section 216 (Engine Control System) >> Engine Control System >> System Diagram
April 5, 2026: LEMON Manuals is launched! Read the announcement.

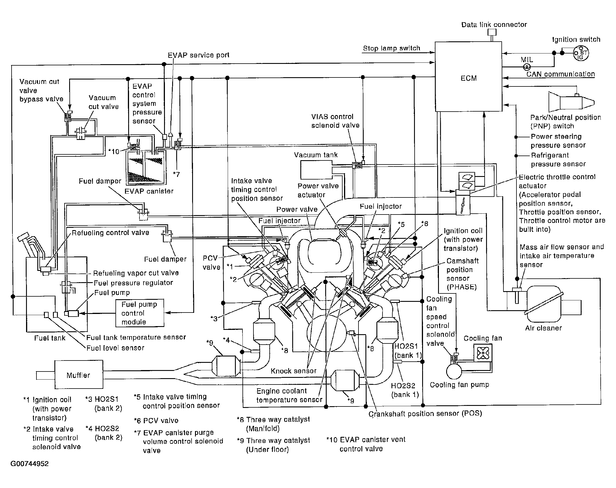
System Diagram

WARNING: This page is about a different car, the 2004 Infiniti Q45. However, it is still accessible from the selected car via links, so may be relevant.
Fig 1: System Diagram
G00744952Courtesy of NISSAN MOTOR CO., U.S.A.