LEMON Manuals: Even more car manuals for everyone: 1960-2025
Home >> Infiniti >> 2012 >> QX56 AWD >> Repair and Diagnosis >> Engine Performance >> Testing & Diagnosis >> Engine Control System - Introduction >> System Description >> System >> Engine Control System >> ENGINE CONTROL SYSTEM: System Diagram
April 5, 2026: LEMON Manuals is launched! Read the announcement.

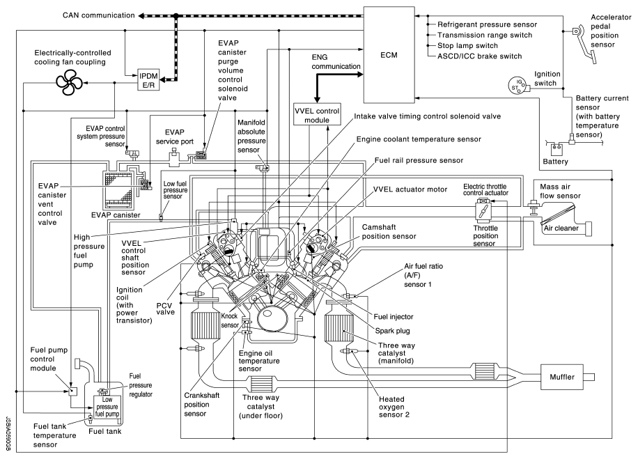
ENGINE CONTROL SYSTEM: System Diagram

Fig 1: Engine Control - System Diagram
G08260063Courtesy of NISSAN NORTH AMERICA, INC.