LEMON Manuals: Even more car manuals for everyone: 1960-2025
Home >> Infiniti >> 2017 >> Q50 Base, AWD >> Repair and Diagnosis (Single Page) >> Accessories & Equipment >> Drivers Assistance Systems - ADAS >> Driver Assistance System (Chassis Control) (Introduction, Wiring Diagrams And Basic Inspection) (Except Hybrid) >> System Description >> System >> Circuit Diagram >> Models With Digital Motion Control
April 5, 2026: LEMON Manuals is launched! Read the announcement.

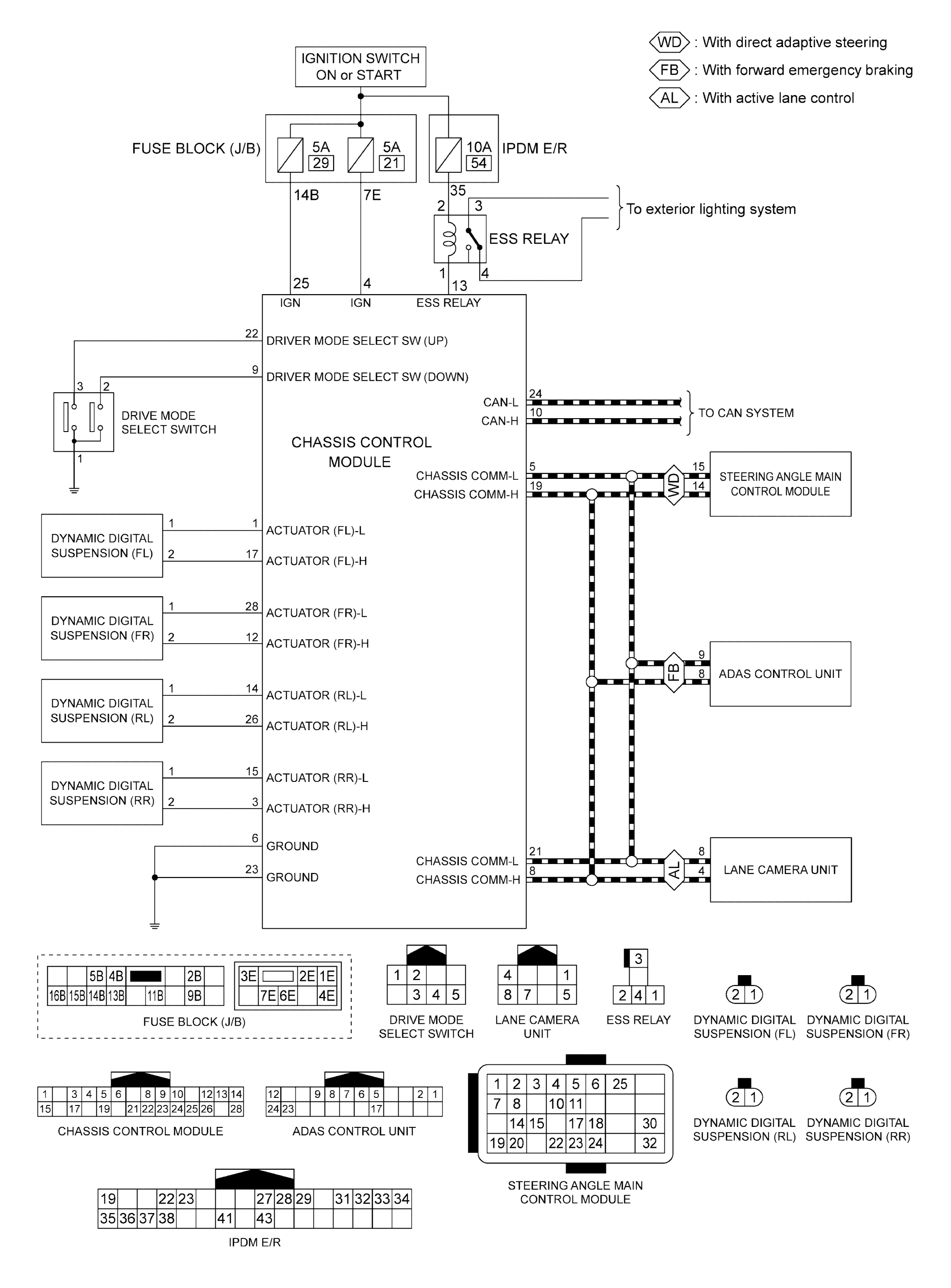
Models With Digital Motion Control

GNSJSOIA2789GB-789Courtesy of NISSAN NORTH AMERICA, INC.