LEMON Manuals: Even more car manuals for everyone: 1960-2025
Home >> Infiniti >> 2018 >> Q60 Pure, AWD >> Repair and Diagnosis >> Steering >> Steering Control Systems >> Steering Control System - Direct Adaptive Steering (Introduction And Basic Inspection) >> Direct Adaptive Steering >> System Description >> System >> Circuit Diagram
April 5, 2026: LEMON Manuals is launched! Read the announcement.

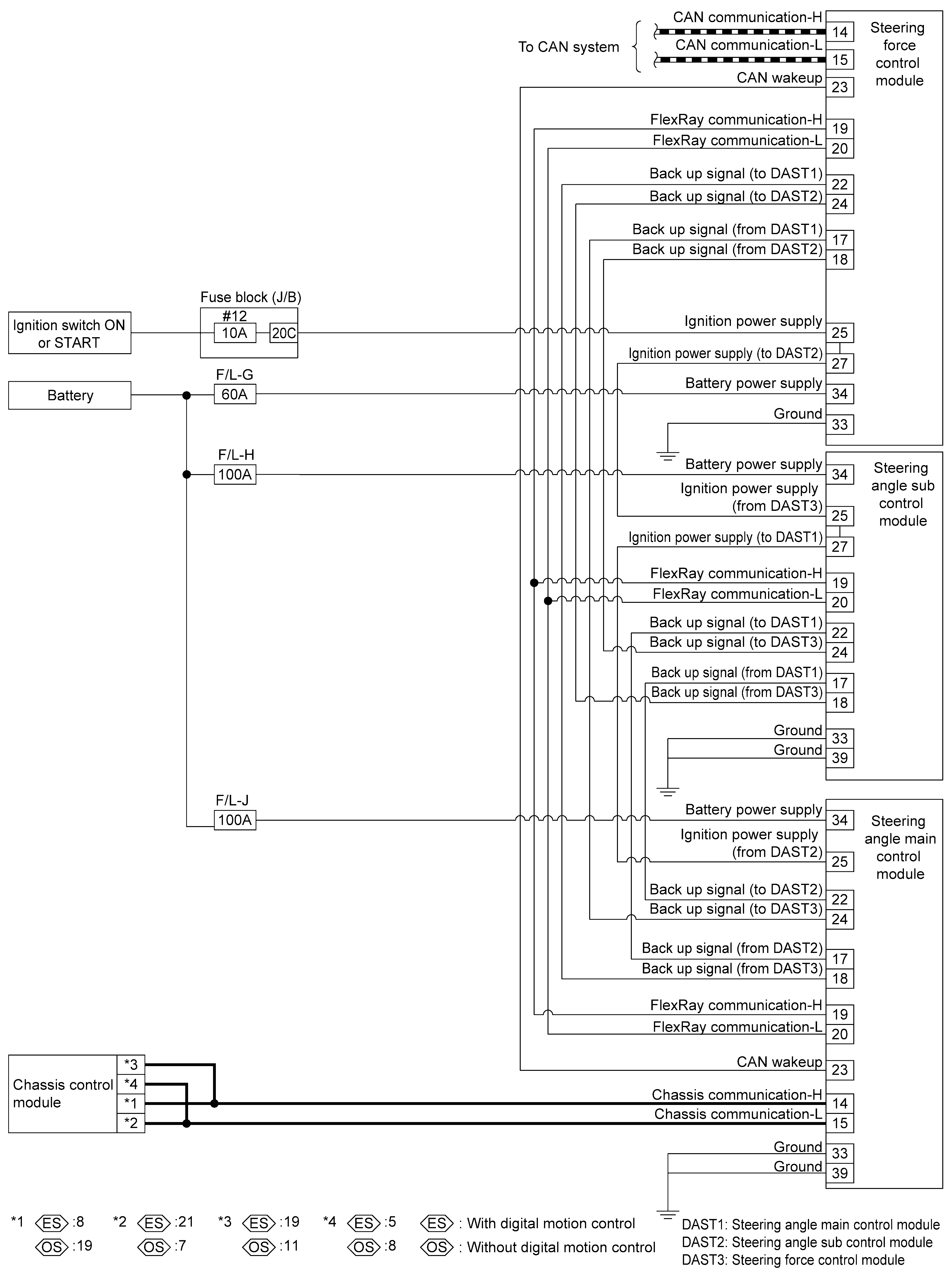
Circuit Diagram

GNSJSGIA2294GB-294Courtesy of NISSAN NORTH AMERICA, INC.
GNSJSGIA1862GB-862Courtesy of NISSAN NORTH AMERICA, INC.
GNSJSGIA2295GB-295Courtesy of NISSAN NORTH AMERICA, INC.